Содержание
Включение трехфазного двигателя в трехфазную сеть по схеме треугольник
Система трехфазного электрического тока разработана в конце XIX века русским ученым М.О.Доливо-Добровольским.
Три фазы, напряжение в которых сдвинуто друг относительно друга на 120 градусов, кроме прочих достоинств позволяют легко создавать вращающееся магнитное поле.
Это поле увлекает за собой роторы самых распространенных и самых простых по конструкции трехфазных асинхронных электродвигателей.
Три обмотки статоров таких электромоторов в большинстве случаев соединяются между собой по схеме «звезда» или «треугольник». В зарубежной литературе применяются термины «star» и «delta», сокращенно S и D. Более распространено мнемоническое обозначение D и Y, что может иногда приводить к путанице – буквой D может маркироваться как «звезда», так и «треугольник».
Фазные и линейные напряжения
Для понимания различий между способами соединения обмоток, сначала надо разобраться с понятиями фазных и линейных напряжений.
Фазным напряжением называется напряжение между началом и концом одной фазы. Линейным – между одинаковыми выводами разных фаз.
Для трехфазной сети линейные напряжения – это напряжения между фазами, например, А и В, а фазные – между каждой фазой и нулевым проводником.
Так напряжения Ua, Ub, Uc будут фазными, а Uab, Ubc, Uca – линейными. Различаются эти напряжения в раз. Так, для бытовой и промышленной сети 0,4 кВ линейные напряжения равны 380 вольт, а фазные – 220 вольт.
Подключение обмоток электродвигателя по схеме «звезда»
При соединении фаз электродвигателя звездой, три обмотки своими началами соединяются между собой в общей точке. Свободные концы подключаются каждый к своей фазе сети. В некоторых случаях общая точка соединяется с нулевой шиной системы электроснабжения.
Из рисунка видно, что для данного включения к каждой обмотке прикладывается фазное напряжение сети (для сетей 0,4 кВ – 220 вольт).
Подключение обмоток электродвигателя по схеме «треугольник»
При схеме «треугольник» концы обмоток соединяются между собой последовательно.
Получается своеобразный круг, но в литературе принято название «треугольник» из-за часто применяемого начертания. Нулевой провод в этом варианте подключать некуда.
Как подключить понижающий трансформатор с 220 на 12 вольт?
Очевидно, что напряжения, приложенные к каждой обмотке, будут линейными (380 вольт на каждую обмотку).
Сравнения схем подключения между собой
Чтобы сравнить обе схемы между собой, надо посчитать электрическую мощность, развиваемую электродвигателем при том или ином включении. Для этого надо рассмотреть понятия линейного (Iлин) и фазного (Iфаз) токов. Фазным током называется ток, протекающий по обмотке фазы. Линейный ток протекает по проводнику, подключенному к выводу обмотки.
В сетях до 1000 вольт источником электричества является трансформатор, вторичная обмотка которого включена «звездой» (в противном случае невозможно организовать нулевой провод) или генератор, обмотки которого соединены по той же схеме.
- Из рисунка видно, что при соединении «звездой» токи в проводниках и токи в обмотках электродвигателя равны.
Ток в фазе определяется фазным напряжением: - где Z – сопротивление обмотки одной фазы, их можно принять равными. Можно записать, что
- .
- Для соединения «треугольником» токи другие – они определяются линейными напряжениями, приложенными к сопротивлению Z:
- .
- для соединения «звездой» полная мощность равна ;
- для соединения «треугольником» полная мощность равна .
Таким образом, при включении «звездой» электродвигатель развивает мощность в три раза ниже, чем при соединении в треугольник. Это также ведет к другим положительным последствиям:
- уменьшаются пусковые токи;
- работа двигателя и его пуск становятся более плавными;
- электромотор хорошо справляется с кратковременными перегрузками;
- тепловой режим асинхронного двигателя становится более щадящим.
Обратная сторона медали – двигатель с обмотками «звездой» не может развивать максимальную мощность.
В некоторых случаях вращающего момента может не хватить даже для раскрутки ротора.
Способы переключения схем «звезда»-«треугольник»
Конструкция большинства электродвигателей позволяет выполнять переключение из одной схемы соединения в другую. Для этого начала и концы обмоток выведены на терминал так, чтобы простым изменением положения накладок можно было из «звезды» сделать «треугольник» и наоборот.
Владелец электродвигателя сам может выбрать, что ему необходимо – мягкий старт с небольшими пусковыми токами и плавная работа или наибольшая мощность, развиваемая двигателем. Если нужно и то, и другое, можно производить переключение автоматически с помощью мощных контакторов.
При нажатии пусковой кнопки SB2, электродвигатель включается по схеме «звезда». Контактор KM3 подтянут, его контакты замыкают между собой выводы обмоток электродвигателя с одной стороны.
Противоположные выводы подключаются к сети, каждый к своей фазе через контакты КM1.
Если этот контактор включен, трехфазное напряжение подается на обмотки и ротор электромотора приводится во вращение.
После некоторого времени, установленного на реле KT1, происходит переключение катушки КM3, она обесточивается, включается контактор KM2, переключая обмотки в «треугольник».
Переключение происходит после того, как двигатель набрал обороты. Этот момент можно контролировать по датчику частоты вращения, но на практике все делается проще.
Переключением управляет реле времени – через 5-7 секунд считается, что пусковые процессы завершены, и можно включать двигатель в режим максимальной мощности.
Затягивать этот момент не стоит, так как длительная работа с превышением допустимой для «звезды» нагрузки может привести к выходу электропривода из строя.
При реализации такого режима надо помнить следующее:
- Пусковой момент двигателя с обмотками, подключенными «звездой» значительно ниже значения этой характеристики электромотора с соединением «треугольник», поэтому запуск электродвигателя с тяжелыми пусковыми условиями таким способом не всегда возможен.
Он просто не придет во вращение. К таким случаям относятся электроприводные насосы, работающие с противодавлением и т.п. Подобные проблемы решают с помощью двигателей с фазным ротором, плавно увеличивая ток возбуждения при пуске. Успешно пуск «звездой» применяется при работе с центробежными насосами, работающими на закрытую задвижку, в случае вентиляторных нагрузок на валу двигателя и т.п. - Обмотки электромотора должны выдерживать линейное напряжение сети. Важно не путать электродвигатели D/Y 220/380 вольт (обычно, маломощные асинхронники до 4 кВт) и D/Y 380/660 вольт (обычно, 4 кВт и выше). Сеть 660 вольт практически нигде не используется, но для переключения «звезда-треугольник» можно применять только электромоторы с таким номинальным напряжением. Привод на 220/380 в трехфазную сеть включается только «звездой». В схеме переключения их использовать нельзя.
- Должна выдерживаться пауза между выключением «звездного» контактора и включением «треугольного», чтобы избежать накладок.
Но увеличивать её сверх меры нельзя, чтобы не допустить остановки электродвигателя. При самостоятельном изготовлении схемы её, возможно, потребуется подобрать экспериментально.
Применяется и обратное переключение. Оно имеет смысл, если мощный двигатель временно работает с небольшой нагрузкой. При этом его коэффициент мощности невысок, потому что активная потребляемая мощность определяется уровнем загрузки электродвигателя.
Реактивная же, в основном, определяется индуктивностью обмоток, которая не зависит от нагрузки на валу. Для улучшения соотношения потребляемых активной и реактивной мощностей, можно переключить обмотки в схему «звезда».
Это также можно делать вручную или автоматически.
Схема переключения может быть собрана на дискретных элементах – реле времени, контакторах (пускателях) и т.п. Выпускаются и готовые технические решения, объединяющие схему автоматического переключения в одном корпусе. Надо лишь подключить к выходным клеммам электродвигатель и питание от трехфазной сети.
Такие устройства могут носить разные названия, например «пусковое реле времени» и т.п.
Включение обмоток электродвигателя по разным схемам имеет свои преимущества и недостатки. Основой грамотной эксплуатации является знание всех плюсов и минусов. Тогда двигатель прослужит долго, принося максимальный эффект.
Соединение звездой и треугольником обмоток электродвигателя
Здравствуйте, уважаемые гости и посетители сайта «Заметки электрика».
В прошлой статье я рассказал Вам про применение асинхронного двигателя и его устройство, а также подробно познакомились с двумя разновидностями асинхронного двигателя.
Сегодня я расскажу Вам про соединение звездой и треугольникомобмоток асинхронных двигателей, т.к. это один из распространенных вопросов, который мне задают на личную почту.
Вспомним вкратце принцип действия асинхронного двигателя. Питание такого двигателя осуществляется от сети трехфазного переменного напряжения. В статоре имеются 3 обмотки, которые сдвинуты относительно друг друга на 120 электрических градуса.
Это сделано с целью создания вращающегося магнитного поля.
Обозначаются вывода обмоток статора асинхронных двигателей следующим образом:
С1, С2, С3 – начала обмоток, С4, С5, С6 – конец обмоток. Но сейчас все чаще применяется новая маркировка выводов по ГОСТу 26772-85. U1, V1, W1 — начала обмоток, U2, V2, W2 – конец обмоток.
Выводы фазных обмоток асинхронного двигателя выводятся на клеммник или колодку и располагаются таким образом, чтобы соединения звездой или треугольником было удобно выполнить без перекрещивания с помощью специальных перемычек.
Клеммник, его еще называют «борно», чаще всего устанавливается сверху, реже – сбоку. Некоторые клеммники можно разворачивать на 180 градусов, для удобства подводки питающих кабелей.
Всего на клеммник может быть выведено 3 или 6 выводов фазных обмоток статора.
Разберем каждый случай отдельно.
Пример
Если в клеммник выведено 6 выводов обмоток статора, то асинхронный двигатель можно подключить в сеть на 2 разных уровня напряжения, отличающихся на величину в 1,73 раза (√3).
Для наглядности рассмотрим пример. Допустим, у нас имеется электродвигатель, на табличке которого указано напряжение 220/380 (В).
Что это значит?
А это значит, что если в сети уровень линейного напряжения составляет 380 (В), то обмотки статора необходимо соединить в схему звезды.
Соединение звездой
Соединение звездой фазных обмоток статора асинхронного двигателя выполняется следующим образом. Концы всех трех обмоток нужно соединить в одну точку с помощью специальной перемычки, о которой я говорил чуть выше. А на их начала подать трехфазное напряжение сети.
Из рисунка выше видно, что напряжение на фазной обмотке составляет 220 (В), а линейное напряжение между двумя фазными обмотками составляет 380 (В).
На клеммнике соединение звездой обмоток будет выглядеть следующим образом.
Соединение треугольником
Вернемся к нашему примеру.
Если в сети уровень линейного напряжения составляет 220 (В), то обмотки статора необходимо соединить в схему треугольника.
Соединение треугольником фазных обмоток статора асинхронного двигателя выполняется следующим образом.
- конец обмотки фазы «А» C4 (U2) необходимо соединить с началом обмотки фазы «В» С2 (V1)
- конец обмотки фазы «В» С5 (V2) необходимо соединить с началом обмотки фазы «С» С3 (W1)
- конец обмотки фазы «С» С6 (W2) необходимо соединить с началом обмотки фазы «А» С1 (U1)
Места их соединения подключаются к соответствующим фазам питающего трехфазного напряжения.
Из рисунка видно, что при линейном напряжении сети 220 (В) напряжение на фазной обмотке составляет тоже 220 (В).
На клеммнике при соединении треугольником обмоток статора асинхронного двигателя специальные перемычки нужно установить следующим образом:
В нашем примере при соединении звездой и треугольником напряжение на каждой фазной обмотке асинхронного двигателя будет 220 (В).
Частный случай
Бывают ситуации, когда на клеммник асинхронного двигателя выведено всего 3 вывода, вместо 6.
В этом случае соединение звездой или треугольником выполняется внутри двигателя на лобной (торцевой) его части.
- Такой асинхронный двигатель можно включать в сеть только на одно напряжение, указанное на табличке с техническими данными.
- В нашем примере обмотки статора асинхронного двигателя соединяются по схеме звезда и его можно включать в сеть напряжением 380 (В).
Выводы
В конце данной статьи про соединение звездой и треугольником сделаю вывод, основанный на опыте эксплуатации электродвигателей.
При соединении звездой обмоток асинхронного электродвигателя наблюдается более мягкий запуск и плавная его работа, а также возможность кратковременной перегрузки.
При соединении треугольником обмоток асинхронного электродвигателя происходит достижение его максимальной мощности, но во время пуска пусковые токи имеют большое значение. Также замечено, что при соединении треугольником двигатель больше нагревается (выявлено опытным путем с помощью тепловизора при одной и той же нагрузке).
В связи с вышесказанным, принято асинхронные двигатели средней мощности и выше запускать по схеме звезда. При наборе номинальной частоты вращения в автоматическом режиме происходит переключение его на схему треугольника. Эту схему мы с Вами рассмотрим в ближайших статьях. Следите за обновлениями на сайте.
P.S. А что делать, когда вывода фазных обмоток асинхронного двигателя не про маркированы соответствующим образом? Об этом Вы узнаете в моей статье про определение начала и конца обмоток электродвигателя. Чтобы не пропустить выход новой статьи, то подпишитесь. Форма подписки расположена в конце статьи или в правом сайтбаре.
Если статья была Вам полезна, то поделитесь ей со своими друзьями:
Запуск электродвигателя по схеме «звезда-треугольник»
Практически любое производство в наши дни не обходится без мощного асинхронного электродвигателя. При запуске такого двигателя пусковой ток в 3-8 раз превышает значение номинального тока, необходимого для работы в нормально-устойчивом режиме.
Большой пусковой ток необходим для того, чтобы раскрутить ротор из состояния покоя. Для этого необходимо приложить гораздо больше усилий, чем для дальнейшего поддержания постоянного числа оборотов в заданный промежуток времени.
Значительные величины пусковых токов у асинхронных двигателей являются весьма нежелательным явлением, поскольку это может приводить к кратковременной нехватке энергии для другого подключенного к этой же сети оборудования (падению напряжения). Масса примеров такого влияния встречается как на производстве, так и в быту.
Первое, что вспоминается — это «мигание» электрической лампочки при работе сварочного аппарата, но бывают случаи серьезнее: просадка напряжения может стать причиной бракованной партии товара на производстве, что ведет к большим финансовым и трудовым затратам.
Большой пусковой ток также может вызвать ощутимые тепловые перегрузки обмотки электродвигателя, в результате чего происходит старение изоляции, ее повреждение и в конечном итоге может произойти сгорание двигателя.
Все это послужило мотивом для поиска решения по минимизации токов пуска. Одним из таких решений является метод запуска двигателя по схеме «звезда-треугольник». Для начала разберемся что же такое «звезда», а что — «треугольник», и чем они отличаются друг от друга.
Звезда и треугольник являются самыми распространенными и применяемыми на практике схемами подключения трехфазных электродвигателей. При включении трехфазного электродвигателя «звездой» (см. Рисунок 1) концы обмоток статора соединяются вместе, соединение происходит в одной точке, называемой нулевой точкой или нейтралью.
Трехфазное напряжение подается на начало обмоток.
Рисунок 1 — Схема подключения «звезда»
При соединении обмоток статора «звездой», соотношение между линейным и фазным напряжениями выражается формулой:
U л = U ф ⋅ 3 U _л= U _ф cdot sqrt{3}
где: Uл — напряжение между двумя фазами; Uф — напряжение между фазой и нейтральным проводом; Значения линейного и фазного токов совпадают, т.
е. Iл = Iф.
При включении трехфазного электродвигателя по схеме «треугольник» (см. Рисунок 2) обмотки статора электродвигателя соединяются последовательно.
Таким образом, конец одной обмотки соединяется с началом следующей, напряжение в этом случае подается на точки соединения обмоток.
При соединеии обмоток статора «треугольником» напряжение на фазе равно линейному напряжению между двумя проводами: Uл = Uф.
Рисунок 2 — Схема подключения «треугольник»
- Однако ток в линии (сети) больше, чем ток в фазе, что описывается формулой:
- I л = I ф ⋅ 3 I _л=I _ф cdot sqrt{3}
- где: Iл — линейный ток; Iф — фазный ток.
- Получается, что соединяя обмотки «звездой», мы уменьшаем линейный ток, чего изначально и добивались. Но есть и обратная сторона этой схемы: как мы видим из формулы, пусковой момент двигателя прямо пропорционален фазному напряжению:
- M n = m ⋅ U 2 ⋅ r 2 ´ ⋅ p 2 ⋅ π ⋅ f ( ( r 1 + r 2 ´ ) 2 + ( x 1 + x 2 ´ ) 2 ) M _n = { m cdot U^2 cdot acute r_2 cdot p } over { 2 cdot %pi cdot f( ( r _1 + acute r _2 )^2 + ( x_1 + acute x_2 )^2 )}
- где: U — фазное напряжение обмотки статора; r1 — активное сопротивление фазы обмотки статора r2 — приведенное значение активного сопротивления фазы обмотки ротора; x1 — индуктивное сопротивление фазы обмотки статора; x2 — приведенное значение индуктивного сопротивления фазы обмотки неподвижного ротора; m — количество фаз; p — число пар полюсов.

- Чтобы было нагляднее, давайте рассмотрим пример: предположим, что рабочей схемой обмотки асинхронного электродвигателя является «треугольник», а линейное напряжение питающей сети равно 380 В, сопротивление обмотки статора Z = 10 Ом. Если обмотки во время пуска подключены «звездой», то уменьшатся напряжение и ток в фазах:
- U ф = U л 3 = 380 3 = 220 В U _ф= {U _л} over { sqrt{3} } = {380} over {sqrt{3}} =220В
- Фазный ток равен линейному току и равен:
- I ф = I л = U ф Z = 220 10 = 22 A I _ф=I _л= {U _ф} over {Z } = {220} over {10} =22A
После того, как двигатель набрал необходимые обороты, т. е. разогнался, переключаем обмотки со «звезды» на «треугольник», в этом случае получаем совершенно другие значения тока и напряжения:
- U ф = U л = 380 B U _ф=U _л =380B
- I ф = U ф Z = 380 10 = 38 A I _ф = {U _ф} over {Z} = {380} over {10}=38A
- I л = 3 ⋅ I ф = 3 ⋅ 38 = 65 ,8 A I _л= sqrt{3} cdot I _ф=sqrt{3} cdot38=65,8A
Соответственно, при пуске двигателя по схеме «звезда», фазное напряжение в √3 раз меньше линейного, а по схеме «треугольник» — они равны.
Отсюда следует, что момент при пуске по схеме «звезда» в 3 раза меньше, а
значит, запуская двигатель по этой схеме, мы не сможем добиться выхода двигателя на номинальную мощность.
Решая одну проблему возникает вторая, не менее острая, чем повышенные пусковые токи.
Но единое решение все-таки есть: необходимо скомбинировать схемы подключения двигателя так, чтобы при пуске мощного двигателя не было больших токов в сети, а после того, как двигатель выйдет на необходимые для его работы обороты, происходит переключение на схему «треугольник», что позволяет работать со 100% нагрузкой без каких-либо проблем.
С поставленной задачей прекрасно справляется реле времени Finder 80.82. При подаче питания на реле, мгновенно замыкается контакт, который отвечает за подключение по схеме «звезда».
После заданного промежутка времени, на котором обороты двигателя достигают рабочей частоты, контакт схемы «звезда» размыкается и замыкается контакт, который отвечает за подключение по схеме «треугольник».
Контакты останутся в таком положении до снятия питания с реле. Наглядная диаграмма работы данного реле представлена на Рисунке 3.
Рисунок 3 — Временная диаграмма реле времени 80.82
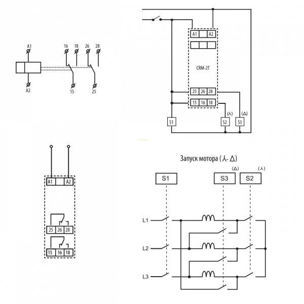
Рассмотрим более подробно реализацию данной схемы на практике. Она применима только для двигателей, у которых на шильдике указано «Δ/Y 380/660В». На Рисунке 4 представлена силовая часть схемы
«звезда-треугольник», в которой используется три электромагнитных пускателя.
Рисунок 4 — Силовая часть схемы «звезда-треугольник»
Как было описано ранее, для управления переключением со схемы «звезда» на схему «треугольник» необходимо воспользоваться реле Finder 80.82. На Рисунке 5 представлена схема управления с помощью данного реле.
Рисунок 5 — Управление схемой «звезда-треугольник»
Разберем алгоритм работы данной схемы:
После нажатия кнопки S1.1, запитывается катушка пускателя КМ1, в результате чего, замыкаются силовые контакты КМ1 и при помощи дополнительного контакта КМ1.
1 реализуется самоподхват пускателя. Одновременно подается напряжение на реле времени U1. Замыкаются контакты реле времени 17-18 и включается пускатель КМ2.
Таким образом, происходит запуск двигателя по схеме «звезда». По истечении времени Т (см. Рисунок 3), контакт реле времени 17-18 мгновенно разомкнется, пройдет задержка времени Tu, и замкнется контакт 17-28. Вследствие чего, сработает пускатель КМ3, который осуществляет переключение на схему «треугольник». Нормально замкнутые контакты пускателей КМ2.
2 и КМ3.2 используется для предотвращения одновременного включения пускателей КМ2 и КМ3. Чтобы защитить двигатель от перегрузки, в силовой цепи установлено тепловое реле КК1. В случае перегрузки, тепловое реле разомкнет силовую цепь и цепь управления через контакт КК1.1. Остановка двигателя происходит при нажатии кнопки S1.
2, которая разрывает цепь самоподхвата и обесточит катушку пускателя КМ1.
Обобщая написанное, можно сделать вывод, что для облегчения пуска мощного электродвигателя, рекомендуется изначально запускать его по схеме «звезда», что позволяет значительно снизить пусковые токи, уменьшить просадку напряжения в сети, но не позволяет двигателю выйти на номинальный режим работы.
Для выхода двигателя на номинальный режим необходимо осуществить переключение обмоток статора на схему «треугольник». Схема переключения обмоток со «звезды» в «треугольник» реализована с помощью реле времени Finder 80.82, в котором устанавливается время разгона электродвигателя.
Список использованной литературы:
- ГОСТ 11828-86 «Определение вращающих моментов и пусковых токов».
- Вешеневский С. Н. Характеристики двигателей в электроприводе. // Издание 6-е, исправленное — Москва, Издательство «Энергия», 1977
- Войнаровский П. Д. Электродвигатели // Энциклопедический словарь Брокгауза и Ефрона: в 86 т. (82 т. и 4 доп.) — СПб., 1890—1907
Пуск трехфазного асинхронного двигателя по схеме переключение «звезда – треугольник» ~ Электропривод — информационный ресурс по электроприводу
Чем отличаются соединения звездой и треугольником
Питание асинхронного электродвигателя происходит от трехфазной сети с переменным напряжением. Такой двигатель, при простой схеме подключения, оснащен тремя обмотками, расположенными на статоре.
Каждая обмотка имеет сдвиг друг относительно друга на угол 120 градусов.
Сдвиг на такой угол предназначен для создания вращения магнитного поля. Концы фазных обмоток электродвигателя выведены на специальную «колодку». Выполнено это с целью удобства соединения. В электротехнике используют основных 2 метода подключения асинхронных электродвигателей: методом соединения “треугольника” и метод “звезды”.
При соединении концов применяют специально предназначенные для этого перемычки.
Различия между «звездой» и «треугольником»
Исходя из теории и практических знаний основ электротехники, способ подключения «звезда», позволяет электродвигателю работать плавнее и мягче. Но при этом данный способ не позволяет выйти двигателю на всю мощность, представленную в технических характеристиках.
Соединив фазные обмотки по схеме «треугольник», двигатель способен быстро выйти на максимальную рабочую мощность. Это позволяет использовать по полной КПД электродвигателя, согласно техпаспорта.
Но у такой схемы соединения есть свой недостаток: большие пусковые токи. Для уменьшения значения токов применяют пусковой реостат, позволяя осуществить более плавный пуск двигателя.
Электросчетчик на столбе с пультом обмануть
Подключение треугольником
Обмотки соединяются последовательно в замкнутую ячейку, т.е. конец одной из них соединяется с началом следующей и т.д.
Ряды контактов с клеммами располагаются так, чтобы они были смещены относительно друг друга (т.е. напротив вывода С6 (W2)помещается С1 (U1) и т.п.).
Места соединения следует подключить к соответствующим фазам питающего напряжения. Линейное напряжение сети и напряжение на фазной обмотке равны 220в
Соединение треугольник гарантирует достижение максимальной мощности асинхронного электродвигателя (т.е. полной паспортной мощности, что в полтора раза больше, чем при соединении звездой), но при этом он подвержен большему нагреву и имеет большие значения пусковых токов.
Это обусловлено конструктивными особенностями двигателей данного типа: ротор достаточно массивен и имеет большую инерционность, следовательно, когда он раскручивается, мотор работает в режиме перегрузки.
Соответственно, двигатель может быстро выйти из строя.
Однако если вам нужно подключить к электросети электромотор, произведенный в Европе и рассчитанный на номинальное напряжение 400/690, то это единственно правильный вариант.
Соединение «звездой» и его преимущества
Каждая из трех рабочих обмоток электродвигателя имеет два вывода – соответственно начало и конец. Концы всех трех обмоток соединяют в одну общую точку, так называемую нейтраль.
https://www.youtube.com/watch?v=PjZextDphQU
При наличии нейтрального провода в цепи схему называют 4-х проводной, в противном случае, она будет считаться 3-х проводной.
Начало выводов присоединяют к соответствующим фазам питающей сети. Приложенное напряжение на таких фазах составляет 380 В, реже 660 В.
Основные преимущества применения схемы «звезда»:
- Устойчивый и длительный режим безостановочной работы двигателя;
- Повышенная надежность и долговечность, за счет снижения мощности оборудования;
- Максимальная плавность пуска электрического привода;
- Возможность воздействия кратковременной перегрузки;
- В процессе эксплуатации корпус оборудования не перегревается.

Существует оборудование с внутренним соединением концов обмоток. На колодку такого оборудования будет выведено всего лишь три вывода, что не позволяет применить другие методы соединения. Выполненное в таком виде электрооборудование, для своего подключения не требует грамотных специалистов.
Подключение трехфазного двигателя к однофазной сети по схеме звезда
Соединение «треугольником» и его преимущества
Принцип соединения «треугольник» заключается в последовательном соединении конца обмотки фазы А с началом обмотки фазы В. И дальше по аналогии – конец одной обмотки с началом другой.
В итоге конец обмотки фазы С замыкает электрическую цепь, создавая неразрывный контур. Данную схему можно назвать было кругом, если бы не структура монтирования.
Форму треугольника предает эргономичное размещение соединения обмоток.
При соединении «треугольником» на каждой из обмоток, присутствует линейное напряжение равное 220В или 380В.
Основные преимущества применения схемы «треугольник»:
- Увеличение до максимального значения мощности электрооборудования;
- Использование пускового реостата;
- Повышенный вращающийся момент;
- Большие тяговые усилия.

Недостатки:
- Повышенный ток пуска;
- При длительной работе двигатель сильно греется.
Метод соединения обмоток двигателя «треугольником» широко используется при работе с мощными механизмами и наличия высоких пусковых нагрузок. Большой вращающий момент создается за счет увеличения показателей ЭДС самоиндукции, вызванных протекающими большими токами.
Подключение трехфазного двигателя к однофазной сети по схеме треугольник
Тип соединения «звезда-треугольник»
В сложных механизмах, зачастую используется комбинированная схема «звезда-треугольник». При таком переключении резко вырастает мощность, и если двигатель по техническим характеристикам не предназначен для работы по методу «треугольника», то он перегреется и сгорит.
В этом случае напряжение на соединении каждой обмотки будет в 1,73 раза меньше, следовательно, будет меньше и протекающий в этот период ток. Дальше происходит увеличение частоты и продолжение снижения показания тока.
Тогда применяя релейно-контактную схему, произойдет переключение со «звезды» на «треугольник».
В итоге, используя данную комбинацию, получим максимальную надежность и эффективную продуктивность используемого электрического оборудования, не боясь вывести ее из строя.
Схема подключения звезда-треугольник
Рассмотрим простую и наиболее часто встречающуюся схему подключения со «звезды» на «треугольник».
В данной схеме применяются:
- Автомат защиты двигателей (мотор-автомат) Q1 со встроенной тепловой защитой
- Контакторы K1-K3 с доп. контактами
- Реле времени KT4
- Предохранитель F1
- Стоповая кнопка S1
- Пусковая кнопка S2
- Электродвигатель M1
При нажатии кнопки S2 ток поступает на катушку контактора K1, замыкаются силовые контакты K1 и нормально разомкнутый контакт K1.1, который реализует самоподхват пусковой кнопки. Также подается питание на катушку реле времени K1, после чего замыкается контактор K3.
Происходит запуск двигателя по схеме «звезда».
По истечении заданного времени контакт K4.1 разомкнется, обесточив катушку контактора K3, а контакт K4.2 после заданной выдержки времени замкнется, таким образом питание придет на катушку контактора K2 и произойдет переключение на «треугольник».
Контакты K2.2 и K3.2 служат для электрической блокировки, то есть для защиты от одновременного включения контакторов K2 и K3. Также для контакторов K2 и K3 желательно использовать механическую блокировку, дублирующую электрическую ( на схеме не показана). Контакт Q1 мотор-автомата служит для защиты от перегрузки двигателя.
Пуск электродвигателя способом звезда, треугольник
Пуск короткозамкнутого электродвигателя с переключением со звезды в треугольник применяют для снижения пускового тока. Пусковой ток при запуске может превышать рабочий ток электродвигателя в 5-7 раз.
У двигателей большой мощности пусковой ток бывает настолько велик, что может вызвать перегорание различных предохранителей, отключение автоматического выключателя и привести к значительному снижению напряжения.
Уменьшение напряжения снижает накал ламп, уменьшает вращающий момент электродвигателей, может вызвать отключение контакторов и магнитных пускателей. Поэтому многие стремятся уменьшить пусковой ток.
Это достигается несколькими способами, но все они в итоге сводятся к понижению напряжения в цепи статора электродвигателя на период пуска . Для этого в цепь статора на период пуска вводят реостат, дроссель, автотрансформатор, либо переключают обмотку со звезды в треугольник.
Действительно, перед пуском и в первый период пуска обмотки соединены в звезду, поэтому к каждой из них подводится напряжение, в 1,73 раза меньшее номинального, и, следовательно, ток будет значительно меньше, чем при включении обмоток на полное напряжение сети. В процессе пуска электродвигатель увеличивает частоту вращения и ток снижается. После этого обмотки переключают в треугольник.
Пуск трехфазного асинхронного двигателя по схеме переключение «звезда – треугольник»
С помощью снижения пускового момента и ограничения пускового тока используют метод пуска асинхронного двигателя переключение «звезда – треугольник».
В первый момент пуска, напряжение к статорным обмоткам подключается по схеме «звезда» (Y). Как только двигатель разгоняется, его питание включается по схеме «треугольник» (∆).
Преимущества
Некоторые трехфазные двигатели на низкое напряжение с мощностью выше 5 кВт рассчитывают на напряжение 400 В при включении по схеме «треугольник» (∆) или на 690 В при включении по схеме «звезда» (Y). Такая схема включения дает возможность производить пуск двигателя при меньшем напряжении.
При пуске двигателя по схеме «звезда – треугольник» удается уменьшить пусковой ток, до 1/3 от тока прямого пуска от сети.
Пуск по схеме «звезда – треугольник» особенно подходит для механизмов с большими маховыми массами, когда нагрузка набрасывается уже после разгона двигателя до номинальной скорости.
Недостатки пуска асинхронного двигателя переключением «звезда – треугольник»
При пуске двигателя переключением «звезда – треугольник» происходит также снижение пускового момента, приблизительно на 33%.
Данный метод можно использовать только для трехфазных асинхронных двигателей, которые имеют возможность подключения по схеме «треугольник».
В таком варианте существует опасность переключения на «треугольник» при слишком низкой частоте вращения, что вызовет рост тока до такого же уровня, что и ток при «прямом» пуске DOL.
Во время переключения со «звезды» на «треугольник» асинхронный электродвигатель может быстро снизить скорость вращения, для увеличения которой также потребуется резкое увеличение тока.
На рисунке показана схема запуска двигателя с помощью пускателей KM1, KM2, KM3. Пускатель KM1,КМ2 включает электродвигатель по схеме «звезда».
Через время, отведенное на запуск и выход двигателя на 50% номинальной скорости, отключается пускатель КМ2 и включается КМ3, переключая двигатель на «треугольник».
Пусковой момент и ток при пуске переключением «звезда – треугольник» значительно ниже, чем при прямом пуске.
Сравнение способа прямого пуска DOL и пуска с переключением «звезда – треугольник»
В данных диаграммах показаны пусковые токи для насоса, с трехфазным асинхронным двигателем мощностью 7,5 кВт методом прямого пуска (DOL) и пуска переключением «звезда – треугольник», соответственно.
На рисунке видно, что способ прямого пуска DOL отличается большими пусковыми токами, но который через некоторое время уменьшается и становится постоянным.
Способ пуска переключением «звезда – треугольник» отличается меньшими низким пусковыми токами. Однако, в момент запуска при переходе от «звезды» к «треугольнику» происходят скачки токов. Во время пуска по схеме «звезда», через (t = 0,3 с), величина тока снижается.
Однако, во время переключения со «звезды» на «треугольнику», через время t = 1,7 с, величина тока достигает уровня пускового тока при прямом пуске.
Более того, скачок тока может стать ещё больше, так как во время переключения на двигатель не подаётся напряжение и двигатель теряет скорость перед подачей полного напряжения.
Схема управления
Подключение оперативного напряжения, через контакт реле времени К1 и контакт К2, в цепи катушки контактора К3. Включение контактора К3, размыкает контакт К3 в цепи катушки контактора К2 (блокировка ошибочного включения), замыкается контакт К3, в цепи катушки контактора К1 совмещенного с пневматическим реле времени.
Включение контактора К1, замыкает контакт К1 в цепи катушки контактора К1 (самоподпитка), одновременно включается пневматическое реле времени, которое размыкает через определенное время свой контакт К1 в цепи катушки контактора К3, а также замыкает свой контакт К1 в цепи катушки контактора К2. Отключение контактора К3, замыкается контакт К3 в цепи катушки контактора К2. Включение контактора К2, размыкает контакт К2 в цепи катушки контактора К3 (блокировка ошибочного включения).
Схема питания
На начала обмоток U1, V1 и W1 через силовые контакты магнитного пускателя К1 подаётся трехфазное напряжение. При срабатывании магнитного пускателя К3 с помощью его контактов К3, происходит замыкание, соединяя концы обмоток U2, V2 и W2 между собой обмотки двигателя соединены звездой.
Через некоторое время срабатывает реле времени, совмещённое с пускателем К1, отключая пускатель К3 и одновременно включая К2, замыкаются силовые контакты К2 и происходит подача напряжение на концы обмоток электродвигателя U2, V2 и W2.
Таким образом электродвигатель включается по схеме треугольник.
Предупреждения
- Переключение со звезды в треугольник допустимо лишь для двигателей с легким режимом пуска, так как при соединении в звезду пусковой момент примерно вдвое меньше момента, который был бы при прямом пуске.
Значит, этот способ снижения пускового тока не всегда пригоден, и если нужно снизить пусковой ток и одновременно добиться большого пускового момента, то берут электродвигатель с фазным ротором, а в цепь ротора вводят пусковой реостат.
- Переключать со звезды в треугольник можно только те электродвигатели, которые предназначены для работы при соединении в треугольник, т. е. имеющие обмотки, рассчитанные на линейное напряжение сети.
Отличия схем подключения
Схемы «звезда» и «треугольник» у электродвигателя — это единственные способы их подключения. Они отличаются между собой, обеспечивая разные режимы работы. Так, к примеру, подключение при помощи схемы Y обеспечивает более мягкую работу, если сравнивать с двигателями, соединенными в «треугольник».
Данная разница играет ключевую роль при выборе мощности электрического устройства.
Более мощные двигатели эксплуатируются только на «треугольнике». Схема подключения электродвигателя «звезда-треугольник» отлично подходит для тех случаев, когда необходимо обеспечить плавный пуск. А в нужный момент переключиться между обмотками для получения максимальной мощности.
Здесь важно добавить: подключение Y гарантирует мягкую работу, но при этом двигатель не сможет набрать свою паспортную мощность.
С другой стороны, схема соединения электродвигателя «треугольник-звезда-звезда» обеспечит большую мощность, но вместе с этим значительно возрастет и значение пускового тока для оборудования.
Именно разница в мощности между подключением Y и треугольником является основным показателем.
Электродвигатель со схемой звезды будет обладать мощностью примерно в 1,5 раза ниже, чем через треугольник, однако такое подключение поможет снизить значение пускового тока.
Все соединения, которые имеют в своем составе два способа подключения, являются комбинированными. Обычно они применяются лишь в тех случаях, когда необходимо запустить в работу электрический двигатель с большой паспортной мощностью.
Схема пуска «звезда-треугольник» для электродвигателя отличается еще одним преимуществом. Включение осуществляется по схеме Y, что снижает значение пускового тока. Когда во время работы устройство набирает достаточные обороты, происходит переход на схему треугольника для достижения максимальной мощности.
Переключение с треугольника в звезду
Известно, что недогруженные электродвигатели работают с очень низким коэффициентом мощности cos§. Поэтому рекомендуется недогруженные электродвигатели заменять менее мощными.
Если, однако, выполнить замену нельзя, а запас мощности велик, то не исключено повышение cos? переключением с треугольника в звезду.
Нужно при этом измерить ток в цепи статора и убедиться в том, что он при соединении в звезду не превышает при нагрузке номинального тока, в противном случае электродвигатель перегреется.
{SOURCE}
Реле «звезда-треугольник» Siemens
Пуск переключением «звезда—треугольник» — Студопедия
Поделись
Пуск переключением «звезда—треугольник» может применяться в случаях, когда выведены все шесть концов обмотки статора и двигатель нормально работает с соединением обмотки статора в треугольник, например, когда двигатель на 380/220 в и с соединением обмоток Y/ работает от сети 220 в. В этом случае при пуске обмотка статора включается в звезду (нижнее положение переключателя П), а при достижении нормальной скорости вращения переключается в треугольник (верхнее положение переключателя П). При таком способе пуска по сравнению с прямым пуском при соединении обмотки в треугольник напряжение фаз обмоток уменьшается в раза, пусковой момент уменьшается в раза, пусковой ток в фазах обмотки уменьшается в раза, а в сети — в раза. Таким образом, рассматриваемый способ пуска равноценен автотрансформаторному пуску при
Недостатком этого способа пуска по сравнению с реакторным и автотрансформаторным является то, что при пусковых переключениях цепь двигателя разрывается, что связано с возникновением коммутационных перенапряжений.
Этот способ ранее широко применялся при пуске низковольтных двигателей, однако с увеличением мощности сетей потерял свое прежнее значение и в настоящее время используется сравнительно редко.
Пуск двигателя с фазным ротором с помощью пускового реостата.
Двигатели с фазным ротором применяются значительно реже двигателей с короткозамкнутым ротором. Они используются в следующих случаях:
1) когда двигатели с короткозамкнутым ротором неприемлемы по условиям регулирования их скорости вращения;
2) когда статический момент сопротивления на валу при пуске Мст велик и поэтому асинхронный двигатель с короткозамкнутым ротором с пуском при пониженном напряжении неприемлем, а прямой пуск такого двигателя недопустим по условиям воздействия больших пусковых токов на сеть;
3) когда приводимые в движение массы настолько велики, что выделяемая во вторичной цепи двигателя тепловая энергия вызывает недопустимый нагрев обмотки ротора в виде беличьей клетки.
Пуск двигателей с фазным ротором производится с помощью пускового реостата в цепи ротора. Применяются проволочные, с литыми чугунными элементами, а также жидкостные реостаты. По условиям нагрева реостаты рассчитываются на кратковременную работу. Сопротивления металлических- реостатов для охлаждения обычно помещают в бак с трансформаторным маслом. Металлические реостаты являются ступенчатыми, и переключение с одной ступени на другую осуществляется либо вручную с помощью рукоятки контроллера, существенным элементом которого является вал с укрепленными на нем контактами, либо же автоматически (в автоматизированных установках) с помощью контакторов или контроллера с электрическим приводом. Жидкостный реостат представляет собой сосуд с электролитом (например, водный раствор соды или поваренной соли), в который опущены электроды.
Сопротивление реостата регулируется путем изменения глубины погружения электродов.
Рассмотрим пуск двигателя с фазным ротором с помощью ступенчатого металлического реостата, управляемого контакторами К.
Перед пуском щетки должны быть опущены на контактные кольца ротора, а все ступени реостата включены. Далее в процессе пуска поочередно включаются контакторы КЗ, К.2, К1. Характеристики вращающего момента двигателя М = f (s) и вторичного тока I2= f (s) при работе на разных ступенях реостата изображены на рис.
Предположим, что сопротивления ступеней пускового реостата и интервалы времени переключения ступеней подобраны так, что момент двигателя М при пуске меняется в пределах от некоторого Ммакс до некоторого Ммин и при включении в сеть (кривая 3 на рис.а). В начале пуска двигатель работает по характеристике 3, ротор приходит во вращение, скольжение s начинает уменьшаться, и при s=s3, когда М=Mмин, производится переключение реостата на вторую ступень. При этом двигатель будет работать по характеристике 2, и при дальнейшем разбеге двигателя скольжение уменьшится от s=s3,, до s=s2, а момент — от значения М = Ммаксдо М = Ммин.
Затем производится переключение на первую ступень и т. д. После выключения последней
ступени реостата двигатель переходит на работу по естественной характеристике 0 и достигает установившейся скорости вращения.
При наличии у двигателя короткозамыкающего механизма после окончания пуска щетки с помощью этого механизма поднимаются с контактных колец и кольца замыкаются накоротко, а реостат возвращается в пусковое положение. Тем самым пусковая аппаратура приводится в готовность к следующему пуску. Необходимо отметить, что дистанционное управление короткозамыкающим механизмом контактных колец сложно осуществить; это затрудняет автоматическое управление двигателем. Поэтому в последнее время фазные асинхронные двигатели строятся без таких механизмов. При этом щетки постоянно налегают на контактные кольца, что несколько увеличивает потери двигателя и износ щеток. Количество ступеней пускового реостата с целью упрощения схемы пуска и удешевления аппаратуры в автоматизированных установках выбирается небольшим (обычно 2—3 ступени).
Пусковые характеристики асинхронного двигателя при реостатном пуске наиболее благоприятны, так как высокие значения моментов достигаются при невысоких значениях пусковых токов.
Самозапуск асинхронных двигателей.
В электрических сетях в результате коротких замыканий случаются кратковременные, длительностью до нескольких секунд, большие понижения напряжения или перерывы питания. Включенные в сеть асинхронные двигатели при этом начинают затормаживаться и чаще всего полностью останавливаются. При восстановлении напряжения начинается одновременный самозапуск не отключившихся от сети двигателей.
Такой самозапуск двигателей способствует быстрейшему восстановлению нормальной работы производственных механизмов и поэтому целесообразен, а в ряде случаев даже чрезвычайно желателен. Однако одновременный самозапуск большого количества асинхронных двигателей загружает сеть весьма большими токами, что вызывает в ней большие падения напряжения и задерживает процесс восстановления нормального напряжения.
Время самозапуска двигателей при этом увеличивается, а в ряде случаев величина пускового момента недостаточна для пуска двигателя. Кроме того, самозапуск некоторых двигателей в подобных условиях недопустим, или невозможен (например, двигатели с фазным ротором с пуском с помощью реостата и двигатели с короткозамкнутым ротором с пуском с помощью реакторов и автотрансформаторов, не снабженные специальной автоматической аппаратурой для автоматического самозапуска).
Поэтому целесообразно возможность самозапуска использовать только для двигателей наиболее ответственных производственных механизмов, а все остальные двигатели снабдить релейной защитой для их отключения от сети при глубоких падениях напряжения.
Регулирование скорости вращения асинхронных двигателей с короткозамкнутым ротором
Скорость вращения ротора асинхронного двигателя
Способы регулирования скорости вращения асинхронных двигателей можно подразделить на два класса:
1) регулирование скорости вращения первичного магнитного поля
что достигается либо регулированием первичной частоты f1, либо изменением числа пар полюсов р двигателя;
2) регулирование скольжения двигателя s при n/
В первом случае к.
п. д. двигателя остается высоким, а во втором случае к. п. д. снижается тем больше, чем больше s, так как при этом мощность скольжения
теряется во вторичной цепи двигателя (мощность скольжения используется полезно только в каскадных установках).
Регулирование скорости изменением первичной частоты
Регулирование скорости изменением первичной частоты (частотное регулирование) требует применения источников питания с регулируемой частотой (синхронные генераторы с переменной скоростью вращения, ионные или полупроводниковые преобразователи частоты и др.). Поэтому данный способ регулирования используется главным образом в случаях, когда для целых групп двигателей необходимо повышать (п > 3000 об/мин) скорости вращения (например, ручной металлообрабатывающий инструмент, некоторые механизмы деревообрабатывающей промышленности и др.) или одновременно и плавно их регулировать (например, двигатели рольгангов мощных прокатных станов и др.).
С развитием полупроводниковых преобразователей все более перспективным становится также индивидуальное частотное регулирование скорости вращения двигателей.
Схему короткозамкнутого асинхронного двигателя с частотным управлением при помощи полупроводниковых преобразователей можно получить, если заменить явнополюсный ротор на ротор с обмоткой в виде беличьей клетки и питать эту схему от сети переменного тока через полупроводниковый выпрямитель. Управление инвертором при этом производится особым преобразователем частоты вне зависимости от положения ротора двигателя. Величина напряжения регулируется с помощью выпрямителя.
Если пренебречь относительно небольшим падением напряжения в первичной цепи асинхронного двигателя, то
Существенное изменение величины потока Ф при регулировании п нежелательно, так как увеличение Ф против нормального вызывает увеличение насыщения магнитной цепи и сильное увеличение намагничивающего тока, а уменьшение Ф вызывает недоиспользование машины, уменьшение перегрузочной способности и увеличение тока /.а при том же значении М и т. д. Поэтому в большинстве случаев целесообразно поддерживать Ф = const.
При этом одновременно с регулированием частоты пропорционально ей необходимо изменять также напряжение, т. е. поддерживать
Отступление от этого правила целесообразно только в случаях, когда Мст быстро уменьшается с уменьшением п (например, приводы вентиляторов, когда ). В этом случае более быстрое уменьшение U1 по сравнению с f1 вызывает уменьшение Ф и улучшает энергетические показатели двигателя и в то же время уменьшение М,п с точки зрения перегрузочной способности не опасно.
При широком диапазоне регулирования правильнее поддерживать
К недостаткам частотного регулирования относится громоздкость и высокая стоимость питающей установки.
Регулирование скорости изменением
числа пар полюсов
Регулирование скорости изменением числа пар полюсов р используется обычно, для .двигателей с короткозамкнутым ротором, так как при этом требуется изменять р только для обмотки статора.
Изменять р можно двумя способами:
1) применением на статоре нескольких обмоток, которые уложены в общих пазах и имеют разные числа пар полюсов р;
2) применением обмотки специального типа, которая позволяет получить различные значения р путем изменения (переключения) схемы соединений обмотки.
Предложено значительное количество различных схем обмоток с переключением числа пар полюсов, однако широкое распространение из них получили только некоторые. Применение нескольких обмоток
невыгодно, так как при этом из-за ограниченного места с пазах сечение проводников каждой из обмоток нужно уменьшать, что приводит к снижению мощности двигателя. Использование обмоток с переключением числа пар полюсов вызывает усложнение коммутационной аппаратуры, в особенности, если с помощью одной обмотки желают получить более двух скоростей вращения. Несколько ухудшаются также энергетические показатели двигателей.
Двигатели с изменением числа пар полюсов называются многоскоростными.
Обычно они выпускаются на 2, 3 или 4 скорости вращения, причем двухскоростные двигатели изготовляются с одной обмоткой на статоре и с переключением числа пар полюсов в отношении р2 : р1= 2 : 1, трехскоростные двигатели — с двумя обмотками на статоре, из которых одна выполняется с переключением р2 : р1= 2 : 1, четырехскоростные двигатели — с двумя обмотками на статоре, каждая из которых выполняется с переключением числа пар полюсов в отношении 2:1. Например, двигатель на f1 = 50 гц с синхронными скоростями вращения 1500/1000/750/500 об/мин имеет одну обмотку с переключением на 2р = 4 и 8 и другую обмотку с переключением на 2р = 6 и 12.
Многоскоростные двигатели применяются в металлорежущих и деревообрабатывающих станках, в грузовых и пассажирских лифтах, для приводов вентиляторов и насосов п в ряде других случаев.
Каждая фаза обмотки с переключением числа пар полюсов в отношении 2 : 1 состоит из двух частей, или половинок, с одинаковым количеством катушечных групп в каждой части.
Когда обе части обмотки обтекаются токами одинакового направления, обмотка создает магнитное поле с большим числом полюсов (рис.а, 2р = 4), а при изменении направления тока в одной части обмотки на обратное число полюсов уменьшается вдвое (рис. б и в, 2р = 2). Подобные переключения производятся во всех фазах одновременно, и переключаемые части обмотки могут соединяться последовательно (рис. а и б) или параллельно (рис. в).
Ширина фазной зоны, занимаемой сторонами катушек катушечной группы, и величина шага обмотки в зубцовых делениях одинаковы при обоих числах полюсов. Поскольку, однако, при переключении числа пар полюсов в отношении 2 : 1 полюсное деление изменяется в два раза, то величина фазной зоны в электрических градусах и относительный шаг обмотки при этом также изменяются в два раза.
Переключаемую обмотку выполняют так, что при меньшем числе пар полюсов (p1) фазная зона = 60° эл. Тогда при удвоенном числе пар полюсов ( ) ширина этой зоны = 120° эл
Нормальные одной фазы обмотки с переключением чередования фазных зон при одинаковом направлении вращения магнитного поля для обеих скоростей вращения должны быть такими, как показано на рис.
2
Рис 1.
Рис 2.
Из рисунка видно, что, кроме изменения направлений токов в зонах X, Y, Z (рис. 2, а) на обратные (т. е. обращение их в зоны А, В, С), для сохранения направления вращения поля, а следовательно, и ротора при переключении числа пар полюсов (рис.2, б) необходимо также переключить концы двух фаз обмотки (например, фазы В и С).
Обмотка выполняется так, что ее шаг равен полному (180° эл.) при большем числе полюсов (2p2), так как кривая н. с. обмотки с зоной и =120° наиболее близка к синусоидальной при полном шаге. Тогда при меньшем числе полюсов относительный шаг
Из сказанного следует, что обмотка с переключением числа полюсов создает н. с. с большей величиной высших гармоник поля, чем нормальная трехфазная обмотка с = 60° и . Это приводит к некоторому ухудшению энергетических показателей двигателей с переключением числа полюсов по сравнению с нормальными.
На рис. 3 представлена наиболее часто употребляемая схема обмоток с переключением числа пар полюсов в отношении р2 : p1 = 2 : 1.
Определим мощности и моменты, развиваемые двигателями с такими схемами обмоток при неизменном линейном напряжении сети Uл1 и наибольшем допустимом (номинальном) токе в полуфазе обмотки Пренебрегая разницей в условиях охлаждения при изменении скорости вращения, можно принять, что величина одинакова при обеих скоростях вращения. Приближенно можно считать, что коэффициенты мощности и к. п. д. при одинаковых значениях для обеих скоростей вращения также одинаковы. При указанных условиях мощности на валу для схем рис. 3, а и б соответственно равны:
Рис. 3.
Вид механических характеристик двигателей со схемой обмоток рис. 3 изображен на рис.4
Рис 4.
При переключении много скоростной обмотки магнитные индукции на отдельных участках магнитной цепи в общем случае изменяются, что необходимо иметь в виду при проектировании двигателя, чтобы, с одной стороны, добиться по возможности более полного использования материалов двигателя, а с другой, не допустить чрезмерного насыщения магнитной цепи.
Вес и стоимость многоскоростных двигателей несколько больше, чем у нормальных асинхронных двигателей такой же мощности. Тем не менее это лучший и» наиболее широко применяемый способ регулирования скорости короткозамкнутых двигателей.
Регулирование скорости уменьшением величины первичного напряжения.
При уменьшении U1 момент двигателя изменяется пропорционально и соответственно изменяются механические характеристики (рис. 1),
Рис 1.
в результате чего изменяются также значения рабочих скольжении s1,s2,s3… при данном виде зависимости — Очевидно, что регулирование s в этом случае возможно в пределах 0 < s < sm. Для получения достаточно большого диапазона регулирования скорости необходимо, чтобы активное сопротивление цепи ротора и соответственно sм, были достаточно велики (рис. 1, б).
Следует учитывать, что во вторичной цепи возникают потери, равные мощности скольжения P2 и вызывающие повышенный нагрев ротора.
Этот метод регулирования скорости применяется также для двигателей с фазным ротором, причем в этом случае в цепь ротора включаются добавочные сопротивления.
Рис. 2.
В связи с пониженным к. п. д. и трудностями регулирования напряжения рассматриваемый метод применяется только для двигателей малой мощности. При этом для регулирования U1 можно использовать регулируемые автотрансформаторы или сопротивления, включенные последовательно в первичную цепь. В последние годы для этой цели все чаще применяют (рис. 2) реакторы насыщения, регулируемые путем подмагничивания постоянным током.
При изменении величины постоянного тока подмагничивания индуктивное сопротивление реактора изменяется, что приводит к изменению напряжения на зажимах двигателя. Путем автоматического регулирования тока подмагничивания можно расширить зону регулирования скорости в область s > sm и получить при этом жесткие механические характеристики.
Подключение трехфазного двигателя звездой. Пуск асинхронного двигателя переключением со звезды на треугольник
Основными способами подключения трехфазных электродвигателей являются звезда или треугольник. Это частные случаи, когда трехфазные нагрузки подключаются через автоматический выключатель. В большинстве случаев выполняется универсальное подключение двигателя — «звезда-треугольник». При этом, трехфазный электродвигатель может быть подключен и к обычной, электрической проводке.
Способы подключения: звезда и треугольник
Подключение двигателя поочередно двумя способами, то есть звездой и треугольником, выполняется простым переключением перемычек, установленных на колодке клемм между выводами обмоток.
Контакты обмоток двигателя связаны с контактами клеммной коробки. Эта электрическая связка, в свою очередь, с обмотками двигателя и фазами питания.
В клеммной коробке установлены специальные перемычки, позволяющие производить переключение из положения «треугольник» в положение «звезда». Подача питания осуществляется на концы треугольника, которые образованы обмотками электродвигателя. При подключении «звездой», перемычка установлена в такое положение, что все три обмотки соединены в одной точке.
В «треугольнике», наоборот, каждая обмотка соединена с другой, соответствующей обмоткой. Поскольку нагрузка во всех обмотках является равнозначной, отпадает надобность в нейтральном проводе. В современных условиях в схеме подключения очень часто используются для того, чтобы переключать из режима «звезды» на треугольник. При этом, значительно смягчается пусковой режим электродвигателя. Однако, само подключение контактора совершенно не меняет общей схемы, просто между электродвигателем и автоматом появляется дополнительное силовое устройство, в которое входит сразу несколько контакторов.
Переключение из различных положений
Когда электродвигатель переключается из положения «треугольник» в положение «звезда», происходит снижение его мощности почти в три раза.
Если переключение выполняется в обратном направлении, то мощность двигателя, наоборот, очень резко возрастает. При этом, следует помнить, что если электродвигатель не предназначен для работы в данных условиях, то он может просто сгореть.
Подключение двигателя — «звезда-треугольник» применяется для того, чтобы уменьшить пусковой ток, значение которого в несколько раз выше рабочего тока двигателя. У электродвигателей большой мощности значение пускового тока настолько велико, что его действие может вызвать серьезные последствия и привести к падению напряжения. Во время пускового процесса частота вращения электродвигателя возрастает и происходит уменьшение тока. После этого, обмотки переключаются в режим треугольника.
Пуска асинхронных двигателей существует другой распространенный способ – переключением со звезды на треугольник
.
Способ переключения со звезды на треугольник используется в двигателях, которые рассчитаны на работу при соединении обмоток треугольником.
Этот способ осуществляется в три этапа. В начале, двигатель запускают при соединении обмоток звездой, на этом этапе двигатель разгоняется. Затем переключают на рабочую схему соединения треугольник, причем при при переключении нужно учитывать пару нюансов. Во-первых, нужно правильно рассчитать время переключения, потому что если слишком рано замкнуть контакты, то не успеет погаснуть электрическая дуга, а также может возникнуть короткое замыкание. Если переключение будет слишком долгим, то это может привести к потери скорости двигателя, а в следствии к увеличению броска тока. В общем, нужно четко скорректировать время переключения. На третьем этапе, когда обмотка статора уже соединена треугольником, двигатель переходит в установившийся режим работы.
Смысл этого способа в том что, при соединении обмоток статора звездой, фазное напряжение в них понижается в 1,73 раз. В такое же количество раз уменьшается и фазный ток, который протекает в обмотках статора. При соединении обмоток статора треугольником фазное напряжение равно линейному, а фазный ток в 1,73 раза меньше линейного.
Получается, что соединяя обмотки звездой, мы уменьшаем линейный ток в 3 раза.
Чтобы не запутаться в цифрах, давайте рассмотрим пример.
Допустим, рабочей схемой обмотки асинхронного двигателя является треугольник, а линейное напряжение питающей сети 380 В. Сопротивление обмотки статора Z=20 Ом. Подключив обмотки в момент пуска звездой, уменьшим напряжение и ток в фазах.
Ток в фазах равен линейному току и равен
После разгона двигателя, переключаем со звезды на треугольник и получаем уже другие значения напряжений и токов.
Как видите линейный ток при соединении треугольником больше в 3 раза линейного тока при соединении звездой.
Данный способ запуска асинхронного двигателя применяется в тех случаях, когда присутствует небольшая нагрузка, либо когда двигатель работает на холостом ходу. Это связано с тем, что при уменьшении фазного напряжения в 1,73 раза, согласно формуле для пускового момента которая предоставлена ниже, момент уменьшается в три раза, а этого недостаточно, чтобы совершить пуск с нагрузкой на валу.
Где m – количество фаз, U – фазное напряжение обмотки статора,f – частота тока питающей сети, r1,r2,x1,x2-параметры схемы замещения асинхронного двигателя,p – число пар полюсов.
Пуск
короткозамкнутого электродвигателя
с переключениемсо звезды
в треугольник
применяют для снижения пускового тока. Пусковой ток при запуске может превышать рабочий ток электродвигателя в 5-7 раз. У двигателей большой мощности пусковой ток бывает настолько велик, что может вызвать перегорание различных предохранителей, отключение автоматического выключателя и привести к значительному снижению напряжения. Уменьшение напряжения снижает накал ламп, уменьшает вращающий момент электродвигателей, может вызвать отключение контакторов и магнитных пускателей
. Поэтому многие стремятся уменьшить пусковой ток. Это достигается несколькими способами, но все они в итоге сводятся к понижению напряжения в цепи статора электродвигателя на период пуска. Для этого в цепь статора на период пуска вводят реостат, дроссель, автотрансформатор, либо переключают обмотку со звезды в треугольник.
Действительно, перед пуском и в первый период пуска обмотки соединены в звезду, поэтому к каждой из них подводится напряжение, в 1,73 раза меньшее номинального, и, следовательно, ток будет значительно меньше, чем при включении обмоток на полное напряжение сети. В процессе пуска электродвигатель увеличивает частоту вращения и ток снижается. После этого обмотки переключают в треугольник.
Схема управления.
Подключение оперативного напряжения, через контакт реле времени К1 и контакт К2, в цепи катушки контактора К3.
Включение контактора К3, размыкает контакт К3 в цепи катушки контактора К2 (блокировка ошибочного включения), замыкается контакт К3, в цепи катушки контактора К1 совмещенного с пневматическим реле времени.
Включение контактора К1, замыкает контакт К1 в цепи катушки контактора К1 (самоподпитка), одновременно включается пневматическое реле времени, которое размыкает через определенное время свой контакт К1 в цепи катушки контактора К3, а также замыкает свой контакт К1 в цепи катушки контактора К2.
Отключение контактора К3, замыкается контакт К3 в цепи катушки контактора К2.
Включение контактора К2, размыкает контакт К2 в цепи катушки контактора К3 (блокировка ошибочного включения).
Схема питания.
На начала обмоток U1, V1 и W1 через силовые контакты магнитного пускателя К1 подаётся трехфазное напряжение. При срабатывании магнитного пускателя К3 с помощью его контактов К3, происходит замыкание, соединяя концы обмоток U2, V2 и W2 между собой обмотки двигателя соединены звездой.
Через некоторое время срабатывает реле времени, совмещённое с пускателем К1, отключая пускатель К3 и одновременно включая К2, замыкаются силовые контакты К2 и происходит подача напряжение на концы обмоток электродвигателя U2, V2 и W2. Таким образом электродвигатель включается по схеме треугольник.
Предупреждения.
1.
Переключение со звезды в треугольник допустимо лишь для двигателей с легким режимом пуска, так как при соединении в звезду пусковой момент примерно вдвое меньше момента, который был бы при прямом пуске.
Значит, этот способ снижения пускового тока не всегда пригоден, и если нужно снизить пусковой ток и одновременно добиться большого пускового момента, то берут электродвигатель с фазным ротором, а в цепь ротора вводят пусковой реостат.
2.
Переключать со звезды в треугольник можно только те электродвигатели, которые предназначены для работы при соединении в треугольник, т. е. имеющие обмотки, рассчитанные на линейное напряжение сети.
Звезда треугольник — особенности соединений в установках трехфазного тока. Подключение двигателя “Звездой” и “Треугольником” – схемы и примеры
Содержание
Где применяется соединение звезда и треугольник
Если проанализировать поисковую выдачу, то окажется, что чаще всего люди ищут информацию о схемах звезда и треугольник в контексте подключения асинхронного трехфазного двигателя. Естественно на бытовом уровне это наиболее частый случай применения той или иной схемы. И, естественно, особенности применения той или иной схемы при подключении трехфазного потребителя мы рассмотрим.
Но прежде хотелось бы осветить не менее важное применение комбинаций звезды и треугольника при распределении электроэнергии от электростанции через трансформаторы к потребителям.
Казалось бы, зачем нам знать особенности трансформации электроэнергии? Однако, тема довольно-таки интересная, сложная и мало освещенная. Ведь все мы знаем, что электроэнергия вырабатывается на электростанции генераторами, трансформируется и поступает в наши дома. И если с последним звеном все более или менее понятно. То о первых двух звеньях информация чаще попадается расплывчатая, иногда противоречивая или сложная для восприятия. Поэтому рассмотрим простое объяснение трансформации электроэнергии через комбинации звезда-треугольник, треугольник-звезда. Но прежде приведем определения этих способов соединения.
Предупреждения
- Переключение со звезды в треугольник допустимо лишь для двигателей с легким режимом пуска, так как при соединении в звезду пусковой момент примерно вдвое меньше момента, который был бы при прямом пуске.
Значит, этот способ снижения пускового тока не всегда пригоден, и если нужно снизить пусковой ток и одновременно добиться большого пускового момента, то берут электродвигатель с фазным ротором, а в цепь ротора вводят пусковой реостат. - Переключать со звезды в треугольник можно только те электродвигатели, которые предназначены для работы при соединении в треугольник, т. е. имеющие обмотки, рассчитанные на линейное напряжение сети.
Как правильно подключать в трехфазную сеть
«Звезда» предусматривает, что края обмоток статора заключаются в одной точке, которая называется нулевой либо нейтральной, а начало обмоток — L. Поэтому двигатели небольшой мощности необходимо запускать только «звездой». Но при этом нельзя достигнуть паспортной мощности электрического двигателя.
Комбинированная схема
При соединении двигателя «треугольником» конец первой обмотки последовательно подключается к началу второй. Но такая схема сильно повышает пусковые токи, из-за чего прибор перегревается, и повреждается изоляционный слой.
Включение обмоток электродвигателя треугольником
Схема «треугольник» используется для подключения электродвигателя к однофазной сети 220 V. Тремя перемычками соединяются расположенные напротив друг друга выводы. С одной стороны перемычки фиксируются гайками, с противоположной к двум выводам подключаем провода от сети, к третьему – провод от рабочего конденсатора (емкость нужно рассчитать правильно).
Совет: при покупке электродвигателя желательно проверить количество проводов в распределительной коробке. Наличие 6 проводов к контактам говорит о возможности подключения двигателя по любой схеме. Три провода означают, что контакты обмоток уже подключены по схеме «звезда» и подключение к однофазной сети по схеме «треугольник» невозможно. В этом случае вам придется вскрывать двигатель и выводит недостающие концы. Сделать это будет достаточно сложно.
Каждая схема подключения имеет свои особенности. Электродвигатель при подключении по схеме «звезда» работает плавно, однако не может развить мощность, которая указана в паспорте изделия.
Схема «треугольник» позволяет электродвигателю достигнуть максимальной мощности, но для уменьшения значения возникающих пусковых токов приходится использовать пусковой реостат.
В чём отличие соединений асинхронных двигателей: звездой и треугольником?
Асинхронные трехфазные двигатели более эффективны по сравнению с однофазными и получили намного большее распространение. Электрические устройства, работающие на двигательной тяге, чаще всего оснащаются именно трехфазными электромоторами.
Реализация силовой части схемы
Понятно, что включение двигателя производится контакторами. Их нужно три.
Есть варианты схемы “Звезда-Треугольник” с использованием Преобразователей частоты и Устройств плавного пуска (мягкого пускателя, софтстартера), но не будем раздувать статью.
- КМ1 – это общий контактор, он подаёт питание на выводы U1, V1, W1 сразу и навсегда.
- КМ2 – контактор “Звезды”, он соединяет выводы U2, V2, W2 в одну точку на время разгона.

- КМ3 – контактор “Треугольника”, он подает питание на выводы U2, V2, W2 для дальнейшей работы в номинальном режиме.
Силовая часть схемы “Звезда – Треугольник”
Следите за цветами, буду и дальше их соблюдать для простоты восприятия:
- общий контактор КМ1 – синий,
- контактор “Звезды” КМ2 – зеленый,
- контактор треугольника КМ3 – красный.
Звезда, треугольник — определения
В зависимости от способа соединения обмоток генератора и нагрузки различают соединения звездой и треугольником. Каждая фазная обмотка генератора имеет два вывода, которые условно называют началом и концом. За начало обмотки принимается тот вывод, к которому направлена положительная ЭДС.
При соединении звездой концы всех фаз генератора соединяют в один узел. Его называют нейтральным узлом или нейтральной точкой. Нейтральные точки генератора и нагрузки часто соединяют нейтральным (нулевым) проводом. Остальные провода, соединяющие обмотки генератора с приемником, называют линейными.
При соединении треугольником начало одной фазной обмотки соединяют с концом следующей так, чтобы три обмотки образовали замкнутый треугольник.
На практике используют различные комбинации соединения фаз генератора и нагрузки: звезда-звезда, звезда-треугольник, треугольник-треугольник. Есть и комбинации с зигзагом, но в данном обзоре мы из затрагивать не будем.
Напряжения и токи в фазах генератора и нагрузки называют фазными и обозначают Uф, Ia. Напряжения между линейными проводами и токи в них называют линейными и обозначают Uл, Iл. Из рассмотренных выше схем следует, что при соединении звездой Iл = Iф, а при соединении треугольником Uл = Uф.
Если обмотки источника питания 220 Вольт соединены треугольником, соответственно фазные и линейные напряжения равны 220 Вольт. Соотношения же между линейными и фазными напряжениями при соединении звездой уже иные. Найти их можно при помощи векторной диаграммы или методом анализа синусоид трех фаз:
Расчет линейного напряжения по векторам сводиться к анализу равнобедренного треугольника с углами при основании 30°.
Также можно рассчитать разность векторов через комплексные числа. Подробно на данных способах останавливаться не будем. Отметим лишь следствие — при соединении звездой линейное напряжение Uл = √3 × Uф (380 = √3 × 220).
Плюсы и минусы «звезды»
Общую точку, в которой соединяются все оконечности обмотки, называют нейтралью. Если в электроцепи присутствует нейтральный проводник, то она будет называться четырехпроводной. Начало контактов подключается к соответствующим фазам сети питания. Схема соединения обмоток электродвигателя «звезда» имеет ряд преимуществ:
- Обеспечивается длительная безостановочная работа электромотора.
- Из-за снижения мощности увеличивается срок эксплуатации агрегата.
- Достигается плавный пуск.
- Во время работы не наблюдается сильного перегрева двигателя.
Встречается оборудование, имеющее внутреннее соединение оконечностей обмотки и в коробку выведено лишь три контакта. В такой ситуации использование иной схемы соединения, кроме «звезды», не представляется возможным.
Устройство механизма
Асинхронный двигатель делят на две группы, которые зависят от метода исполнения обмотки ротора:
- Двигатели с фазной обмоткой. Имеют сложную конструкцию ротора, из-за чего производство прибора существенно дороже других типов двигателей. Их используют в тяжёлых пусковых условиях и при надобности плавной регулировки частоты вращения.
- Двигатели с короткозамкнутой обмоткой. Устройство имеет более низкую стоимость при производстве и его частота вращения меняется всего на 2- 3 процента при изменении нагрузки от 0 до минимальной частоты. Единственным недостатком является сложность плавной регулировки частоты вращения в больших пределах.
Прибор состоит из неподвижного цилиндра — статора, который состоит из листов электротехнической стали, изолированных друг от друга техническим лаком и собранных при помощи скоб, для сокращения вихревых токов.
В пазах статора находится статорная обмотка, соединяющаяся в комбинацию треугольника либо звезды. Устройство также состоит из вращающей части — ротора, собранного из листов электротехнической стали, где в пазы под давлением заливается алюминий или медь. А также вместе заливаются замыкающие кольца, на которых расположены лопатки. Они необходимы для охлаждения ротора.
Ротор закрепляется на валу двигателя, на котором фиксируются подшипники. Вся эта конструкция располагается в подшипниковых щитах.
Принцип работы асинхронного двигателя
Если подать напряжение на статорную обмотку, то на ней начинает протекать переменный синусоидальный ток, создающий магнитное поле. Оно пересекает обмотку ротора, в котором индуцируется переменная электродвижущая сила.
ЭДС образует переменный ток в обмотке ротора, а этот ток создаёт вращающее магнитное поле ротора.
Поле статора и ротора соединяются и образуют общее вращающее магнитное поле двигателя, которое взаимодействует с током в обмотке ротора и формирует усилие по правилу левой руки. Оно разворачивает ротор в сторону вращения магнитного поля.
Устройство называется асинхронным из-за того, что вращательная скорость магнитного поля в несколько раз больше скорости вращения ротора.
Трансформация напряжений при помощи комбинаций звезда и треугольник
При мощности генератора электростанции 500 МВт и напряжении 10 кВ сила тока в проводах составит 50 тысяч ампер. При передаче на большие расстояния провода, как нагрузка, имеют значительное сопротивление.
Следовательно, большая часть тока будет уходить впустую на разогрев проводов. Чтобы минимизировать потери при транспортировке электроэнергии единственный действенный способ — увеличение напряжения, что приведет к снижению силы тока. А без распределительных трансформаторов (повышающих и понижающих) этого сделать нельзя.
Сейчас подробно останавливаться на принципе работы трансформатора не будем. Нас больше интересует особенность соединения его обмоток звездой или треугольником.
Моделировать будем в программе Multisim. А начнем отрисовку схемы с трехфазного генератора, обмотки которого соединены в звезду. Заземлим точку соединения обмоток. На этом этапе отметим, что несмотря на то, что генераторы на электростанциях вырабатывают напряжения в тысячи вольт и на всем пути трансформируют его увеличивая и уменьшая, мы возьмем генератор, вырабатывающий понятные нам 220 Вольт. Также не стоит сравнивать приведенные здесь схемы с реальной системой, так как путь от электростанции до потребителя намного сложнее.
Теперь добавим трансформатор. Точнее соберем его из трех трансформаторов таким образом, чтобы первичная обмотка была соединена в звезду, а вторичная — в треугольник. Повышать напряжение не будем, но посмотрим, какая трансформация произошла при соединении обмоток трансформатора по схеме звезда-треугольник.
При переключении со звезды в треугольник обмоток генераторов или вторичных обмоток трансформаторов происходит следующее:
- Напряжение в сети понижается в 1,73 раза. В нашем случае линейное напряжение понижается с 380 до 220 Вольт.
- Мощность генератора и трансформатора остается такой же. А все потому что напряжение каждой фазной обмотки остается таким же и ток в каждой фазной обмотке такой же, хотя ток в линейных проводах возрастает в 1,73 раза. Это мы покажем чуть позже, когда замкнем цепь через потребителей. Но прежде добавим в нашу схему еще один трансформатор со схемой треугольник звезда и подключим к нему нагрузку.
При переключении обмоток генераторов или вторичных обмоток трансформаторов с треугольника в звезду происходят обратные явления:
- Линейное напряжение в сети повышается в 1,73 раза.
В нашем случае с 220 до 380 Вольт. - Токи в фазных обмотках остаются теми же, токи в линейных проводах уменьшаются в 1,73 раза.
Теперь разберемся в причинах трансформаций простыми словами без использования векторов. Для этого рассмотрим движение свободных электронов в цепи и проанализируем потенциалы в конкретный момент времени. Такого объяснения вы наверно нигде не увидите, но оно, возможно, наиболее простое для восприятия.
Первое в нашей цепи — это генератор. Упрощенно в нем имеется три обмотки статора, смещенные на 120° относительно друг друга. При вращении ротора в обмотках статора возникает периодически изменяющаяся ЭДС с амплитудой приблизительно 312 Вольт. Это амплитудное значение напряжения, и переходить от него к действующему не будем. В момент, когда напряжение на одном из выводов генератора +312 Вольт, на двух других по -156 Вольт. Остановимся на этом моменте и перейдем к напряжениям обмоток трансформатора.
Напряжения в рассматриваемый момент времени как на первичной обмотке, так и на вторичной обмотке соответствуют выделенным выше +312, -156, -156 Вольтам.
Так почему же токи в линейных проводах, отходящих от обмоток треугольника увеличиваются в корень из трех раз, а линейное напряжение во столько же раз уменьшается? Весь секрет в особенности соединения обмоток в треугольник, и далее мы наглядно продемонстрируем это перейдя к более упрощенной схеме.
Так как при соединении треугольником начало одной фазной обмотки соединяют с концом следующей, то напряжение обмотки +312 Вольт распределится между обмоткой с напряжением -156 Вольт и выводом. В результате на выводе обмотки с напряжением +312 Вольт будет +156 Вольт, а на выводе обмотки с напряжением -156 Вольт будет 0 Вольт. У нас остается третья обмотка с напряжением -156 Вольт, и на выводе у нее так и останется -156 Вольт. В результате получаем напряжения на выходе в рассмотренный нами момент +156, -156, 0 Вольт (а было +312, -156, -156 Вольт).
Получившееся линейное напряжение +156-(-156) = +312 Вольт (это амплитудное значение). После перевода в действующее значение получим 220 Вольт.
Почему не рассматривается 0 Вольт? Нужно понимать что частота 50 Герц ни куда не пропала, и там где ноль, через мгновение будет +156, еще через мгновение -156. И такое чередование будет постоянным. Но вернемся к рассматриваемому моменту времени. С падением линейного напряжения с 380 до 220 Вольт разобрались. Теперь объясним, почему произошло увеличение силы тока. На самом деле все просто. Уменьшив напряжение для передачи первоначальной мощности нам нужно пропорционально увеличить силу тока.
При переходе с треугольника на звезду происходит обратная трансформация. Чтобы это увидеть на схеме, нужно найти напряжения обмоток на втором трансформаторе, подключенном по схеме треугольник звезда. Посчитав разности потенциалов начал и концов обмоток мы вернемся к изначальным +312, -156, -156 Вольт.
Для того чтобы подтвердить наши расчеты и наглядно увидеть сдвиг фаз вернемся к программе Multisim и подключим к фазам осциллограф.
К выводу A осциллографа xsc1 подключена фаза, идущая от генератора с обмотками по схеме звезда.
К остальным трем выводам данного осциллографа подключены фазы после трансформации звезда треугольник. Как видно после трансформации синусоида фазы сместилась на 30°. И если подвести курсор к амплитудному значению ≈ +310 Вольт канала A, то на остальных каналах, относящихся к фазам после трансформации будет приблизительно +155, -155 и 0 Вольт. То есть то же, что мы просчитывали ранее, показал осциллограф.
Для анализа обратной трансформации к выводу A осциллографа xsc2 мы подключили ту же фазу от генератора, а остальные выводы соединили с фазами после трансформатора со схемой треугольник звезда. В результате пропал сдвиг и синусоиды фаз вернули свои амплитуды 312 Вольт. Правда если обратите внимание синусоиды фаз после трансформации отразились зеркально по отношению к синусоидам фаз после генератора. Для того, чтобы отразить обратно, достаточно поменять местами выводы обмоток по схеме звезда.
Как видно применяя различные комбинации «звезды» и «треугольника» с одинаковыми индуктивностями первичных и вторичных обмоток можно от одного напряжения переходить к другому.
А для того, чтобы все это наглядно увидеть, достаточно воспользоваться программой для моделирования цифровых и аналоговых электронных схем. В нашем случае моделирование производилось в среде программы Multisim.
Почему сгорит электродвигатель при неправильном соединении
Сейчас я вкратце расскажу, почему электродвигатель, у которого обмотки на 380/660 треугольник/звезда, нельзя подключать звездой на 380 вольт.
Давайте представим, что в данный момент у нас линейное напряжение равно 380 вольт.
Что такое линейное напряжение, а фазное? Не знаете? Сейчас расскажу!
Линейное напряжение – это напряжение между линейными проводами (фазами), а фазное между линейным проводом и нейтральным.
Дело в том, что при соединении обмоток треугольником, на каждую обмотку приходится линейное напряжение 380 вольт,
а при соединении звездой фазное — 220 вольт.
В итоге нам надо поддерживать требуемую мощность на валу двигателя, а напряжение упало с 380 вольт до 220 вольт (переключили обмотки с треугольника на звезду), что же делать? Ток всё сделает за нас.
Он начнёт расти.
Вот пример:
Это формула для однофазной сети, но для понимания сути пойдёт.
P=UI
Где, P- мощность, U-напряжение, I-ток.
Подставим в нашу формулу выдуманные значения и получим следующее: 440=220*2, а теперь уменьшим напряжение в два раза, 440=110*4. Увидели? Напряжение уменьшили в два раза, но, чтобы поддержать заданную мощность у нас вырос ток в два раза.
Сравнения схем подключения между собой
Чтобы сравнить обе схемы между собой, надо посчитать электрическую мощность, развиваемую электродвигателем при том или ином включении. Для этого надо рассмотреть понятия линейного (Iлин) и фазного (Iфаз) токов. Фазным током называется ток, протекающий по обмотке фазы. Линейный ток протекает по проводнику, подключенному к выводу обмотки.
В сетях до 1000 вольт источником электричества является трансформатор , вторичная обмотка которого включена «звездой» (в противном случае невозможно организовать нулевой провод) или генератор, обмотки которого соединены по той же схеме.
Из рисунка видно, что при соединении «звездой» токи в проводниках и токи в обмотках электродвигателя равны. Ток в фазе определяется фазным напряжением:
где Z – сопротивление обмотки одной фазы, их можно принять равными. Можно записать, что
.
Для соединения «треугольником» токи другие – они определяются линейными напряжениями, приложенными к сопротивлению Z:
.
Следовательно, для данного случая
.
Теперь можно сравнить полную мощность (
), потребляемую электродвигателями с разной схемой.
- для соединения «звездой» полная мощность равна
- для соединения «треугольником» полная мощность равна
.
Таким образом, при включении «звездой» электродвигатель развивает мощность в три раза ниже, чем при соединении в треугольник. Это также ведет к другим положительным последствиям:
- уменьшаются пусковые токи;
- работа двигателя и его пуск становятся более плавными;
- электромотор хорошо справляется с кратковременными перегрузками;
- тепловой режим асинхронного двигателя становится более щадящим.

Обратная сторона медали – двигатель с обмотками «звездой» не может развивать максимальную мощность. В некоторых случаях вращающего момента может не хватить даже для раскрутки ротора.
Основные различия между схемами
Ключевая разница между двумя видами соединений заключается в том, что при применении одной питающей электросети появляется возможность переключать различные значения напряжения на подсоединяемом приборе. В основном используется соединение обмоточных деталей по типу «звезды».
Применение подключения по треугольному принципу необходимо при включении в трехфазную цепь механизмов большой мощности, имеющих максимальные пусковые токи.
К главным плюсам соединения обмоточных элементов по схеме «звезды» относят такие параметры данного типа коммутации:
- понижение мощностного параметра для увеличения надежности эксплуатируемого прибора;
- стойкость и стабильность системы при беспрерывной работе привода;
- вероятность плавного включения электромотора;
- отсутствие нагрева корпуса агрегатов.

Схема переключения «звезда треугольник» асинхронного двигателя
Обратите внимание! Некоторые приборы в электрике имеют в своем составе внутреннее подсоединение концов обмоток в «звезду». Такие агрегаты не предназначены для использования при других вариантах соединения обмоток, и их нельзя переключить в сети.
Почему при подключении звездой, ток не становится меньше (при неизменной нагрузке)
При соединении обмоток электродвигателя треугольником фазный ток в 1.73 раза меньше линейного.
Давайте приведу пример: На шильдике электродвигателя указан ток 30А при соединении обмоток треугольником и напряжением 380 вольт. 30 ампер — это линейный ток, значит, чтобы получить фазный, нам надо 30/1.73. В итоге фазный ток равен 17,3 Ампера. Т.е. номинальный ток для обмотки двигателя 17,3 Ампера.
А теперь мы переключим двигатель с треугольника на звезду, но нагрузка на валу двигателя остаётся таже самая.
При соединении электродвигателя звездой линейный ток будет равен фазному.
Напряжение на обмотке уменьшится в 1.73 раза. Следовательно на обмотку будет подаваться уже не 380 вольт, а 220.
В результате по обмотке будет протекать не 17,3 А, а целых 30 Ампер. Почему?
Потому что ток будет компенсировать падение напряжения на обмотке, которое у нас упало в 1,73 раза. Значит ток вырастит в 1,73 раза. Двигатель греется и если отсутствует защита — сгорает. А двигатель стоит немалых денег, поэтому Вы должны знать как подключить асинхронный двигатель!
Еще один пример для понимания. Обратите внимание на следующий шильдик электродвигателя:
Электродвигатель треугольник/звезда: 220 вольт/380 вольт: 38,3/22,2 Ампера.
Соединяем двигатель треугольником и подаём напряжение 220 вольт. Ток (линейный) по шильдику равен 38,3 Ампер. Следовательно, фазный будет равен 38,3/1,73= 22,2 Ампер. Т.е мы определили, что фазный номинальный ток для обмотки = 22,2 Ампер. Поехали дальше…
А теперь соединяем обмотки электродвигателя звездой и подаём напряжение 380 Вольт.
Ток будет равен 22,2 Ампер. В звезде линейный ток равен фазному току.
Вывод:
При треугольнике и питающем напряжении 220 вольт, фазный ток равен 22,2 Ампер.
При звезде и питающем напряжении 380 вольт, фазный ток равен 22,2 Ампер. Следовательно мощность у двигателя будет одинаковая при таких подключениях.
А, что если мы соединим этот двигатель звездой и подадим напряжение 220 вольт. На обмотку будет приходиться уже 127 Вольт. Поэтому ток будет компенсировать падение напряжение на обмотке в 1,73 раза и будет равен 38,3 Ампер. А обмотка у нас рассчитана на 22,2 Ампер. Двигатель сгорит.
Подключение двигателя «звездой» и «треугольником» в сетях с разным номинальным напряжением
В соответствии с номинальным питающим напряжением асинхронные трехфазные двигатели отечественного производства подразделены на две категории: для работы от сетей 220/127 В и 380/220 В. Двигатели, рассчитанные на работу от сети 220/127 В имеют небольшую мощность — на сегодняшний день их применение сильно ограничено.
Электромоторы, рассчитанные на номинальное напряжение 380/220 В распространены повсеместно. Независимо от номинального напряжения при установке мотора используется правило: более низкие значения напряжения используются при подключении в «треугольник», высокие – исключительно в соединениях статорных обмоток по схеме «звезда».
То есть, напряжение в 220 В подается на «треугольник», 380 В – на «звезду», в противном случае мотор быстро перегорит.
Основные технические характеристики агрегата, включая рекомендованную схему подключения и возможность ее изменения отображаются на бирке мотора и его техническом паспорте. Наличие метки вида Δ/Y указывает на возможность соединения обмоток и «звездой», и «треугольником». Чтобы минимизировать потери мощности, неизбежные при работе от однофазных бытовых сетей, мотор такого типа лучше подключать «треугольником».
Безопасность домашней электросети достигается установкой разных устройств защиты. Узнать всё об одном из таких приспособлений — УЗО, поможет полезная статья.
Знаком Y обозначают двигатели, где возможность подключения в «треугольник» не предусмотрена. В распределительной коробке таких моделей вместо 6 контактов находятся только три, соединение трех других выполнено под корпусом.
Подключение трехфазных асинхронных двигателей с номинальным питающим напряжением 220/127 В к стандартным однофазным сетям выполняют только по типу «звезды». Подключение агрегата, рассчитанного на низкое питающее напряжение в «треугольник» быстро приведет его в негодность.
Оптимальный выбор подключения электродвигателя
Преобразование «звезды» в «треугольник» в асинхронном электродвигателе, а также способность к ремонту обмоток электродвигателя, и сравнительно с другими двигателями невысокая стоимость в совокупности со стойкостью к механическим воздействиям сделали этот вид двигателей наиболее популярными. Основным параметром, который характеризует достоинство асинхронных двигателей, является простота в конструкции. При всех достоинствах этого типа электрических двигателей он имеет и отрицательные моменты при эксплуатации.
На практике трехфазные асинхронные электродвигатели к сети могут присоединяться по схеме «звезда» и «треугольник». Подключение «звездой» — это когда концы статорной обмотки обираются в одну точку, и напряжение сети 380 вольт подается на начало каждой из обмоток, схематично этот вид соединения обозначается знаком (Y).
Если в коммутирующей коробке подключения электродвигателя выбирается вариант «треугольник», надо статорные обмотки соединить последовательно:
- конец первой обмотки — с началом второй;
- подсоединение конца «второй» — с началом третьей;
- конец третьей — с началом первой.
Особенности работы электромотора при подключении разными способами
Подключение электродвигателя «треугольником» и «звездой» характеризуется определенным набором своих преимуществ и недостатков.
Соединение обмоток двигателя в «звезду» обеспечивает более мягкий запуск. При этом происходит значительная потеря мощности агрегата. По этой схеме также производится подключение всех электромоторов отечественного происхождения на 380В.
Подключение «треугольник» обеспечивает выходную мощность до 70% от номинальной, но пусковые токи при этом достигают значительных величин и двигатель может выйти из строя. Эта схема – единственно правильный вариант для подключения к российским электросетям импортных электромоторов европейского производства, рассчитанных на номинальное напряжение 400/690.
Функцию пуска для схем переключения «звезда»-«треугольник» используют только для двигателей с пометкой Δ/Y, в которых реализована возможность обоих вариантов соединения. Запуск двигателя производят при подключении «звездой», чтобы уменьшить пусковой ток. Когда двигатель разгонится, производится переключение в «треугольник», чтобы получить максимально возможную выходную мощность.
Применение комбинированного способа неизбежно связано со скачками токов. В момент переключение между схемами подача тока прекращается, скорость вращения ротора снижается, в некоторых случаях происходит ее резкое снижение. Через некоторое время скорость вращения восстанавливается.
Как переключить схему двигателя в “Звезду” и в “Треугольник” вручную
Если не нужна никакая автоматика, а двигатель работает постоянно в “Звезде” или в “Треугольнике”, то используя рожковый ключ, можно переключить схему соединения обмоток вручную.
Шильдик двигателя 220 / 380 В 0,37 кВт
На оборотной стороне крышки борно, как обычно, приведена схема:
Схема подключения 220 – 380 на крышке двигателя
Двигатель питался напрямую от трехфазной сети 380 В через контактор и был собран в “Звезду:
Клеммы двигателя в подключены в схеме “Звезда”
Откручиваем гайки М4, снимаем перемычки и провода питания:
Разбираем схему, откидываем провода
Собираем схему в треугольник, на пониженное напряжение 220 В:
Собираем треугольную схему на 220 В
Переделка понадобилась в связи с тем, что нужно изменить скорость вращения двигателя, а для этого применить частотник. А частотники на такую мощность, как правило, однофазные.
В результате – поехали!
Кстати, по частотникам планирую цикл статей, подписывайтесь!
Краткая сравнительная таблица
Оба варианта используют в сфере электрики. Это проверенные системы обмоток, позволяющие сохранить мощность, а также сократить износ.
Сравнивать схемы лучше, используя одни и те же свойства – становится понятнее, почему следует выбирать тот или иной вариант.
| Критерий | Звезда | Треугольник |
| Напряжение | 330 В | 220 или 380 В |
| Количество выводных проводов | 3 | 6 |
Мнение экспертаКарнаух Екатерина ВладимировнаЗакончила Национальный университет кораблестроения, специальность «Экономика предприятия»Существует альтернативный вариант, когда схема сочетает оба типа обмотки. То есть происходит переключение со звезды на треугольник или наоборот. Этот прием подходит для фазных двигателей с пусковым ротором.
Преимущества и недостатки «треугольника»
Использование этого типа подключения позволяет создать неразрывный контур в электроцепи.
Такое название схема получила из-за своей эргономической формы, хотя ее вполне можно именовать и кругом. Среди достоинств «треугольника» стоит отметить:
- Достигается максимальная мощность агрегата во время работы.
- Применяется реостат для пуска мотора.
- Значительно увеличивается крутящий момент.
- Создается мощное тяговое усилие.
Среди недостатков можно отметить лишь высокие значения пусковых токов, а также активное тепловыделение во время работы. Этот тип соединения широко применяется в мощных механизмах, в которых присутствуют большие токи нагрузки. Именно благодаря этому увеличивается ЭДС, влияющая на мощность вращающего момента. Также следует сказать, что существует еще одна схема подключения, называемая «разомкнутый треугольник». Она используется в выпрямительных установках, предназначенных для получения токов тройной частоты.
Пуск трехфазного асинхронного двигателя по схеме переключение «звезда – треугольник»
С помощью снижения пускового момента и ограничения пускового тока используют метод пуска асинхронного двигателя переключение «звезда – треугольник».
В первый момент пуска, напряжение к статорным обмоткам подключается по схеме «звезда» (Y). Как только двигатель разгоняется, его питание включается по схеме «треугольник» (∆).
Преимущества
Некоторые трехфазные двигатели на низкое напряжение с мощностью выше 5 кВт рассчитывают на напряжение 400 В при включении по схеме «треугольник» (∆) или на 690 В при включении по схеме «звезда» (Y). Такая схема включения дает возможность производить пуск двигателя при меньшем напряжении. При пуске двигателя по схеме «звезда – треугольник» удается уменьшить пусковой ток, до 1/3 от тока прямого пуска от сети. Пуск по схеме «звезда – треугольник» особенно подходит для механизмов с большими маховыми массами, когда нагрузка набрасывается уже после разгона двигателя до номинальной скорости.
Недостатки пуска асинхронного двигателя переключением «звезда – треугольник»
При пуске двигателя переключением «звезда – треугольник» происходит также снижение пускового момента, приблизительно на 33%.
Данный метод можно использовать только для трехфазных асинхронных двигателей, которые имеют возможность подключения по схеме «треугольник». В таком варианте существует опасность переключения на «треугольник» при слишком низкой частоте вращения, что вызовет рост тока до такого же уровня, что и ток при «прямом» пуске DOL.
Во время переключения со «звезды» на «треугольник» асинхронный электродвигатель может быстро снизить скорость вращения, для увеличения которой также потребуется резкое увеличение тока. На рисунке показана схема запуска двигателя с помощью пускателей KM1, KM2, KM3. Пускатель KM1,КМ2 включает электродвигатель по схеме «звезда». Через время, отведенное на запуск и выход двигателя на 50% номинальной скорости, отключается пускатель КМ2 и включается КМ3, переключая двигатель на «треугольник».
Пусковой момент и ток при пуске переключением «звезда – треугольник» значительно ниже, чем при прямом пуске.
Сравнение способа прямого пуска DOL и пуска с переключением «звезда – треугольник»
В данных диаграммах показаны пусковые токи для насоса, с трехфазным асинхронным двигателем мощностью 7,5 кВт методом прямого пуска (DOL) и пуска переключением «звезда – треугольник», соответственно.
На рисунке видно, что способ прямого пуска DOL отличается большими пусковыми токами, но который через некоторое время уменьшается и становится постоянным.
Способ пуска переключением «звезда – треугольник» отличается меньшими низким пусковыми токами. Однако, в момент запуска при переходе от «звезды» к «треугольнику» происходят скачки токов. Во время пуска по схеме «звезда», через (t = 0,3 с), величина тока снижается. Однако, во время переключения со «звезды» на «треугольнику», через время t = 1,7 с, величина тока достигает уровня пускового тока при прямом пуске. Более того, скачок тока может стать ещё больше, так как во время переключения на двигатель не подаётся напряжение и двигатель теряет скорость перед подачей полного напряжения.
Практика — как выбрать схему для конкретного случая
Чаще всего электрики работают с сетью 380/220В, так рассмотрим же как подключить, звездой или треугольником, электродвигатель к такой трёхфазной электросети.
В большинстве электродвигателей может быть изменена схема соединения обмоток, для этого в брно есть шесть клемм, расположены они таким образом, чтобы с помощью минимального набора перемычек можно было собрать нужную вам схему.
Простыми словами: вывод начала первой обмотки расположен над концом третьей, начала второй, над концом первой, начало третьей над концом второй.
Как отличить два варианта подключения электродвигателя вы видите на рисунке ниже.
Поговорим о том, какую схему выбирать. Схема подключения катушек электродвигателя не имеет особого влияния на режим работы двигателя, при условии соответствия номинальным параметрам двигателя питающей сети. Для этого смотрим на шильдик и определяем, на какие напряжения рассчитана конкретно ваша электрическая машина.
Обычно маркировка имеет вид:
Δ/Y 220/380
Это расшифровывается так:
Если межфазное напряжение равно 220 – собирайте обмотки в треугольник, а если 380 – в звезду.
Чтобы просто ответить на вопрос «Как соединить обмотки у двигателя?» мы сделали для вас таблицу выбора схемы соединения:
Определение типа способа соединения
Выбор того или иного подсоединения зависит от:
- надежности энергосети;
- номинальной мощности;
- технических характеристик самого двигателя.

Каждое соединение имеет свои плюсы и минусы в работе. В паспорте двигателя от завода-изготовителя, а также на металлическом лейбле на самом устройстве обязательно указана схема его подключения.
При соединении «Звезда» все концы статорных обмоток сходятся водной точке, а напряжение поступает на начало каждой из них. Подключение двигателя «звездой» гарантирует плавный, безопасный пуск агрегата, но на начальном этапе наблюдается значительная потеря нагрузки.
Подключение «треугольником» подразумевает последовательное соединение обмоток в замкнутую структуру, т.е.начало первой фазы соединяют с концом второй и. т.д.
Такое соединение дает выходную мощность до 70% от номинальной, но в таком случае существенно возрастают пусковые токи, что может спровоцировать поломку электродвигателя.
Существует также комбинированное соединение «звезда-треугольник» (такой значок Y/Δ обязательно должен значиться на корпусе мотора). Представленная схема вызывает скачки тока в момент переключения, которые приводят к тому, что скорость вращения ротора быстро снижается, а потом постепенно входит в норму.
Комбинированные схемы актуальны для электромоторов мощностью свыше 5 кВт.
Источники
- https://poweredhouse.ru/zvezda-treugolnik-osobennosti-skhem-soedinenij/
- https://PermjEnergosbyt-lk.ru/montazh/rele-puska-dvigatelya-zvezda-treugolnik.html
- https://rusenergetics.ru/oborudovanie/zvezda-treugolnik
- https://SdelaySam-SvoimiRukami.ru/4588-podkljuchenie-trehfaznogo-dvigatelja-po-sheme-zvezdy-i-treugolnika.html
- https://electrobox.su/podklyucheniya/podklyuchenie-trehfaznogo-dvigatelya-zvezdoj-i-treugolnikom.html
- https://SamElectric.ru/promyshlennoe-2/podklyuchenie-dvigatelya-zvezdoj-i-treugolnikom-shemy-i-primery.html
- https://kupi-elektriku.ru/osnovy-elektrotexniki/shemy-podklyucheniya-trehfaznogo-dvigatelya-zvezda-i-treugol-nik-pravila-ispol-zovaniya-i-raznica-mezhdu-nimi/
- https://oooevna.ru/vybor-shemy-soedinenia-faz-elektrodvigatela-soedinenie-obmotkok-zvezdoj-i-treugolnikom/
- https://svoedelo.net/kak-podklyuchit-asinkhronnyy-dvigatel.
html - https://odinelectric.ru/equipment/shemy-podkljuchenija-obmotok-elektrodvigatelja-zvezdoj-i-treugolnikom
- https://lampa-ekb.ru/sovety/shema-zvezda.html
- https://pohozhie.ru/nauka/tochnye/podklyuchenie-treugolnikom-i-zvezdoj
Переключение звезда треугольник схема — Всё о электрике
Чем отличаются соединения звездой и треугольником
Питание асинхронного электродвигателя происходит от трехфазной сети с переменным напряжением. Такой двигатель, при простой схеме подключения, оснащен тремя обмотками, расположенными на статоре. Каждая обмотка имеет сдвиг друг относительно друга на угол 120 градусов. Сдвиг на такой угол предназначен для создания вращения магнитного поля.
Концы фазных обмоток электродвигателя выведены на специальную «колодку». Выполнено это с целью удобства соединения. В электротехнике используют основных 2 метода подключения асинхронных электродвигателей: методом соединения “треугольника” и метод “звезды”.
При соединении концов применяют специально предназначенные для этого перемычки.
Различия между «звездой» и «треугольником»
Исходя из теории и практических знаний основ электротехники, способ подключения «звезда», позволяет электродвигателю работать плавнее и мягче. Но при этом данный способ не позволяет выйти двигателю на всю мощность, представленную в технических характеристиках.
Соединив фазные обмотки по схеме «треугольник», двигатель способен быстро выйти на максимальную рабочую мощность. Это позволяет использовать по полной КПД электродвигателя, согласно техпаспорта. Но у такой схемы соединения есть свой недостаток: большие пусковые токи. Для уменьшения значения токов применяют пусковой реостат, позволяя осуществить более плавный пуск двигателя.
Соединение «звездой» и его преимущества
Каждая из трех рабочих обмоток электродвигателя имеет два вывода – соответственно начало и конец.
Концы всех трех обмоток соединяют в одну общую точку, так называемую нейтраль.
При наличии нейтрального провода в цепи схему называют 4-х проводной, в противном случае, она будет считаться 3-х проводной.
Начало выводов присоединяют к соответствующим фазам питающей сети. Приложенное напряжение на таких фазах составляет 380 В, реже 660 В.
Основные преимущества применения схемы «звезда»:
- Устойчивый и длительный режим безостановочной работы двигателя;
- Повышенная надежность и долговечность, за счет снижения мощности оборудования;
- Максимальная плавность пуска электрического привода;
- Возможность воздействия кратковременной перегрузки;
- В процессе эксплуатации корпус оборудования не перегревается.
Существует оборудование с внутренним соединением концов обмоток. На колодку такого оборудования будет выведено всего лишь три вывода, что не позволяет применить другие методы соединения. Выполненное в таком виде электрооборудование, для своего подключения не требует грамотных специалистов.
Подключение трехфазного двигателя к однофазной сети по схеме звезда
Соединение «треугольником» и его преимущества
Принцип соединения «треугольник» заключается в последовательном соединении конца обмотки фазы А с началом обмотки фазы В. И дальше по аналогии – конец одной обмотки с началом другой. В итоге конец обмотки фазы С замыкает электрическую цепь, создавая неразрывный контур. Данную схему можно назвать было кругом, если бы не структура монтирования. Форму треугольника предает эргономичное размещение соединения обмоток.
При соединении «треугольником» на каждой из обмоток, присутствует линейное напряжение равное 220В или 380В.
Основные преимущества применения схемы «треугольник»:
- Увеличение до максимального значения мощности электрооборудования;
- Использование пускового реостата;
- Повышенный вращающийся момент;
- Большие тяговые усилия.
Недостатки:
- Повышенный ток пуска;
- При длительной работе двигатель сильно греется.

Метод соединения обмоток двигателя «треугольником» широко используется при работе с мощными механизмами и наличия высоких пусковых нагрузок. Большой вращающий момент создается за счет увеличения показателей ЭДС самоиндукции, вызванных протекающими большими токами.
Подключение трехфазного двигателя к однофазной сети по схеме треугольник
Тип соединения «звезда-треугольник»
В сложных механизмах, зачастую используется комбинированная схема «звезда-треугольник». При таком переключении резко вырастает мощность, и если двигатель по техническим характеристикам не предназначен для работы по методу «треугольника», то он перегреется и сгорит.
В этом случае напряжение на соединении каждой обмотки будет в 1,73 раза меньше, следовательно, будет меньше и протекающий в этот период ток. Дальше происходит увеличение частоты и продолжение снижения показания тока. Тогда применяя релейно-контактную схему, произойдет переключение со «звезды» на «треугольник».
В итоге, используя данную комбинацию, получим максимальную надежность и эффективную продуктивность используемого электрического оборудования, не боясь вывести ее из строя.
Переключение «звезда-треугольник» допустимо для электродвигателей с облегченным режимом пуска. Этот метод неприменим, если необходимо понизить ток пуска и одновременно не снижать большой пусковой момент. В этом случае применяют двигатель с фазным ротором с пусковым реостатом.
Основные преимущества комбинации:
- Увеличение срока службы. Плавный пуск позволяет избежать неравномерности нагрузки на механическую часть установки;
- Возможность создания двух уровней мощности.
Запуск электродвигателя по схеме «звезда-треугольник» номиналом 30 кВт
Если Вы нашли ошибку на нашем сайте, выделите текст и нажмите Ctrl+Enter
Запуск асинхронного электродвигателя по схеме «Звезда-треугольник» номиналом 30 кВт с использованием реле времени Finder 80.
82
Практически любое производство в наши дни не обходится без мощного асинхронного электродвигателя. При запуске такого двигателя пусковой ток в 3-8 раз превышает значение номинального тока, необходимого для работы в нормально-устойчивом режиме.
Большой пусковой ток необходим для того, чтобы раскрутить ротор из состояния покоя. Для этого необходимо приложить гораздо больше усилий, чем для дальнейшего поддержания постоянного числа оборотов в заданный промежуток времени.
Значительные величины пусковых токов у асинхронных двигателей являются весьма нежелательным явлением, поскольку это может приводить к кратковременной нехватке энергии для другого подключенного к этой же сети оборудования (падению напряжения). Масса примеров такого влияния встречается как на производстве, так и в быту. Первое, что вспоминается — это «мигание» электрической лампочки при работе сварочного аппарата, но бывают случаи серьезнее: просадка напряжения может стать причиной бракованной партии товара на производстве, что ведет к большим финансовым и трудовым затратам.
Большой пусковой ток также может вызвать ощутимые тепловые перегрузки обмотки электродвигателя, в результате чего происходит старение изоляции, ее повреждение и в конечном итоге может произойти сгорание двигателя.
Все это послужило мотивом для поиска решения по минимизации токов пуска. Одним из таких решений является метод запуска двигателя по схеме «звезда-треугольник». Для начала разберемся что же такое «звезда», а что — «треугольник», и чем они отличаются друг от друга. Звезда и треугольник являются самыми распространенными и применяемыми на практике схемами подключения трехфазных электродвигателей. При включении трехфазного электродвигателя «звездой» (см. Рисунок 1) концы обмоток статора соединяются вместе, соединение происходит в одной точке, называемой нулевой точкой или нейтралью. Трехфазное напряжение подается на начало обмоток.
Рисунок 1 — Схема подключения «звезда»
При соединении обмоток статора «звездой», соотношение между линейным и фазным напряжениями выражается формулой:
где Uл — напряжение между двумя фазами, Uф — напряжение между фазой и нейтральным проводом
Значения линейного и фазного токов совпадают, т.
е. Iл = Iф.
При включении трехфазного электродвигателя по схеме «треугольник» (см. Рисунок 2) обмотки статора электродвигателя соединяются последовательно. Таким образом, конец одной обмотки соединяется с началом следующей, напряжение в этом случае подается на точки соединения обмоток. При соединеии обмоток статора «треугольником» напряжение на фазе равно линейному напряжению между двумя проводами: Uл = Uф.
Рисунок 2 — Схема подключения «треугольник»
Однако ток в линии (сети) больше, чем ток в фазе, что описывается формулой:
где Iл — линейный ток, Iф — фазный ток
Получается, что соединяя обмотки «звездой», мы уменьшаем линейный ток, чего изначально и добивались. Но есть и обратная сторона этой схемы: как мы видим из формулы, пусковой момент двигателя прямо пропорционален фазному напряжению:
где U — фазное напряжение обмотки статора, r1 — активное сопротивление фазы обмотки статора, r2 — приведенное значение активного сопротивления фазы обмотки ротора,
x1 — индуктивное сопротивление фазы обмотки статора, x2 — приведенное значение индуктивного сопротивления фазы обмотки неподвижного ротора,
m — количество фаз, p — число пар полюсов
Чтобы было нагляднее, давайте рассмотрим пример: предположим, что рабочей схемой обмотки асинхронного электродвигателя является «треугольник», а линейное напряжение питающей сети равно 380 В, сопротивление обмотки статора Z = 10 Ом.
Если обмотки во время пуска подключены «звездой», то уменьшатся напряжение и ток в фазах:
Фазный ток равен линейному току и равен:
После того, как двигатель набрал необходимые обороты, т. е. разогнался, переключаем обмотки со «звезды» на «треугольник», в этом случае получаем совершенно другие значения тока и напряжения:
Соответственно, при пуске двигателя по схеме «звезда», фазное напряжение в √3 раз меньше линейного, а по схеме «треугольник» — они равны. Отсюда следует, что момент при пуске по схеме «звезда» в 3 раза меньше, а значит, запуская двигатель по этой схеме, мы не сможем добиться выхода двигателя на номинальную мощность. Решая одну проблему возникает вторая, не менее острая, чем повышенные пусковые токи. Но единое решение все-таки есть: необходимо скомбинировать схемы подключения двигателя так, чтобы при пуске мощного двигателя не было больших токов в сети, а после того, как двигатель выйдет на необходимые для его работы обороты, происходит переключение на схему «треугольник», что позволяет работать со 100% нагрузкой без каких-либо проблем.
С поставленной задачей прекрасно справляется реле времени Finder 80.82. При подаче питания на реле, мгновенно замыкается контакт, который отвечает за подключение по схеме «звезда». После заданного промежутка времени, на котором обороты двигателя достигают рабочей частоты, контакт схемы «звезда» размыкается и замыкается контакт, который отвечает за подключение по схеме «треугольник». Контакты останутся в таком положении до снятия питания с реле. Наглядная диаграмма работы данного реле представлена на Рисунке 3.
Рисунок 3 — Временная диаграмма реле времени 80.82
Рассмотрим более подробно реализацию данной схемы на практике. Она применима только для двигателей, у которых на шильдике указано «Δ/Y 380/660В». На Рисунке 4 представлена силовая часть схемы «звезда-треугольник», в которой используется три электромагнитных пускателя.
Рисунок 4 — Силовая часть схемы «звезда-треугольник»
Как было описано ранее, для управления переключением со схемы «звезда» на схему «треугольник» необходимо воспользоваться реле Finder 80.
82. На Рисунке 5 представлена схема управления с помощью данного реле.
Рисунок 5 — Управление схемой «звезда-треугольник»
Разберем алгоритм работы данной схемы:
После нажатия кнопки S1.1, запитывается катушка пускателя КМ1, в результате чего, замыкаются силовые контакты КМ1 и при помощи дополнительного контакта КМ1.1 реализуется самоподхват пускателя. Одновременно подается напряжение на реле времени U1. Замыкаются контакты реле времени 17-18 и включается пускатель КМ2. Таким образом, происходит запуск двигателя по схеме «звезда». По истечении времени Т (см. Рисунок 3), контакт реле времени 17-18 мгновенно разомкнется, пройдет задержка времени Tu, и замкнется контакт 17-28. Вследствие чего, сработает пускатель КМ3, который осуществляет переключение на схему «треугольник». Нормально замкнутые контакты пускателей КМ2.2 и КМ3.2 используется для предотвращения одновременного включения пускателей КМ2 и КМ3. Чтобы защитить двигатель от перегрузки, в силовой цепи установлено тепловое реле КК1.
В случае перегрузки, тепловое реле разомкнет силовую цепь и цепь управления через контакт КК1.1. Остановка двигателя происходит при нажатии кнопки S1.2, которая разрывает цепь самоподхвата и обесточит катушку пускателя КМ1.
Обобщая написанное, можно сделать вывод, что для облегчения пуска мощного электродвигателя, рекомендуется изначально запускать его по схеме «звезда», что позволяет значительно снизить пусковые токи, уменьшить просадку напряжения в сети, но не позволяет двигателю выйти на номинальный режим работы. Для выхода двигателя на номинальный режим необходимо осуществить переключение обмоток статора на схему «треугольник». Схема переключения обмоток со «звезды» в «треугольник» реализована с помощью реле времени Finder 80.82, в котором устанавливается время разгона электродвигателя.
- Список используемой литературы:
- ГОСТ 11828-86 «Определение вращающих моментов и пусковых токов».
- Вешеневский С. Н. Характеристики двигателей в электроприводе.
// Издание 6-е, исправленное — Москва, Издательство «Энергия», 1977 - Войнаровский П. Д. Электродвигатели // Энциклопедический словарь Брокгауза и Ефрона: в 86 т. (82 т. и 4 доп.) — СПб., 1890—1907
Пуск электродвигателя способом звезда, треугольник
Пуск короткозамкнутого электродвигателя с переключением со звезды в треугольник применяют для снижения пускового тока. Пусковой ток при запуске может превышать рабочий ток электродвигателя в 5-7 раз. У двигателей большой мощности пусковой ток бывает настолько велик, что может вызвать перегорание различных предохранителей, отключение автоматического выключателя и привести к значительному снижению напряжения. Уменьшение напряжения снижает накал ламп, уменьшает вращающий момент электродвигателей, может вызвать отключение контакторов и магнитных пускателей. Поэтому многие стремятся уменьшить пусковой ток. Это достигается несколькими способами, но все они в итоге сводятся к понижению напряжения в цепи статора электродвигателя на период пуска .
Для этого в цепь статора на период пуска вводят реостат, дроссель, автотрансформатор, либо переключают обмотку со звезды в треугольник.
Действительно, перед пуском и в первый период пуска обмотки соединены в звезду, поэтому к каждой из них подводится напряжение, в 1,73 раза меньшее номинального, и, следовательно, ток будет значительно меньше, чем при включении обмоток на полное напряжение сети. В процессе пуска электродвигатель увеличивает частоту вращения и ток снижается. После этого обмотки переключают в треугольник.
Схема управления
Подключение оперативного напряжения, через контакт реле времени К1 и контакт К2, в цепи катушки контактора К3. Включение контактора К3, размыкает контакт К3 в цепи катушки контактора К2 (блокировка ошибочного включения), замыкается контакт К3, в цепи катушки контактора К1 совмещенного с пневматическим реле времени.
Включение контактора К1, замыкает контакт К1 в цепи катушки контактора К1 (самоподпитка), одновременно включается пневматическое реле времени, которое размыкает через определенное время свой контакт К1 в цепи катушки контактора К3, а также замыкает свой контакт К1 в цепи катушки контактора К2.
Отключение контактора К3, замыкается контакт К3 в цепи катушки контактора К2. Включение контактора К2, размыкает контакт К2 в цепи катушки контактора К3 (блокировка ошибочного включения).
Схема питания
На начала обмоток U1, V1 и W1 через силовые контакты магнитного пускателя К1 подаётся трехфазное напряжение. При срабатывании магнитного пускателя К3 с помощью его контактов К3, происходит замыкание, соединяя концы обмоток U2, V2 и W2 между собой обмотки двигателя соединены звездой.
Через некоторое время срабатывает реле времени, совмещённое с пускателем К1, отключая пускатель К3 и одновременно включая К2, замыкаются силовые контакты К2 и происходит подача напряжение на концы обмоток электродвигателя U2, V2 и W2. Таким образом электродвигатель включается по схеме треугольник.
Предупреждения
- Переключение со звезды в треугольник допустимо лишь для двигателей с легким режимом пуска, так как при соединении в звезду пусковой момент примерно вдвое меньше момента, который был бы при прямом пуске.
Значит, этот способ снижения пускового тока не всегда пригоден, и если нужно снизить пусковой ток и одновременно добиться большого пускового момента, то берут электродвигатель с фазным ротором, а в цепь ротора вводят пусковой реостат. - Переключать со звезды в треугольник можно только те электродвигатели, которые предназначены для работы при соединении в треугольник, т. е. имеющие обмотки, рассчитанные на линейное напряжение сети.
Переключение с треугольника в звезду
Известно, что недогруженные электродвигатели работают с очень низким коэффициентом мощности cos§. Поэтому рекомендуется недогруженные электродвигатели заменять менее мощными. Если, однако, выполнить замену нельзя, а запас мощности велик, то не исключено повышение cos? переключением с треугольника в звезду. Нужно при этом измерить ток в цепи статора и убедиться в том, что он при соединении в звезду не превышает при нагрузке номинального тока, в противном случае электродвигатель перегреется.
{SOURCE}
Оценка статьи:
Загрузка.
..
Adblock
detector
Звезда или треугольник — Советы электрикам — Electro Genius
В этом случае напряжение на стыке каждой обмотки будет в 1,73 раза меньше, а значит, и протекающий ток будет меньше. Затем частота будет увеличиваться, а показания тока будут продолжать уменьшаться. Затем, с помощью релейно-контактной схемы, произойдет переключение со звезды на треугольник.
Содержание
Звезда или треугольник – советы электрика
Генераторы, трансформаторы, двигатели и другое электрооборудование можно подключать двумя способами по трехфазным цепям: звездой или треугольником.
Эти схемы подключения очень разные и несут разную токовую нагрузку.
Поэтому важно выяснить, как создаются соединения “звезда” и “треугольник” – в чем разница?
Соединение звездой предполагает соединение обмоток в одной точке, которая называется нейтральной или нейтральной точкой. Он обозначается буквой “О”.
Соединение треугольником – это последовательное соединение концов рабочих обмоток, где начало одной обмотки соединено с концом другой.
Разница очевидна. Но для чего используются эти типы соединений, почему звезда-треугольник применяются в различных электроустановках, какова эффективность одного и другого. По этой теме есть много вопросов, и они требуют решения.
Во-первых, при запуске того же электродвигателя ток, который называется пусковым, имеет высокое значение, превышающее его номинальное значение в шесть-восемь раз.
Если это маломощный агрегат, защита может выдержать этот ток, но если это двигатель большой мощности, никакая защита его не выдержит. Это непременно приведет к “падению” напряжения и выходу из строя предохранителей или автоматических выключателей.
Сам двигатель начнет вращаться с меньшей скоростью, чем указано на заводской табличке. Это означает, что существует множество проблем с пусковым током.
Именно последний вариант используется в производстве как наиболее простой и эффективный. Он просто преобразует схему “звезда-треугольник”. Это означает, что при запуске двигателя его обмотки соединены в звезду, а затем, как только двигатель набирает обороты, они переключаются в треугольник.
Процесс переключения “звезда-треугольник” происходит автоматически.
Рекомендуется, чтобы в двигателях, использующих одновременно две схемы “звезда-треугольник”, нейтральная точка сетевого питания была подключена к соединению обмотки “звезда”, т.е. к общей точке подключения.
Почему это должно быть сделано? Это связано с тем, что при работе с таким типом соединения существует высокая вероятность асимметрии амплитуд отдельных фаз.
Именно нейтраль компенсирует эту асимметрию, которая обычно связана с тем, что обмотки статора могут иметь разное индуктивное сопротивление.
Что касается треугольной системы, то ее главное преимущество заключается в том, что электродвигатель достигает максимальной мощности во время работы.
Однако рекомендуется строго придерживаться условий эксплуатации, указанных в паспорте двигателя.
Испытания двигателей, соединенных треугольником, показали, что они имеют в три раза большую мощность, чем двигатели, соединенные звездой.
Когда речь идет о генераторах, подающих ток в сеть, соединение “звезда-треугольник” абсолютно одинаково с точки зрения технических характеристик.
Это означает, что выходное напряжение треугольника будет выше, хотя и не в три раза, а как минимум на 1,73.
Фактически получается, что напряжение генератора звезды, равное 220 вольтам, преобразуется в 380 вольт при переключении с одного варианта на другой.
Обратите внимание, однако, что мощность самого устройства остается неизменной, поскольку все подчиняется закону Ома, в котором напряжение и ток обратно пропорциональны. Это означает, что увеличение напряжения в 1,73 раза уменьшает ток ровно на столько же.
Отсюда вывод: если все шесть выводов обмотки поместить в клеммную коробку генератора, то можно получить два номинала напряжения, отличающиеся в 1,73 раза.
Почему во всех современных мощных двигателях используются соединения “треугольник” и “звезда”? Из вышесказанного ясно, что основным требованием в данной ситуации является снижение токовой нагрузки, возникающей при запуске самого устройства.
Если записать формулы для этой комбинации, то они выглядят следующим образом:
Uf=Ul/1.
73=380/1.73=220, где Uf – напряжение на фазах, Ul – напряжение на линии питания. Это звездное соединение.
После ускорения электрического блока, т.е. Когда скорость соответствует данным, указанным в техническом паспорте, произойдет переключение на треугольник с соединения звездой. С этого момента фазное напряжение будет равно напряжению сети.
Как подключить электродвигатель по схеме “звезда-треугольник”?
Схема подключения трехфазного двигателя к трехфазной системе
Как подключить трехфазный двигатель к сети 220 В – схемы и рекомендации
В чем разница между соединением “звезда” и соединением “треугольник”?
Для питания асинхронного двигателя используется трехфазный источник переменного тока. Такой двигатель, имеющий простую электрическую схему, имеет три обмотки, расположенные на статоре. Каждая из обмоток смещена относительно друг друга на 120 градусов. Это угловое смещение предназначено для создания вращающегося магнитного поля.
Концы фазных обмоток двигателя заделаны на специальном “блоке”.
Она сделана для удобного подключения. В электротехнике используются 2 основных метода соединения асинхронных электродвигателей: метод соединения треугольником и метод соединения звездой. Клеммы подключаются с помощью специально разработанных перемычек.
Разница между соединением “звезда” и “треугольник
Метод соединения звездой, согласно теории и практическим знаниям электротехники, обеспечивает более плавную, мягкую и мягкую работу двигателя. Однако этот метод не позволяет двигателю достичь полной мощности, указанной в технических характеристиках.
Соединив фазные обмотки в треугольник, двигатель может быстро достичь максимальной рабочей мощности. Это позволяет использовать полный КПД двигателя, указанный в его технических характеристиках. Однако такой способ подключения имеет свой недостаток: высокие пусковые токи. Реостат используется для уменьшения тока, позволяя двигателю запускаться более плавно.
Звездное соединение и его преимущества
Реверсивная цепь двигателя 380 – 220 В
Каждая из трех рабочих обмоток двигателя имеет две точки, начальную и конечную соответственно.
Концы всех трех обмоток соединены с общей точкой, так называемой нейтралью.
Если в цепи есть нейтральный провод, она называется 4-проводной, в противном случае она будет считаться 3-проводной.
Начало клемм подключается к соответствующим фазам электросети. Напряжение на этих фазах составляет 380 В, в редких случаях 660 В.
Основные преимущества использования схемы “звезда”:
- Прочная и долговечная безостановочная работа двигателя;
- Повышенная надежность и долговечность, благодаря снижению мощности оборудования;
- Максимально плавный запуск электропривода;
- Возможность воздействия кратковременной перегрузки;
- Корпус оборудования не перегревается во время работы.
Имеется оборудование с внутренним соединением концов обмотки. Этот тип устройства будет иметь только три клеммы на клеммной колодке, что не позволяет использовать другие способы подключения. Для подключения данного типа электрооборудования не требуется компетентный специалист.
Подключение трехфазного двигателя к однофазной сети по схеме “звезда
Дельта-соединение и его преимущества
Принцип соединения треугольником заключается в последовательном соединении конца обмотки фазы А с началом фазы В. А затем, по аналогии, конец одной обмотки с началом другой.
В результате конец обмотки фазы С замыкает электрическую цепь, образуя непрерывный контур. Этот контур можно было бы назвать кругом, если бы не монтажная конструкция.
Форма треугольника обусловлена эргономичным расположением соединений обмотки.
При соединении треугольником каждая обмотка имеет сетевое напряжение 220 или 380 В.
Основными преимуществами дельта-соединения являются
- Увеличьте до максимума мощность электроприбора;
- Применение пускового реостата;
- Увеличенный крутящий момент;
- Более высокие тяговые усилия.
- Более высокий пусковой ток;
- При длительной работе двигатели сильно нагреваются.

Метод соединения обмоток двигателя в треугольник широко используется в тяжелом машиностроении и при высоких пусковых нагрузках. Высокий крутящий момент создается за счет увеличения ЭДС самоиндукции вследствие протекания больших токов.
Подключение трехфазного двигателя к однофазной сети с помощью соединения треугольником
Тип соединения “звезда-треугольник
В сложных машинах часто используется комбинация “звезда-треугольник”. Такой тип коммутации приводит к значительному увеличению мощности, и если двигатель не был рассчитан на работу в треугольнике, он перегреется и сгорит.
Двигатели большей мощности имеют более высокие пусковые токи и, следовательно, часто вызывают перегорание предохранителей и срабатывание автоматических выключателей во время запуска. Для снижения сетевого напряжения в обмотках статора используются автотрансформаторы, универсальные дроссели, пусковые резисторы или соединение звездой.
Схемы подключения “звезда” и “треугольник
В этом случае напряжение на стыке каждой обмотки будет в 1,73 раза меньше, поэтому протекающий ток также будет меньше.
Затем частота будет увеличиваться, а показания тока будут продолжать уменьшаться. Затем, с помощью релейно-контактной схемы, произойдет переключение со звезды на треугольник.
В результате использование этой комбинации обеспечит максимальную надежность и эффективную работу используемого электрооборудования без опасения выхода из строя.
Переключение звезда-треугольник подходит для электродвигателей с режимом легкого запуска. Этот метод неприменим, если необходимо уменьшить пусковой ток и в то же время не снижать высокий пусковой момент. В этом случае используется двигатель с фазно соединенным ротором и реостатом.
Основными преимуществами этой комбинации являются:
- Более длительный срок службы. Мягкий пуск позволяет избежать неравномерной механической нагрузки;
- Возможность создания двух уровней мощности.
Блиц-подсказка
- Когда двигатель запускается.
его пусковой ток в 7 раз превышает рабочий ток. - Мощность в 1,5 раза выше, когда обмотки соединены в треугольник. Обмотки двигателя соединены в треугольник.
- Для создания плавного пуска и защиты двигателя от перегрузок.Для защиты двигателей от перегрузки часто используются преобразователи частоты.
Подключение двигателя по схеме “звезда-треугольник”: В чем разница?
Асинхронные двигатели имеют много преимуществ в работе. К ним относятся надежность, высокая мощность и хорошая эффективность. Комбинация асинхронных двигателей “звезда-треугольник” гарантирует стабильность работы двигателя.
В основе электродвигателя лежат две основные части: вращающийся ротор и неподвижный статор. Оба имеют в своей структуре несколько токопроводящих витков. Обмотки стационарного компонента, располагаются в пазах магнитопровода на расстоянии 120 градусов. Все концы обмоток выведены на электрический щит, где они сблокированы. Контакты пронумерованы.
Соединения двигателей могут быть звездой, треугольником и всеми видами коммутации. Каждое соединение имеет свои преимущества и недостатки. Двигатели с соединением “звезда” имеют более плавный и ровный ход, мощность двигателя ограничена по сравнению с соединением “треугольник”, так как он в полтора раза мощнее.
- Подключение к общей точке: соединение звездой
- Смешанный режим
- Принцип работы
Подключение
вобщийПодключение к общей точке: соединение звездой
Концы обмоток статора соединены в одной точке. Трехфазное напряжение подается в начале обмотки. Пусковые токи в треугольнике сильнее. Соединение звездой означает, что концы обмоток статора соединены друг с другом. Напряжение подается в начале каждой обмотки.
Обмотки соединены последовательно с закрытым элементом, образуя треугольное соединение. Ряды клеммных контактов расположены параллельно друг другу. Например, начало контакта 1 находится напротив конца 1.
Сетевое питание подается на обмотку статора, создавая вращающееся магнитное поле, которое заставляет двигаться ротор. Крутящий момент, возникающий при подключении трехфазного двигателя, недостаточен для запуска. Увеличение составляющей крутящего момента достигается за счет использования дополнительного элемента.
Например, трехфазный инвертор, подключенный к асинхронному двигателю на рисунке ниже.
Чертеж классического соединения преобразователя частоты в звезду
К этой цепи можно подключать бытовые двигатели на 380 В.
Смешанные
способ
Этот тип подключения можно использовать для двигателей мощностью от 5 кВт и выше. Схема “звезда-треугольник” используется, когда необходимо ограничить пусковые токи. Принцип работы начинается с соединения звездой и автоматически переключается на треугольник, когда двигатель достигает необходимой скорости.
Соединение обмоток треугольником предназначено для подключения двигателей 660/380 В к сетевому напряжению 660 В и фазному напряжению 380 В.
В этом случае обмотки двигателя могут быть соединены в звезду или треугольник.
Выбор расположения фаз двигателя – соединение обмоток звезда/треугольник
Для подключения обмоток статора асинхронного двигателя к сети необходимо соединение звездой или треугольником.
Чтобы двигатель был соединен звездой, все фазные концы (C4, C5, C6) должны быть электрически соединены в одной точке, а все фазные концы (C1, C2, C3) должны быть подключены к фазам сети. Правильное соединение фазных концов двигателя в звезду показано на рис. 1, а.
В случае соединения треугольником начало первой фазы соединяется с концом второй фазы, начало второй фазы – с концом третьей фазы, а начало третьей фазы – с концом первой фазы. Точки подключения обмоток подключаются к трем фазам сети. На рисунке 1, b показано правильное соединение фазных концов двигателя в соответствии с треугольным расположением.
Рисунок 1: Схемы подключения трехфазного асинхронного электродвигателя к сети: a – фазы соединены звездой, b – фазы соединены треугольником
Соединение фаз двигателя звездой
Рис.
2. Соединение фаз двигателя в треугольник
Рис. 3. Соединение обмоток двигателя звездой и треугольником
Еще один пример соединения обмоток двигателя по схеме “звезда-треугольник”:
Данные таблицы 1 можно использовать для выбора схемы подключения фаз трехфазного асинхронного электродвигателя.
Таблица 1: Выбор схемы подключения обмотки
| Напряжение электродвигателя, В | Напряжение питания, В | |
| 380/220 | 660/380 | |
| 380/220 | звезда | – |
| 660/380 | дельта | звезда |
Как видно из таблицы, обмотки асинхронного двигателя 380/220 В переменного тока могут быть соединены звездой только при подключении двигателя к цепи сетевого напряжения 380 В! Не используйте соединение треугольником при подключении фаз данного двигателя. Неправильное подключение обмотки может привести к разрушению двигателя во время работы.
Соединение треугольником предназначено для двигателей 660/380 В, подключенных к линиям 660 В и фазам 380 В. В этом случае обмотки двигателя могут быть соединены как в звезду, так и в треугольник.
Эти двигатели могут быть подключены к сети с помощью пускателя “звезда-треугольник” (рисунок 4). Это решение позволяет снизить пусковой ток трехфазного асинхронного короткозамкнутого двигателя большой мощности. Сначала обмотки двигателя соединяются в звезду (при нижнем положении ножей переключателя), затем, когда ротор двигателя достигает номинальной скорости, обмотки двигателя переключаются в схему треугольника (ножи переключателя в верхнем положении).
Рисунок 4: Схема включения трехфазного электродвигателя в цепь треугольника с использованием фазовращателя звезда-треугольник
Рисунок 5: Соединение звезда-треугольник
Пусковой ток уменьшается при переключении обмоток двигателя со звезды на треугольник, поскольку вместо схемы треугольника (660 В) каждая обмотка двигателя переключается на 380 В при в 1,73 раза меньшем напряжении.
Это снижает потребляемый ток в 3 раза. Мощность, развиваемая двигателем при запуске, также снижается в 3 раза.
Однако из-за этого такие схемные решения могут использоваться только для двигателей с номиналом 660/380 В и подключенных к сети такого же напряжения. Если вы попытаетесь запустить двигатель 380/220 В этим методом, двигатель выйдет из строя, поскольку его нельзя включить в цепь треугольника.
Номинальное напряжение электродвигателя можно прочитать на его корпусе, где на металлической пластине расположена его заводская табличка.
Для изменения направления вращения электродвигателя достаточно поменять местами любые две фазы сети, независимо от схемы подключения (рис. 6). Для изменения направления вращения асинхронного электродвигателя используются ручные (реверсивные выключатели, пакетные переключатели) или дистанционные (реверсивные электромагнитные пускатели) электрические устройства управления. Трехфазный асинхронный электродвигатель подключается к сети через реверсивный выключатель, как показано на рис.
7. 7.
Рис. 6. Трехфазный асинхронный двигатель с реверсивным выключателем
Рис. 7. Схема подключения трехфазного асинхронного двигателя к сети с реверсивным выключателем
При включении пускателя KZ нормально замкнутые контакты контакта KZ отключают цепи катушки пускателя K2 (предотвращение непреднамеренного пуска). Замыкающий контакт в цепи питания электромагнита стартера K1 замыкается.
Звезда или дельта. Оптимальная проводка для асинхронных двигателей
Асинхронные двигатели имеют множество преимуществ. Основными преимуществами асинхронных двигателей являются их высокий КПД и эксплуатационная надежность, низкая стоимость и низкие требования к техническому обслуживанию, а также устойчивость к высоким механическим перегрузкам. Все эти преимущества асинхронных двигателей обусловлены тем, что данный тип двигателей имеет очень простую конструкцию. Однако, несмотря на свои многочисленные преимущества, асинхронные двигатели имеют и некоторые недостатки.
На практике существует два основных способа подключения трехфазных двигателей к электросети. Эти методы соединения называются “звездное соединение” и “дельта-соединение”.
При соединении трехфазного двигателя звездой концы обмоток статора двигателя соединяются в одной точке. В этом случае трехфазное напряжение подается в начале обмотки. На рисунке 1 ниже показано соединение асинхронного двигателя в звезду.
Когда трехфазный двигатель соединен в треугольник, обмотки статора двигателя соединены последовательно. Начало следующего витка соединяется с концом предыдущего, и так далее. На рисунке 2 ниже показано соединение асинхронного двигателя в треугольник.
Не вдаваясь в теоретические и технические основы электротехники, можно предположить, что работа электродвигателей с обмоткой “звезда” более плавная и ровная, чем у электродвигателей с обмоткой “треугольник”. Однако стоит отметить, что двигатели со звездообразными обмотками не способны развивать полную мощность, указанную в номинальных характеристиках.
Если обмотки соединены в треугольник, двигатель будет работать с максимальной мощностью, указанной в техническом паспорте, но при этом будут очень высокие пусковые токи. По мощности двигатели, обмотки которых соединены в треугольник, способны вырабатывать в полтора раза больше энергии, чем двигатели, обмотки которых соединены в звезду.
Следовательно, для снижения пусковых токов рекомендуется использовать обмотки в схеме “треугольник-звезда”. Этот тип соединения особенно важен для электродвигателей большой мощности. Благодаря соединению “дельта-звезда” запуск сначала происходит в системе “звезда”, а после того, как двигатель “наберет скорость”, он автоматически переключается в систему “треугольник”.
Схема управления двигателем показана на рисунке 3.
Рис. 3 Схема управления
Другой вариант схемы управления двигателем выглядит следующим образом (рис. 4).
Рис. 4 Схема управления двигателем
НЗ (нормально замкнутый) контакт реле времени К1 находится под напряжением, а НЗ контакт реле К2 находится под напряжением в цепи катушки стартера KZ.
При включении пускателя KZ нормально замкнутые контакты KZ отключают цепи катушки пускателя K2 (предотвращение непреднамеренного включения). Замыкающий контакт в цепи питания соленоида стартера K1 замыкается.
При запуске магнитного пускателя K1 контакты K1 в цепи питания катушки замыкаются. Одновременно с включением реле времени размыкается контакт этого реле К1 в цепи катушки стартера KZ. A в цепи соленоида стартера K2 замыкается.
Когда напряжение в обмотке стартера KZ отключается, контакт KZ в цепи катушки стартера K2 замыкается. При включении стартера K2 размыкает своими контактами K2 питание цепи катушки стартера KZ.
В начале каждой из обмоток W1, U1 и V1 через силовые контакты K1 подается трехфазное напряжение питания. При срабатывании контактора KZ он замыкает цепь через контакты KZ, которые соединяют концы каждой из обмоток двигателя W2, V2 и U2. Обмотки двигателя соединены звездой.
Реле времени в сочетании с магнитным пускателем K1 срабатывает по истечении заданного времени.
Это приведет к обесточиванию магнитного пускателя KZ и одновременному включению магнитного пускателя K2. Это приводит к замыканию силовых контактов K2 и подаче напряжения на концы каждой из обмоток двигателя U2, W2 и V2. Другими словами, двигатель соединен в треугольник.
Для запуска двигателя с помощью соединения “треугольник-звезда” различные производители выпускают специальные пусковые реле. Эти реле могут называться по-разному, например, “реле пуск-треугольник” или “реле пуск-время” и некоторые другие. Но назначение всех этих реле одинаково.
Типичная схема с реле времени запуска, т.е. реле типа “треугольник-звезда”, для управления запуском трехфазного асинхронного электродвигателя показана на рисунке 5.
Рис.5 Типичная система с реле времени запуска (реле звезда/треугольник) для управления запуском трехфазного асинхронного двигателя.
Таким образом, резюмируя вышесказанное. Для снижения пусковых токов двигатель необходимо запускать в определенном порядке, а именно:
- Сначала двигатель запускается на пониженной скорости в соединении “звезда”;
- Затем двигатель подключается по схеме “треугольник”.

Первый пуск по схеме “треугольник” создает максимальный крутящий момент, а последующий пуск по схеме “звезда” (для которого пусковой момент в два раза ниже) переключится на схему соединения “треугольник” в автоматическом режиме, когда двигатель продолжит работать с номинальной скоростью. Однако не стоит забывать о нагрузке, которая создается на валу перед запуском, так как в соединении звездой крутящий момент уменьшается. По этой причине данный метод запуска вряд ли подходит для электродвигателей с большой нагрузкой, так как в этом случае они могут потерять свою функциональность.
Комбинированная проводка подходит для двигателей мощностью 5 кВт и выше. Система “звезда-треугольник” используется, когда необходимо уменьшить пусковые токи оборудования. Подключение начинается с соединения звездой, а затем автоматически переключается на соединение треугольником, когда двигатель достигает необходимой скорости.
Заключение
Почему во всех современных мощных двигателях используется соединение “треугольник” и “звезда”? Из вышесказанного ясно, что основным требованием в данной ситуации является снижение токовой нагрузки, возникающей при запуске самого устройства.
Если мы запишем формулы для этой комбинации, то они будут выглядеть следующим образом:
Uf=Ul/1.73=380/1.73=220, где Uf – фазное напряжение, Ul – напряжение сети. Это звездное соединение.
Когда электроагрегат разгоняется, т.е. его скорость соответствует номинальным данным, происходит переключение на соединение “треугольник” с соединения “звезда”. С этого момента фазное напряжение выравнивается с напряжением сети.
Как подключить соединение звезда-треугольник для электродвигателя?
Схема подключения трехфазного двигателя к трехфазной системе
Как подключить трехфазный электродвигатель к сети 220 В – схемы и рекомендации
Схема получила свое название благодаря тому, что при соединении обмоток по этой схеме (см. рисунок справа), она визуально напоминает трехфазную звезду.
Возможные схемы подключения обмоток двигателя
Асинхронные двигатели имеют три обмотки, каждая из которых имеет фазу, начало и конец. Обозначения обмоток могут быть разными.
В современных электродвигателях используется система маркировки обмоток U, V и W, а их выводы обозначаются цифрой 1 как начало обмотки и цифрой 2 как ее конец, т.е. обмотка U имеет два вывода – U1 и U2, обмотка V – V1 и V2, а обмотка W – W1 и W2.
Однако до сих пор существуют старые асинхронные двигатели, произведенные в советское время, которые имеют старую советскую систему маркировки. Они имеют C1, C2, C3 в начале обмотки и C4, C5, C6 в конце. Итак, первая обмотка имеет выводы C1 и C4, вторая обмотка имеет выводы C2 и C5, а третья обмотка имеет выводы C3 и C6.
Обмотки трехфазных двигателей могут быть соединены по двум различным схемам: звезда (Y) или треугольник (Δ).
Подключение двигателя в форме звезды
Эта схема подключения названа так потому, что при таком соединении обмоток (см. схему справа) она визуально напоминает звезду с тремя пучками.
Как показано на электрической схеме двигателя, все три обмотки соединены вместе на одном конце. При таком подключении (сеть 220/380 В) на каждую обмотку отдельно подается напряжение 220 В, а на две последовательно соединенные обмотки – 380 В.
Основным преимуществом соединения двигателя звездой является низкий пусковой ток, так как напряжение питания 380 В (фаза к фазе) подается на две обмотки одновременно, в отличие от соединения треугольником. Однако мощность двигателя, которую можно обеспечить, ограничена, особенно по экономическим причинам. Поэтому в звездах обычно используются относительно небольшие двигатели.
Треугольное подключение двигателя
Эта схема также названа по ее графическому изображению (см. правый рисунок):
Как показано на схеме соединения двигатель – треугольник – обмотки соединены последовательно друг с другом: конец первой обмотки соединен с началом второй обмотки и так далее.
Это означает, что на каждую обмотку будет подаваться 380 вольт (при использовании сети 220/380 вольт). В этом случае через обмотки протекает больший ток, и более мощные двигатели обычно подключаются в треугольник, а не в звезду (7,5 кВт и выше).
Подключение двигателя к трехфазной сети 380 В
Последовательность операций следующая:
1.
Во-первых, выясните, на какое напряжение рассчитана наша сеть.
2. Затем смотрим на табличку на двигателе, которая может выглядеть следующим образом (Y звезда / дельта Δ):
3. После определения параметров сети и параметров электрического подключения двигателя (Y звезда / Δ треугольник) переходим к физическому электрическому подключению двигателя.
4. Чтобы включить 3-фазный двигатель, все 3 фазы должны быть запитаны одновременно.
Распространенной причиной отказа двигателя является двухфазная работа. Это может быть вызвано неисправным стартером или асимметрией фаз (когда напряжение на одной фазе намного ниже, чем на двух других).
Существует два способа подключения двигателя:
– Использование автоматического выключателя или защитного выключателя двигателя
Эти устройства при включении подают напряжение на все 3 фазы одновременно. Мы рекомендуем использовать ручной пускатель двигателя MS, поскольку он может быть настроен на нужный рабочий ток двигателя, а также чувствителен к перегрузкам.
Это устройство позволяет работать при более высоком пусковом токе в течение определенного периода времени без отключения двигателя.
Обычный автоматический выключатель, с другой стороны, должен иметь номинал выше номинального тока двигателя, учитывая пусковой ток (в 2-3 раза выше номинального).
Он может отключить двигатель только в случае короткого замыкания или заклинивания, что часто не обеспечивает необходимой защиты.
– Использование стартера
Пускатель представляет собой электромеханический контактор, который замыкает каждую фазу на соответствующую обмотку двигателя.
Механизм контактора приводится в действие электромагнитом (соленоидом).
Конструкция электромагнитного пускателя:
Магнитный пускатель довольно прост и состоит из следующих частей:
(1) Соленоид
(2) Весна
(3) Подвижная рама с контактами (4) для сетевого питания (или обмотки)
(5) Фиксированные контакты для подключения обмоток двигателя (питание от сети).
При подаче напряжения на катушку рамка (3) с контактами (4) опускается и замыкает свои контакты на соответствующие неподвижные контакты (5).
Типовая электрическая схема электродвигателя с пускателем:
При выборе пускателя обратите внимание на напряжение питания соленоида магнитного пускателя и покупайте его в соответствии с возможностью подключения к соответствующей сети (например, если у вас всего 3 провода и сеть 380 В, то соленоид следует брать на 380 В, если у вас сеть 220/380 В, то соленоид может быть и на 220 В).
5. Убедитесь, что вал вращается в правильном направлении.
Если необходимо изменить направление вращения вала двигателя, достаточно поменять местами 2 фазы. Это особенно важно при поставке центробежных насосов, которые имеют строго определенное направление вращения рабочего колеса.
Как подключить поплавковый выключатель к трехфазному насосу?
Из вышесказанного ясно, что для управления трехфазным двигателем насоса в автоматическом режиме с помощью поплавкового выключателя одну фазу НЕЛЬЗЯ просто отключить, как это делается для однофазных двигателей в однофазной системе.
Самый простой способ – использовать магнитный пускатель для автоматизации.
В этом случае просто установите поплавковый выключатель последовательно с цепью питания соленоида стартера. Когда поплавковый выключатель замыкает цепь, цепь катушки замыкается и на двигатель подается напряжение, когда он размыкает цепь, двигатель обесточивается.
Подключение двигателя к однофазному источнику питания 220 В
Обычно для подключения к однофазной системе используются однофазные двигатели 220 В, и проблем с их питанием не возникает, так как они рассчитаны на подключение к сети 220 В. Для этого нужно просто вставить вилку (большинство бытовых насосов оснащены стандартной вилкой Schuko) в розетку.
Иногда необходимо подключить трехфазный двигатель к сети 220 В (если, например, трехфазное подключение невозможно).
Максимальная мощность электродвигателя, который может быть подключен к однофазной сети 220 В, составляет 2,2 кВт.
Самый простой способ – подключение электродвигателя через частотный преобразователь, рассчитанный на питание от сети 220 В.
Обратите внимание, что частотный преобразователь 220 В вырабатывает 3 фазы 220 В. Это означает, что подключить электродвигатель с напряжением питания 220 В можно только от трехфазной сети (обычно это двигатели с шестью контактами в распределительной коробке, обмотки которых могут быть соединены либо в звезду, либо в треугольник). В этом случае требуется соединение обмоток в треугольник.
Можно сделать еще более простое подключение к трехфазному двигателю 220 В с помощью конденсатора, но это приведет к потере около 30% мощности двигателя. Третья обмотка питается конденсатором от любой другой обмотки.
Мы не будем рассматривать этот тип подключения, так как этот метод не работает нормально с насосами (либо двигатель не запускается, либо двигатель перегревается из-за снижения мощности).
Общая точка, в которой соединены все концы обмотки, называется нейтральной точкой. Если в электрической цепи присутствует нейтральный провод, она будет называться четырехпроводной. Запуск контактов подключается к соответствующим фазам электросети.
Соединение обмоток двигателя звездой имеет много преимуществ:
Комбинация схем
Для очень сложных машин часто используется комбинация соединений звезда-треугольник для трехфазного двигателя. Это не только повышает эффективность работы устройства, но и продлевает срок его службы, если оно не рассчитано на работу в режиме “треугольника”. Поскольку пусковые токи в мощных двигателях высоки, при запуске часто перегорают предохранители или автоматические выключатели.
Для снижения сетевого напряжения в обмотке статора активно используются различные вспомогательные устройства, такие как автотрансформаторы, реостаты и т.д. В результате напряжение снижается более чем в 1,7 раза. После успешного запуска двигателя частота будет постепенно увеличиваться, а ток уменьшаться. Использование контакторного реле в этой ситуации позволяет переключить двигатель на соединение звезда-треугольник. В этой ситуации обеспечивается максимально плавный запуск генераторной установки.
Однако эта комбинация не может использоваться, если необходимо уменьшить пусковой ток, но требуется высокий крутящий момент. В этом случае необходимо использовать электродвигатель с фазным ротором, оснащенный реостатом.
Что касается преимуществ сочетания этих двух методов соединения, то их два:
- Мягкий запуск продлевает срок службы устройства.
- Можно создать два уровня мощности устройства.
В настоящее время наиболее часто используются электродвигатели, рассчитанные на напряжение 220 и 380 В. Именно это определяет выбор электрической схемы. Для 220 В рекомендуется соединение треугольником, а для 380 В – звездой.
Звезда и треугольник в электродвигателе: принцип соединения и отличия
Вся нагрузка в трехфазных цепях подключается по схеме звезда или треугольник. В зависимости от типа потребителей электроэнергии и напряжения в электросети подбирают соответствующий вариант. Если говорить об электродвигателях, то от выбора соединения обмоток зависит возможность его работы в той или иной сети с номинальными характеристиками.
В статье рассмотрим чем отличаются звезда и треугольник в электродвигателе, на что они влияют и каков принцип соединения проводов в клеммнике трехфазного двигателя.
- Теория
- В чем разница
- Формулы мощности, тока и напряжения
- Практика — как подобрать схему для конкретного случая
- Переключение звезда-треугольник для плавного пуска
- Заключение
Теория
Как уже было сказано, схемы соединения звезда и треугольник характерны не только для электродвигателя, но и для обмоток трансформатора, ТЭНов (например, ТЭНов электрокотла) и других нагрузок.
Чтобы понять, почему эти схемы соединения элементов трехфазной цепи так называются, нужно их несколько видоизменить.
В «звезде» нагрузка каждой из фаз соединена между собой одним из выводов, это называется нейтральная точка. В «треугольнике» каждый из выводов нагрузки подключен к разным фазам.
Все изложенное в статье в дальнейшем справедливо для трехфазных асинхронных и синхронных машин.
Рассмотрим этот вопрос на примере соединения обмоток трехфазного трансформатора или трехфазного двигателя (в данном контексте это не имеет значения).
На этом рисунке отличия более заметны, у «звезды» начало обмоток соединено с фазными проводами, а концы соединены между собой, в большинстве случаев нулевой провод от питающего генератора или трансформатора подключен к одной и той же точке нагрузки.
Точка указывает начало обмоток.
То есть в «треугольнике» соединяются конец предыдущей обмотки и начало следующей, а к этой точке подключается питающая фаза. Если перепутать конец и начало, подключенная машина работать не будет.
В чем отличие
Если говорить о подключении однофазных потребителей, кратко разберем на примере трех электротен, то в «звезде» при перегорании одного из них два оставшихся продолжат работу . Если сгорят два из трех, то вообще ни один работать не будет, так как они попарно подключены к линейному напряжению.
В треугольной схеме даже при перегорании 2 десятка элементов третий продолжает работать.
Нулевого провода в нем нет, его просто некуда подключить. А в «звезде» он подключается к нулевой точке, и нужен для выравнивания фазных токов и их симметрии при разных нагрузках фаз (например, в одну из ветвей подключается 1 нагреватель, а в параллель 2 для остальных).
Но если при таком подключении (с другой фазной нагрузкой) выгорит ноль, то и напряжения будут не те (где больше нагрузка проседает, а где меньше — увеличивается). Подробнее об этом мы писали в статье о фазовом дисбалансе.
Следует иметь в виду, что нельзя подключать обычные однофазные устройства (220В) между фазами, на 380В. Либо устройства должны быть рассчитаны на такую мощность, либо сеть должна быть с линейным 220В (как в электрические сети с изолированной нейтралью некоторых конкретных объектов, например, судов).
Но, при подключении трехфазного двигателя ноль часто не подключают к середине звезды, так как это симметричная нагрузка.
Формулы мощности, тока и напряжения
Начнем с того, что в схеме звезда есть два разных напряжения — линейное (между линейными или фазными проводами) и фазное (между фазой и нулем).
U линейная в 1,73 (корень из 3) раз больше, чем U фазовая. В этом случае линейный и фазный токи равны.
UL = 1,73 * Uph
Il = If
То есть линейное и фазное напряжение соотносятся так, что при линейном напряжении 380 В фаза составляет 220 В.
В «треугольнике» U-линейный и U-фазный равны, а токи различаются в 1,73 раза.
Ul = Uf
IL = 1,73 * IF
Мощность в обоих случаях считать по одним и тем же формулам:
- полный S = 3 * Sph = 3 * (Ul / √3) * I = √3 * Ул*я;
- активный P = √3 * Ul * I * cos φ;
- реактивная Q = √3 * Ul * I * sin φ.
При подключении одной и той же нагрузки к одной и той же U-фазе и U-линейке мощность подключаемых устройств будет различаться в 3 раза.
Предположим, имеется двигатель, работающий от трехфазной сети 380/220 В, и его обмотки рассчитаны на подключение по схеме «звезда» к сети с линейным напряжением 660 В. Тогда при подключении к сети «треугольник» питание U-линии должно быть в 1,73 раза меньше, то есть 380В, что подходит для подключения к нашей сети.
Приведем расчеты, чтобы показать, какие отличия будут у двигателя при переключении обмоток с одной цепи на другую.
Предположим, что ток статора при соединении треугольником в сеть 380В составил 5А, тогда его полная мощность равна:
S = 1,73*380*5 = 3287 ВА
Переключить электродвигатель на «звезду» а мощность уменьшится в 3 раза, так как напряжение на каждой обмотке уменьшилось в 1,73 раза (было 380 на обмотку, а стало 220), и ток тоже в 1,73 раза: 1,73*1, 73=3. Значит, учитывая С учетом приведенных значений мы рассчитаем общую мощность.
S = 1,73 * 380 * (5/3) = 1,73 * 380 * 1,67 = 1070 ВА
Как видите, мощность упала в 3 раза!
А что будет если есть другой электродвигатель и он работал в «звезду» в сети 380В и ток статора в те же 5А соответственно и обмотки рассчитаны на соединение в «треугольник» для 220В (3 фазы), но почему-то соединили «треугольником» и подключили к 380В?
В этом случае мощность увеличится в 3 раза, так как напряжение на обмотке теперь наоборот увеличено в 1,73 раза, а ток тот же.
S = 1,73 * 380 * 5 * (3) = 9861 ВА
Мощность двигателя стала больше номинальной в те же 3 раза. Так он просто горит!
Поэтому подключать электродвигатели необходимо по схеме соединения обмоток, соответствующей их номинальному напряжению.
Практика — как подобрать схему для конкретного случая
Чаще всего электрики работают с сетью 380/220В, поэтому давайте рассмотрим, как подключить, звездой или треугольником, электродвигатель к такой трех- фазная электрическая сеть.
В большинстве электродвигателей схема соединения обмоток может быть изменена, для этого в брно есть шесть выводов, они расположены так, что с помощью минимального набора перемычек можно собрать нужную вам схему. Простыми словами: вывод начала первой обмотки расположен над концом третьей, начало второй, над концом первой, начало третьей над концом второй.
Как отличить два варианта подключения электродвигателя вы видите на рисунке ниже.
Поговорим о том, какую схему выбрать.
Схема подключения катушек двигателя особого влияния на режим работы двигателя не оказывает при условии, что номинальные параметры двигателя соответствуют сети. Для этого посмотрите на шильдик и определите, на какое напряжение конкретно рассчитана ваша электромашина.
Обычно маркировка имеет вид:
Δ/Y 220/380
Расшифровывается как:
При межфазном напряжении 220 В соберите обмотки в треугольник, а если 380 — в звезду.
Чтобы просто ответить на вопрос «Как соединить обмотки двигателя?» мы составили для вас таблицу выбора схемы подключения:
Переключение звезда-треугольник для плавного пуска
При пуске двигателя наблюдаются высокие пусковые токи. Поэтому для уменьшения пусковых токов асинхронных двигателей применяют пусковую схему с переключением обмотки со звезды на треугольник. При этом, как было сказано выше, электродвигатель должен быть рассчитан на подключение к «треугольнику» и работу под линейной вашей сетью.
Так, в наших трехфазных сетях электроснабжения (380/220В) для таких случаев используются двигатели номиналом «380/660» Вольт, на «Δ/Y» соответственно.
При пуске обмотки включаются «звездой» при пониженном напряжении 380В (относительно номинального 660В), двигатель начинает набирать обороты и в определенный момент времени (обычно по таймеру, в сложные случаи — по сигналу датчиков тока и скорости) обмотки переключаются на «треугольник» и работают уже на свои номинальные 380 вольт.
На иллюстрации выше описан такой способ пуска двигателей, но в качестве примера показан перекидной переключатель, на практике используются два дополнительных контактора (КМ2 и КМ3), хотя он сложнее обычной схемы для подключения электродвигателя, это не его недостаток. Но у нее есть ряд преимуществ:
- Меньшая нагрузка на электросеть от пусковых токов.
- Соответственно меньше падает напряжение и снижается вероятность остановки связанного оборудования.
- Мягкий пуск двигателя.
У этого решения есть два основных недостатка:
- Необходимо прокладывать два трехжильных кабеля от расположения контакторов непосредственно к клеммам двигателя.

- Падает пусковой момент.
Вывод
Как таковых различий в производительности при подключении одного и того же электродвигателя по схеме звезда или треугольник (он просто сгорит, если ошибетесь при выборе). Так же как и нет преимуществ и недостатков ни у одной из схем. Некоторые авторы приводят аргумент, что ток в «звезде» меньше. Но при одинаковой мощности двух разных двигателей, один из которых предназначен для подключения по «звезде», а второй по «треугольнику» к сети, например, 380В, ток будет одинаков. И один и тот же двигатель нельзя переключать «как попало» и «непонятно на что», так как он просто сгорает. Главное подобрать тот вариант, который соответствует напряжению электросети.
Надеемся, что теперь вам стало более понятно, что такое схема звезда и треугольник в электродвигателе, в чем разница в подключении каждого из способов и как выбрать схему для конкретного случая. Надеемся, предоставленная информация была для вас полезной и интересной!
Сопутствующие материалы:
- В чем разница между переменным током и постоянным током
- Какая фаза, ноль и заземление для
- Схемы подключения трехфазного электросчетчика
Опубликовано:
Обновлено: 27.04.2019
2 комментария
Разница между соединениями по схеме «звезда» и «треугольник»
В основном мы используем термины «звезда» и «треугольник» в электрических системах при обсуждении трехфазных цепей переменного тока и электродвигателей. Ниже приведена таблица, в которой сравниваются соединения «звезда» и «треугольник», в которых показаны точные разница между соединениями звезда (Y) и треугольник (Δ) .
Соединение звездой:
Соединение звездой «Y» получается путем соединения одинаковых концов витков либо в «начале», либо в конце. Другие концы присоединяются к линейным проводам. Общая точка называется нейтральной или звездной точкой. Эта трехфазная 4-проводная система используется в распределительных сетях, трансформаторах и небольших бытовых и жилых помещениях.
Соединение треугольником
Дельта или Сетчатое соединение «Δ» получается путем соединения начального конца первого витка с конечным концом второго витка и т.
д. (для всех трех витков), которое образует замкнутый контур или сетку. схема. Эта трехфазная трехпроводная система используется для передачи электроэнергии, трансформаторов и крупномасштабных промышленных и коммерческих приложений.
В обеих системах напряжение между двумя фазами (фаза-фаза) называется линейным напряжением, а напряжение между фазой и нейтралью (фаза-нейтраль) называется фазным напряжением. Напряжение между любой линией (или фазой) и нейтралью является однофазным, а напряжение между всеми тремя линиями (или фазами) известно как трехфазное напряжение. Имейте в виду, что мощность в обеих системах всегда одинакова и одинакова, поскольку это игра с разными уровнями напряжения и тока, используемая только в разных системах в зависимости от требований.
- Связанный пост: Преобразование звезды в дельту и дельты в звезду. Преобразование Y-Δ
В следующей таблице лучше представлены различия и сравнение соединений типа «звезда» и «треугольник».
| Соединение «звезда» (Y) | Соединение треугольником (Δ) |
| В соединении STAR начальные или конечные концы (аналогичные концы) трех катушек соединены вместе, образуя нейтральную точку в форме буквы «Y». Общий провод выведен из нейтральной точки, которая известна как нейтральный провод. 902:30 | В DELTA Connection противоположные концы трех катушек соединены вместе, образуя форму греческого алфавита «Δ». Другими словами, конец каждой катушки соединяется с точкой начала другой катушки, а общие соединения образуют три фазных провода. |
| Существует Нейтральная или Звездная точка . | Нет нейтральной точки в соединении треугольником. |
| Четыре проводника в соединении звездой (3 фазных провода + 1 нейтральный провод). 902:30 | В соединении треугольником есть три проводника (3-фазные провода, например, все фазы).![]() |
| Трехфазная четырехпроводная система получена от Star Connections ( 3-фазная, 4-проводная система ). 3-фазная 3-проводная система также возможна при соединении звездой, поскольку нейтраль не является обязательной, если в ней нет необходимости. | Трехфазная трехпроводная система получена от Delta Connections ( 3-фазная, 3-проводная система ). т. е. 3-фазная, 4-проводная система невозможна при соединении треугольником из-за отсутствия нейтрального провода. 902:30 |
Линейный ток равен фазному току. то есть
| Линейный ток в √3 раза больше фазного тока. то есть
|
Линейное напряжение в √3 раза больше фазного напряжения. то есть
| Линейное напряжение равно фазному напряжению. то есть
|
В Star Connection общая мощность, подаваемая тремя фазами, может быть найдена по формуле:
| В Delta Connection общую мощность трех фаз можно найти по формуле:
|
| Скорость двигателей, соединенных звездой, ниже, поскольку они получают напряжение 1/√3. | Скорости двигателей, соединенных треугольником, высоки, потому что на каждую фазу приходится общее линейное напряжение. |
При соединении звездой можно добиться плавного пуска и работы с номинальной мощностью и нормальной работы без перегрева. 902:30 | При соединении треугольником двигатель получает максимальную выходную мощность. |
| В системе Star Connection фазное напряжение составляет 1/√3 линейного напряжения. Следовательно, ему требуется небольшое количество витков, что позволяет экономить медь. | При соединении треугольником фазное напряжение равно линейному напряжению, поэтому требуется больше витков, что увеличивает общую стоимость. |
| Требуется слабая изоляция, так как фазное напряжение низкое по сравнению с Delta. | Требуется дополнительная изоляция, так как фазное напряжение = линейное напряжение. 902:30 |
| Соединение звездой предпочтительнее для передачи и распределения на большие расстояния, поскольку оно требует низкой изоляции и имеет нейтраль, которая помогает сбалансировать цепь. | предпочтительнее для передачи и распределения на короткие расстояния, поскольку оно требует большей изоляции и имеет проблемы с несимметричными токами.![]() |
| Два различных уровня напряжения могут быть достигнуты с помощью соединения звездой, т. е. однофазного и трехфазного питания. (3 фазы и фаза + N). 902:30 | При использовании соединения треугольником, например трехфазное питание по трем фазным проводникам. |
| Соединение звездой предпочтительно используется в жилых и жилых помещениях для однофазного питания (линия или фаза + нейтраль = 230 В переменного тока — IEC) и трехфазного питания (три фазы = 400 В переменного тока — IEC). Но дело обстоит иначе и сложно в США – NEC). | обычно используется в промышленных и коммерческих приложениях для трехфазного питания (три фазы = 400 В переменного тока — IEC). Эта роль неприменима в США — NEC, поскольку они предлагают разные уровни напряжения в зависимости от системных требований). 902:30 |
Соединение звездой обычно используется для устройств, которым требуется меньший пусковой ток, например, для электродвигателей. приложения с небольшой нагрузкой. | обычно используется для приложений с высоким пусковым моментом, например. большие электродвигатели в промышленности и т. д. |
| Соединение звездой — это обычная и общая система, которая используется как для однофазной, так и для трехфазной передачи и распределения электроэнергии. | Delta Connection — типичная система, обычно используемая в распределительных сетях и системах, а также в промышленности. 902:30 |
Для справки можно загрузить следующую таблицу в формате изображения для последующего использования, в которой показаны различия между конфигурациями «звезда» и «треугольник».
Нажмите на изображение, чтобы увеличить
Похожие сообщения:
- Соединение треугольником (Δ): 3-фазная мощность, значения напряжения и тока
- Соединение звездой (Y): трехфазная мощность, значения напряжения и тока
- Значения трехфазного тока в трехфазной системе
- Осветительные нагрузки, соединенные по схеме «звезда» и «треугольник»
- Метод запуска стартера со звездой-треугольником без таймера
- Соединения трансформаторов с открытым треугольником
- Как подключить 240 В, 208 В и 120 В, 1- и 3-фазную, главную панель треугольника с высокой ногой?
Показать полную статью
Связанные статьи
Кнопка «Вернуться к началу»
Треугольные пускатели двигателей Ex со звездой Atex и IECEx · Atex Delvalle
Описание
Пускатель двигателя по схеме звезда-треугольник, отвечающий требованиям стандартов Atex и IECEx, был разработан для обеспечения оптимальной производительности при запуске.
Этот пусковой режим используется для снижения пикового пускового тока в асинхронных двигателях, который может повредить сеть и/или другие приемники в период разгона машины.
Пиковый ток при прямом подключении может в 5-6 раз превышать номинальный ток двигателя. С помощью этого метода пусковой ток будет уменьшен на 1/3 от номинального тока, и поэтому не будет опасности повреждения какого-либо компонента.
Взрывозащищенные компоненты пускателя электродвигателей, отвечающие требованиям стандартов Atex и IECEx, защищены корпусом, изготовленным из нержавеющей стали 304L.
Корпус имеет особую конструкцию: водонепроницаемый, антикоррозионный, со степенью защиты IP66. Достижение взрывозащиты «Ex e» и «Ex d», что позволяет использовать его во взрывоопасных зонах.
Максимальное номинальное напряжение пускателя двигателя Atex и IECEx составляет 690 В, а номинальный ток — от 12 до 38 А.
Мощность, на которую рассчитан магнитный пускатель Atex, составляет от 4 до 18,5 кВт.
Он может работать в двух температурных диапазонах для большей универсальности:
- -20°C≤ Ta ≤60°C
- -20°C≤ Ta ≤40°C
Окружающий его корпус IECEx:
- Соединение между корпусом и крышкой разработано для обеспечения минимальной защиты IP66.
- Имеет взрывозащиту Ex e и подходит для зон с взрывоопасными газами и пылью 1, 2, 21 и 22.
- Включает в себя три кабельных ввода Ex с защитой Ex e из никелированной латуни или нержавеющей стали от M25. .
- Имеет взрывозащиту «Ex e» и «Ex d», подходит для зон 1, 2, 21 и 22 со взрывоопасной атмосферой газа и пыли.
Скачать все документы и сертификаты
Узнайте о преимуществах
Снижение пускового тока взрывозащищенного двигателя, предотвращение высокого падения напряжения в системе электропитания.
Предотвращает помехи в оборудовании, установленном в распределительной системе (сети).
Снижение затрат на систему защиты (кабели, контакторы) за счет исключения чрезмерного увеличения размеров.
Позволяет адаптироваться к ограничениям, накладываемым правилами распределения электроэнергии, по падению напряжения в сети.
Подходит для нагрузок, требующих небольшого пускового момента.
Возможность изготовления корпуса из нержавеющей стали AISI 316L для высококоррозионных и морских сред.
Большая универсальность и возможности.
Уникальная моноблочная система корпусов, обеспечивающая идеальное уплотнение и ударопрочность. Предварительно собранный корпус и дверь и минимум сварочных работ.
Нормативы
Он сертифицирован для использования во взрывоопасных средах зон 1, 2, 21 и 22 и имеет «Ex e» и «Ex d».
- Маркировка ATEX:
- II2G EX D E IIC T6 GB
- II2D EX TB IIIC T85 ° C DB
- Сертификат Номер: LOM14ATEX2082
- IECEX IIC IIC TECEX IIC TECEX IIC TECEX IIC 9000. °C Db
- Номер сертификата: EX/LOM/IECEx
Atex directive and normative:
- Directiva Atex 2014/34/EU
- EN 60079-0:2012
- EN 60079-1:2007
- EN 60079-7:2015
- EN 60079-31:2010
IECEx normative:
- IEC 60079-0:2011
- IEC 60079-1:2006
- IEC 60079-7:2015
- IEC 60079-31:2013
Enclosure normative:
- Norme IP66 IEC 60529
- Norme IK10 IEC 62262
Директива и нормативы по низкому напряжению:
- Directiva de 2014/35/UE
- EN 61439-12011
- EN 61439-22011
Сделанные изготовленные растворы
Мы предлагаем несколько решений
- .
Результатные текущие контакты. , 25 и 38А. - Управляющее напряжение имеет несколько вариантов: 24, 36, 48, 110, 220-230 и 380-400В.
- Диапазон мощности теплового реле выбирается между: 7-10, 9-13, 12-18, 16-24, 23-32 и 30-38А.
- Взрывозащищенный корпус может быть изготовлен из нержавеющей стали AISI 316L.
- Кабельный ввод Atex любого размера и резьбы из никелированной латуни и нержавеющей стали.
- Возможны различные конфигурации ex, со световыми индикаторами, аварийным грибком и т.д. Этот нефтеперерабатывающий завод специализируется…
Испания
котел для Arcelormittal
ArcelorMittal — ведущая в мире стальная и горная компания, этот стальной производитель — …
Испания
Ilboc Lubricants Product Base Oils Company (ILBOC) — компания, зарегистрированная в 2012 году…
Оман
НПЗ Duqm
НПЗ Duqm площадью 9 км2, расположен на побережье Аравийского моря, в 600 км к югу от г.
..Бельгия
Порт Зебрюгге — СПГ
Порт Зебрюгге является вторым по величине портом в Бельгии и имеет инфраструктуру для…
Испания
Промышленный завод АрселорМиттал ведущий мировой производитель стали и горнодобывающей промышленности, работающий в 60 странах и имеющий…
Испания
Водородная станция (Сьюдад-Реаль)
Водород — это чистая и устойчивая энергия, которая позиционируется как реальная альтернатива традиционным…
Иран
Marun Petrochemical
Национальная нефтехимическая компания (NPC) является дочерней компанией Министерства Ирана нефти, …
Escombrers Refinery (Cartagena)
Escombrers Refinery (Cartagena)
Escombrers Refinery (Cartagena)
Escombrererererere (Cartagena)
Escombrererererererere (Cartagena). инвестировал 60 миллионов евро в развитие высоких технологий…
Испания
НПЗ SAN ROQUE CEPSA (CÁDIZ)
Крупнейший нефтеперерабатывающий завод Испании расположен в Кадисе, на северном берегу залива Альхесирас.
,…Испания
RENAULT ИСПАНИЯ
Завод Renault в Вальядолиде производит почти исключительно модели Captur. Среди этого…
Испания
РАЦИИ ДЛЯ ОТВЕТА
Иногда можно упустить из виду мелкие детали, но очень простой и понятный элемент, который…
Азербайджан
Бакинский НПЗ им. Гейдара Алиева1 90
Нефтеперерабатывающий завод имени Гейдара Алиева, расположенный в городе Баку в Азербайджанской Республике, перерабатывает 21 из 24…
Индия
HMI для индустрии 4.0 в BASF
История нашего клиента восходит к 1910 году, индийской корпорации, в которой сегодня работает более 900… ввод в эксплуатацию первой гидрантной системы в рамках расширения и усовершенствования…
Перу
Нефтеперерабатывающий завод Ла-Пампилья
Нефтеперерабатывающий завод Ла-Пампилья начал производство дизельного топлива с низким содержанием серы в 2016 году в соответствии с Законом 2869.
4 и…Сербия
НПЗ Панчево
Сербская компания Naftna Industrija Srbije (NIS) АО Нови-Сад ввела в эксплуатацию давно запланированную глубокую…
Когенерационная установка Altamira (в штате Тамаулипас) будет способствовать снижению энергопотребления…
Франция
Газоперерабатывающий завод Total E&P
Интегрированная система управления безопасностью (ICSS) на газоперерабатывающем заводе Total E&P требуется…
Испания
Нефтеперерабатывающий завод Repsol (Пуэртоллано)
В некоторых случаях клиенты бросают нам вызов, чтобы узнать, смогут ли они поставить нас на место. Drop Engineering…
Испания
PSA Citroën (Виго)
Завод PSA Citroën в Виго является одним из самых передовых в автомобильной промышленности, применяя «большой…
Испания
SEAT ( Martorell)
Автомобильная промышленность является одним из наиболее конкурентоспособных секторов экономики, требовательным к уровню.
..Алжир
Мерс-эль-Кебир «Великая гавань»
Мерс-эль-Кебир — порт на Средиземном море рядом с Ораном, на северо-западе Алжира. Название…
Египет
Завод по производству удобрений
Строительство нового завода по производству удобрений в Египте стало началом проекта, в котором Atex Delvalle внесла свой вклад…
Месторождение на 100 % принадлежит компании Petrobras и расположено в бассейне Кампос в северном регионе…
Kuwait
Mina Al-Ahmadi Refinery
Национальная нефтяная компания Kuwait снова поручила Atex Delvalle с Mina Al-Ahmadi …
Kuwait
Al-Drinery Refinery
9000 9000 2
Al-Drinery
9000 9000 2
Al-Dourery
9000 9000 2
. Компания поручила строительство нефтеперерабатывающего завода Al-Zour…
Испания
Cepsa Refinery (Испания)
Нефтеперерабатывающий завод CEPSA La Rábida концентрирует свою деятельность на переработке нефти и производит широкий спектр.
..Марокко
Порт Йорф Ласфар
Проект включает в себя поставку взрывозащищенных контрольных станций, которые будут включены в… Нефтегазовые компании мира имеют нефтеперерабатывающий завод в Кастельоне…
Испания
Нефтеперерабатывающий завод Repsol (Корунья)
Repsol полагается на светодиодное освещение и технологию прожекторов Atexdelvalle. Для Repsol энергоэффективность…
Испания
Индустрия 4.0 — HMI Cepsa
Концепция Индустрия 4.0 соответствует новому способу организации средств производства. Компания…
Испания
Атомная электростанция
Delvalle очень внимательно относится к любым возможным рискам, связанным с атомной энергетикой.
Сингапур
Сингапур FPSO’S
Мы получили запрос от клиента, который является специалистом в предоставлении лучших в своем классе нефтегазовых…
Норвегия
Месторождение Йохан Свердруп
Несколько буровых платформ Нефть и газ Шельф в Северном море.

Испания
Военные порты
Компания Atex Delvalle очень чувствительна к любым возможным рискам, которые могут возникнуть на объекте …
Франция
Порт Дюнкерк
исторические эпизоды….
Саудовская Аравия
Petrokemya
Sabic Corporation является лидером в нефтехимической промышленности….
Норвегия
Проект Йохан Свердруп Equinor
Месторождение Йохан Свердруп является технологическим триумфом и важной вехой для норвежской нефтяной промышленности.
Мексика
Pemex
Petroleos Mexicanos (PEMEX) является крупнейшим предприятием в Мексике и Южной Америке.
{{thanks}} оценка 5 из 5. Всего голосов: 1.
Разница между устройством плавного пуска и звездным треугольником — Знания
26 октября 2020 г.
Каждый раз, когда запускается электродвигатель, он потребляет значительное количество энергии.
Этот внезапный приток энергии может повредить двигатель, привести к провалам напряжения и вызвать другие проблемы. Для защиты от этих нежелательных эффектов вам необходимо выбрать метод пуска, обеспечивающий безопасный запуск двигателя.Два из этих методов пуска включают использование устройств плавного пуска и пускателей «звезда-треугольник». Хотя эти два устройства имеют схожую цель, они во многом различаются. В этой статье мы дадим определение и сравним эти две технологии, чтобы помочь вам выбрать правильную для приложений вашей компании.
Что такое устройство плавного пуска?
Устройства плавного пуска, также называемые устройствами плавного пуска пониженного напряжения (RVSS), представляют собой полупроводниковые устройства, которые защищают электродвигатели переменного тока от повреждений из-за внезапного увеличения мощности во время запуска. Они делают это, позволяя мощности медленно увеличиваться за счет постепенного увеличения напряжения, подаваемого на двигатель.
Обычно они используются только при запуске, но некоторые из них можно использовать и при остановке двигателя.Устройства плавного пуска могут состоять из электрических или механических компонентов или их комбинации. В механических устройствах плавного пуска могут использоваться муфты и различные виды муфт, в которых для передачи крутящего момента используется жидкость, стальная дробь или магнитные силы. Электрические устройства плавного пуска уменьшают крутящий момент, временно изменяя способ подключения двигателя к электрическому току или иным образом уменьшая потребляемый ток или напряжение с помощью электрических средств. Электрические устройства плавного пуска могут управлять от одной до трех фаз. Трехфазный контроль обычно дает лучшие результаты.
Обычно в устройствах плавного пуска используются кремниевые выпрямители и тиристоры для снижения напряжения. В выключенном состоянии тиристоры ограничивают ток, а во включенном — разрешают. Когда двигатель разгоняется, тиристоры включаются.
После достижения максимальной скорости включаются обходные контакторы, что помогает уменьшить нагрев двигателя.Что такое стартер звезда-треугольник?
Пускатели «звезда-треугольник» — это еще одно устройство, которое можно использовать для снижения потребления тока во время запуска двигателя. Его часто используют для пуска трехфазных асинхронных двигателей, но его можно использовать только при пуске двигателя без нагрузки и при относительно низком требуемом пусковом токе.
При использовании этого метода двигатель сначала запускается с обмоткой статора, соединенной звездой. Как только двигатель достигает определенной скорости или по прошествии определенного времени, двигатель будет работать с обычной обмоткой статора, соединенной треугольником. При запуске со звездой снижается напряжение на каждой обмотке, а также уменьшается крутящий момент.
При соединении звездой четыре провода. Три из них – фазные провода, а четвертый – нулевой. Нейтральный провод подключается в начальной точке, где сходятся трехфазные провода.
При соединении треугольником три — это три провода. Нейтральная клемма отсутствует, хотя при необходимости в качестве нейтрального пути можно использовать землю.Пускатели «звезда-треугольник» содержат трехполюсный двухпозиционный переключатель, который переключает обмотки статора со звезды на треугольник. У них также есть три контактора, главный контактор, контактор звезды и треугольник, которые контролируют токи обмотки. Они также содержат реле времени, трехполюсный тепловой расцепитель максимального тока и либо плавкие элементы, либо автоматические выключатели для цепей.
Устройства плавного пуска и пускатели «звезда-треугольник»
Итак, чем похожи устройства плавного пуска и пускатели «звезда-треугольник» и чем они отличаются? И что вы должны использовать для запуска вашего двигателя?
Оба типа стартеров служат одной и той же цели. Они снижают напряжение, подаваемое на двигатель во время запуска, чтобы предотвратить внезапный скачок мощности, который может повредить двигатель и вызвать различные другие проблемы.
Однако основными отличиями являются:Количество состояний: Пускатели звезда-треугольник имеют только два состояния: низкое напряжение и полное напряжение, между которыми пускатель переключается. Устройства плавного пуска, с другой стороны, запускаются постепенно. Они могут иметь бесконечное количество состояний в пределах контролирующей электроники и ваших требований к запуску.
Способность работать при различных условиях нагрузки: Устройства плавного пуска могут работать при различных условиях нагрузки, таких как пуски под нагрузкой и без нагрузки, в то время как статеры звезда-треугольник не могут.
Время пуска: Устройства плавного пуска позволяют контролировать время пуска, а пускатели звезда-треугольник — нет. Время пуска для пускателей по схеме «звезда-треугольник» составляет от трех до семи секунд, а устройства плавного пуска имеют регулируемое время пуска от одной до примерно 60 секунд.

Управление крутящим моментом: Устройства плавного пуска также предлагают динамическое управление крутящим моментом, что позволяет регулировать крутящий момент в соответствии с различными характеристиками двигателя и нагрузки. При использовании пускателей со звездой-треугольником вы не можете регулировать пусковой крутящий момент.
Плавный останов: Некоторые устройства плавного пуска также имеют функцию плавного останова, а пускатели со звездой-треугольником — нет.
Снижение тока при очень малых нагрузках: При очень малых нагрузках пускатели звезда-треугольник могут снизить пусковой ток до более низкого уровня, чем это может сделать устройство плавного пуска.
Простота: Пускатели «звезда-треугольник» сложнее, чем устройства плавного пуска. Также проще установить устройства плавного пуска.
Открытый переход и потеря мощности: В пускателях по схеме «звезда-треугольник» между соединением «звезда» и «треугольник» имеется открытый переход, который может привести к переходным процессам тока и высокому крутящему моменту.
Блок питания также теряется во время этого перехода. В устройствах плавного пуска такого открытого перехода и потери мощности нет.Стоимость: Устройства плавного пуска стоят дороже , чем пускатели со звездой-треугольником, хотя устройства плавного пуска более эффективны. Однако сегодня разница в стоимости между двумя типами стартеров меньше, чем раньше.
Области применения: Пускатели звезда-треугольник могут использоваться для маломощных машин, запускаемых под нагрузкой, машин средней мощности, запускающихся без нагрузки, маломощных вентиляторов и маломощных центробежных насосов. Устройства плавного пуска можно использовать с большими двигателями с нагрузкой или без нее, включая двигатели, используемые для компрессоров, вентиляторов, насосов, конвейеров, мешалок, смесителей, мельниц и т. д.
Следует ли использовать устройство плавного пуска или устройство пуска звезда-треугольник?
Какой тип стартера следует использовать с двигателем? Устройства плавного пуска предлагают больше функций и более простую установку, но пускатели по схеме «звезда-треугольник» обеспечивают более низкую стоимость.
Вот несколько дополнительных причин для использования каждого типа пускателя:Причины использования устройств плавного пуска
В настоящее время устройства плавного пуска используются чаще, чем пускатели звезда-треугольник, благодаря их расширенным возможностям и дополнительным функциям. Если у вас есть более крупный двигатель, который вы часто запускаете и останавливаете, лучше выбрать устройство плавного пуска, поскольку оно более эффективно, чем пускатель звезда-треугольник.
Устройства плавного пуска также более универсальны, чем пускатели звезда-треугольник, и их проще устанавливать. Вы также можете выбрать устройство плавного пуска из-за его дополнительных возможностей, таких как способность приспосабливаться к различным условиям нагрузки, включать плавные остановы и регулировать время запуска и крутящий момент. Устройства плавного пуска также обладают преимуществами благодаря улучшенной функциональности, такой как плавный прогрессивный пуск, отсутствие потерь мощности, встроенная защита и длительный срок службы благодаря отсутствию движущихся частей
Причины использования пускателей звезда-треугольник
Основным преимуществом пускателей звезда-треугольник является их более низкая стоимость, хотя разница в стоимости меньше, чем раньше.
Из-за более низкой стоимости пускатель звезда-треугольник может быть правильным выбором для двигателя, который вы редко запускаете, или особенно небольшого двигателя. Пускатель звезда-треугольник может быть лучшим выбором для очень легких нагрузок, так как он может снизить напряжение больше, чем устройство плавного пуска.В SAFESAVE Electronic Services наша опытная команда может предоставить профессиональные услуги по ремонту и техническому обслуживанию, в которых нуждается ваша компания, для ваших стартеров двигателей, а также широкого спектра других типов промышленного оборудования. Если у вас есть вопросы о ваших стартерах или вы хотите узнать больше о наших услугах по ремонту, свяжитесь с нами сегодня, и мы будем рады вам помочь.
Сигнальные лампы приборной панели Kia —
С каждым поколением моделей наши автомобили становятся все более сложными. Для обеспечения надежности и эффективности бортовые компьютеры и датчики используются для обслуживания и контроля систем автомобиля.

С такой сложностью приходят осложнения и неудачи. Эти проблемы отображаются водителю с помощью индикаторов и символов на приборной панели. Иногда также могут использоваться звуковые сигналы.
Контрольные лампы приборной панели Kia представляют собой комбинацию общепризнанных символов и символов, уникальных для Kia. Цвет индикатора обычно указывает на важность или серьезность проблемы. Зеленые и синие огни информируют водителя о том, что система активна, например, дальний свет фар (синий) или круиз-контроль (зеленый), например.
Обратите внимание на оранжевые / желтые и особенно красные символы. Желтый символ будет означать, что что-то требует внимания в ближайшее время, например, несрочная проблема с автомобилем или обслуживанием двигателя. Красный используется для обозначения чего-то более срочного, например, низкого уровня масла или перегрева двигателя. Мигающие огни, сопровождаемые звуковым сигналом, сигнализируют о немедленном вмешательстве в случае возможного причинения вреда транспортному средству или водителю/пассажирам.

Ниже приведены подробные сведения о сигнальных лампах и символах на приборной панели Kia с изображениями, объяснение символа и соответствующие действия, которые следует предпринять. Подсветка приборной панели Киа на этой странице охватывает модели:
Модели Киа Киа Пиканто Киа pro_cee’d Киа Седона Киа Рио Киа Оптима Киа Форте Киа Соул Киа Каренс Киа К900 Киа Венга Киа Спортейдж Киа Сид Киа Соренто ECO
Активный индикатор ECO
Имеется не на всех моделях. Когда работает активный режим ECO, индикатор ECO горит зеленым цветом. Система ECO предназначена для поощрения экологичного вождения путем обратной связи с водителем. Символ ECO помогает вам двигаться наиболее экономичным способом.
Зеленый индикатор загорается при движении с высокой топливной экономичностью. Эффективность использования топлива зависит от привычек водителя, погодных и дорожных условий.Подушка безопасности
Сигнальная лампа подушки безопасности Kia
Предупреждающий символ загорается примерно на 6 секунд, когда зажигание переключается в положение ON. Индикатор также загорается при неисправности SRS. Если сигнальная лампа подушки безопасности не загорается при включении зажигания или продолжает гореть после запуска двигателя в течение 6 секунд, рекомендуется обратиться к авторизованному дилеру Kia для проверки системы. Дополнительную информацию о подушках безопасности и возможных неисправностях см. в разделе Почему горит индикатор подушки безопасности?
Ремень безопасности
Сигнализатор ремня безопасности и звуковой сигнал
Служит напоминанием водителю о необходимости пристегнуть ремень безопасности. Индикатор ремня безопасности будет мигать или загораться примерно на 6 секунд каждый раз, когда вы включаете зажигание, независимо от того, пристегнуты ли ремни.

Иммобилайзер
Световой индикатор иммобилайзера
Без системы смарт-ключей — Символ загорается, когда ключ иммобилайзера вставлен и повернут в положение ВКЛ для запуска двигателя. Вы можете запустить двигатель, и индикатор гаснет после запуска двигателя. Если этот символ мигает, когда ключ зажигания находится в положении ON перед запуском двигателя, рекомендуется, чтобы систему проверили в авторизованном центре Kia.
С системой смарт-ключей . Если в автомобиле, оснащенном смарт-ключом, происходит любое из следующих событий, символ иммобилайзера загорается, мигает или гаснет. 1. Когда смарт-ключ находится в автомобиле, если кнопка запуска/остановки двигателя находится в положении ACC или ON, символ загорится примерно на 30 секунд, указывая на то, что вы можете запустить двигатель.Однако, когда смарт-ключ не находится в автомобиле, если нажать кнопку запуска/остановки двигателя, символ будет мигать в течение нескольких секунд, указывая на то, что вы не сможете запустить двигатель.
2. Если символ загорается только на 2 секунды и гаснет, когда кнопка пуска/остановки двигателя повернута в положение «ВКЛ» с помощью смарт-ключа в автомобиле, рекомендуется, чтобы систему проверил авторизованный центр Kia. 3. Если батарея разряжена, если нажать кнопку запуска/остановки двигателя, символ будет мигать, и вы не сможете запустить двигатель. Однако вы можете запустить двигатель, нажав кнопку запуска/остановки двигателя непосредственно с помощью смарт-ключа. Кроме того, если есть проблемы с компонентами системы смарт-ключей, символ будет мигать.Key Out
Когда кнопка ENGINE START/STOP находится в положении ACC или ON, если какая-либо дверь открыта, система проверяет наличие смарт-ключа. Этот индикатор мигает, когда смарт-ключ не находится в автомобиле, а любая дверь открыта, а выключатель зажигания или кнопка запуска/остановки двигателя
находятся в положении ACC или ON. Если вы закроете все двери, звуковой сигнал будет звучать примерно 5 секунд.
Свет погаснет во время движения автомобиля.Низкий уровень топлива
Низкий уровень топлива СИГНАЛЬНАЯ ЛАМПОЧКА
Индикатор низкого уровня топлива указывает на то, что топливный бак почти пуст. Когда он загорится, добавьте топливо как можно скорее. Вождение с включенной сигнальной лампой уровня топлива или с уровнем топлива ниже «O/E» может привести к пропуску зажигания в двигателе и повреждению каталитического нейтрализатора, если он установлен.
EPS
EPS (электронный усилитель рулевого управления) КОНТРОЛЬНАЯ СВЕТИЛЬНАЯ ЛАМПА
Индикатор рулевого колеса с восклицательным знаком (EPS) загорается после поворота ключа зажигания в положение ON, а затем вскоре гаснет, если система работает правильно. Если она загорается во время вождения или остается включенной после запуска двигателя, мы рекомендуем обратиться к авторизованному дилеру Kia для проверки системы. Автомобиль по-прежнему можно использовать, хотя рулевое управление может стать более трудным.

AFLS
AFLS (адаптивная система переднего освещения) СИГНАЛЬНАЯ СИГНАЛИЗАЦИЯ
Если горит символ неисправности AFLS, адаптивная система переднего освещения не работает должным образом. Доберитесь до ближайшего безопасного места и перезапустите двигатель. Если символ постоянно горит, рекомендуется, чтобы систему проверил авторизованный технический специалист Kia.
Тормоз
Стояночный тормоз / Тормозная жидкость СИГНАЛЬНАЯ ЛАМПОЧКА
Этот символ загорается, когда стояночный тормоз задействован, когда ключ зажигания находится в положении START или ON. Сигнальная лампа должна погаснуть, когда стояночный тормоз отпущен. Если индикатор продолжает гореть, это может указывать на низкий уровень тормозной жидкости в бачке. В этой ситуации осторожно доберитесь до ближайшего безопасного места, остановите автомобиль и выключите двигатель. Проверьте уровень тормозной жидкости и добавьте жидкость, если применимо. Проверьте компоненты тормозной системы на наличие утечек жидкости.
При обнаружении утечек не садитесь за руль и обратитесь к техническому специалисту Киа.EPB
EPB (электрический стояночный тормоз) КОНТРОЛЬНАЯ ЛАМПА
Индикатор неисправности EPB загорается при включении зажигания, но должен погаснуть примерно через 3 секунды. Если предупреждающий символ не загорается или горит постоянно, обратитесь к технику Киа для проверки системы. Индикатор неисправности EPB может загораться
, когда загорается индикатор ESC (см. ниже), указывая на то, что ESC работает неправильно. Если это происходит, это не указывает на неисправность EPB.ESC
ESC (электронный контроль устойчивости) СИГНАЛЬНАЯ СИГНАЛИЗАЦИЯ
Символ ESC загорается при включении зажигания, но должен погаснуть примерно через 3 секунды. Когда система ESC активна, она отслеживает условия вождения. В нормальных условиях вождения индикатор ESC не горит. При возникновении скользкой или слабой тяги система ESC сработает, и индикатор ESC начнет мигать, указывая на то, что система ESC активна.
Если система ESC неисправна, символ остается включенным. В этой ситуации обратитесь в дилерский центр Киа.ABS
Антиблокировочная тормозная система (ABS) СИГНАЛЬНАЯ СИГНАЛИЗАЦИЯ
Символ загорается при включении зажигания и гаснет примерно через 3 секунды, если система работает нормально. Если контрольная лампа АБС продолжает гореть, загорается во время движения или не загорается при повороте ключа зажигания в положение ON, это указывает на наличие проблемы с АБС. В этой ситуации обратитесь к дилеру Киа. Обычная тормозная система по-прежнему будет работать, но без помощи антиблокировочной тормозной системы. Узнайте, почему горит индикатор ABS, для получения дополнительной информации.
ABSBrake
АБС / приборная панель тормозной системы ПРЕДУПРЕЖДАЮЩИЕ ЛАМПЫ
Если во время движения одновременно загораются две сигнальные лампы, возможно, неисправна система ABS и EBD вашего автомобиля. В этом случае ваша АБС и штатная тормозная система могут работать неправильно.
При резком торможении вы можете столкнуться с неожиданной и опасной ситуацией. В этом случае избегайте движения на высокой скорости и резкого торможения. Вам следует немедленно обратиться в дилерский центр Киа. Кроме того, может не работать спидометр или одометр/счетчик пройденного пути, может загореться сигнальная лампа EPS, а усилие на рулевом колесе может увеличиться или уменьшиться.Автоматическая остановка
Индикатор автоматической остановки СИГНАЛЬНЫЕ ЛАМПЫ ПРИБОРНОЙ ПАНЕЛИ
Символ загорается, когда двигатель переходит в режим остановки на холостом ходу системы ISG (Idle Stop and Go). Когда происходит автоматический запуск, индикатор автоматической остановки на кластере будет мигать в течение 5 секунд. Для автомобилей, оснащенных комбинацией приборов типа B, на ЖК-дисплее загорается индикатор. Когда двигатель автоматически запускается системой ISG, некоторые сигнальные лампы (ABS, ESC, ESC OFF, EPS или сигнальная лампа стояночного тормоза) могут загореться на несколько секунд.
Это происходит из-за низкого напряжения аккумулятора. Это не означает, что система неисправна.Аккумулятор
Зарядка аккумулятора СИГНАЛЬНЫЕ ЛАМПЫ НА ПРИБОРНОЙ ПАНЕЛИ
Светящийся символ указывает на неисправность генератора или электрической системы зарядки. Если сигнальная лампа загорается во время движения автомобиля, вам следует доехать до ближайшего безопасного места и при выключенном двигателе проверить ремень привода генератора на предмет ослабления или разрыва. Если ремень отрегулирован правильно, проблема существует где-то в системе электрической зарядки. На этом этапе вам следует обратиться к местному дилеру Kia. Дополнительные сведения см. в разделе Почему горит индикатор заряда батареи.
TPMS
TPMS (система контроля давления в шинах) СИГНАЛЬНЫЕ ЛАМПЫ
Символ низкого давления в шинах загорается на 3 секунды после поворота ключа зажигания в положение ON. Символ низкого давления в шинах и положения загорается, когда давление в одной или нескольких шинах значительно ниже нормы.
Индикатор неисправности TPMS загорается после того, как он мигает в течение примерно одной минуты, когда возникает проблема с системой контроля давления в шинах. В этой ситуации вам следует обратиться к техническому специалисту Киа.Давление масла
СИГНАЛЬНЫЕ ЛАМПЫ Давления масла в двигателе
Этот предупреждающий символ указывает на низкое давление масла в двигателе. Если символ загорается во время движения, остановитесь как можно скорее и выключите двигатель. После остановки проверьте уровень моторного масла и, если он низкий, долейте моторное масло. Если контрольная лампа продолжает гореть после добавления масла или если масло отсутствует, перед запуском автомобиля позвоните в сервисный центр Kia. Не продолжайте движение, если индикатор продолжает гореть, так как это может привести к серьезному повреждению двигателя.
Уровень масла
Низкий уровень моторного масла СИГНАЛЬНЫЕ ЛАМПЫ
Сигнальная лампа уровня моторного масла загорается, когда необходимо проверить уровень моторного масла.
Если загорается сигнальная лампа, как можно скорее проверьте уровень моторного масла
и добавьте моторное масло, если уровень низкий. Используйте масло, рекомендованное в руководстве по эксплуатации автомобиля, и медленно заливайте его через воронку. (Емкость доливки масла: приблизительно 0,6 ~ 1,0 л) Не переполняйте уровень масла так, чтобы он не превышал отметки F на щупе. Если индикатор продолжает гореть после пополнения уровней, обратитесь в сервисный центр Kia.Круиз-контроль
Круиз-контроль СВЕТОВОЙ индикатор
Символ загорается, когда система круиз-контроля включена. Индикатор круиз-контроля на комбинации приборов загорается при нажатии кнопки включения-выключения круиз-контроля на рулевом колесе. Индикатор гаснет при повторном нажатии кнопки включения-выключения круиз-контроля.
Усовершенствованный круиз-контрольРадар круиз-контроля
Усовершенствованный интеллектуальный круиз-контроль (ASCC) СВЕТОВОЙ ИНДИКАТОР
Этот предупредительный световой сигнал на приборной панели загорается при неисправности усовершенствованной интеллектуальной системы круиз-контроля, если она установлена на вашем автомобиле.
В этой ситуации обратитесь к дилеру Kia для проверки вашего автомобиля. Если загорается индикатор радара круиз-контроля, это означает, что радар круиз-контроля закрыт или загрязнен. Раскройте или удалите пятна.SET
Индикатор Cruise SET LIGHT
Символ загорается, когда переключатель круиз-контроля (SET- или RES+) находится в положении ON. Индикатор круиз-контроля SET на комбинации приборов загорается при нажатии переключателя круиз-контроля (SET- или RES+). Индикатор круиз-контроля SET не загорается, когда нажата кнопка отмены круиз-контроля O или система отключена.
MIL
Сигнальная лампа неисправности (MIL) Сигнальная лампа
Этот символ является частью системы управления двигателем, которая контролирует различные компоненты системы контроля выбросов. Если этот символ загорается на приборной панели во время движения, это означает, что где-то в системе контроля выбросов обнаружена потенциальная проблема. Этот символ также загорается при повороте ключа зажигания в положение ON и гаснет вскоре после запуска двигателя.
Если он загорается во время движения или не загорается при повороте ключа зажигания в положение ON, обратитесь к дилеру Kia.Транспортным средством, как правило, безопасно управлять, хотя длительное вождение с горящим индикатором неисправности системы контроля выбросов может привести к повреждению систем контроля выбросов, что может повлиять на управляемость и/или экономию топлива. Длительная езда на бензиновом двигателе может привести к повреждению каталитического нейтрализатора. Когда индикатор неисправности мигает, он может остановиться после движения автомобиля со скоростью более 60 км/ч (37 миль/ч) или на более чем второй передаче при 1500–2000 об/мин двигателя в течение определенного времени (около 25 минут).
Температура двигателя
ПРЕДУПРЕЖДАЮЩАЯ ЛАМПА температуры двигателя
Этот предупреждающий символ на приборной панели загорается, если температура охлаждающей жидкости двигателя превышает 120±3°C (248±5,4°F). Если индикатор горит, остановитесь и выключите двигатель, как только это будет безопасно.
Дайте двигателю остыть в течение примерно 20 минут и проверьте уровень охлаждающей жидкости. Продолжение движения при перегретом двигателе может привести к непоправимому повреждению двигателя. Не продолжайте движение с перегретым двигателем.Топливный фильтр
Топливный фильтр КОНТРОЛЬНАЯ ЛАМПОЧКА
Сигнальная лампочка загорается на 3 секунды после установки ключа зажигания в положение ON, а затем гаснет. Если он загорается при работающем двигателе, это говорит о том, что в топливном фильтре скопилась вода. Когда загорается контрольная лампа топливного фильтра, мощность двигателя (скорость автомобиля и скорость холостого хода) может снизиться. Если постоянное вождение с включенной сигнальной лампой может привести к повреждению деталей двигателя автомобиля и системы впрыска Common Rail. Вам нужно удалить воду из топливного фильтра. Проведите обслуживание системы.
Master Warning
Master WARNING LIGHT Dashboard
Восклицательный знак в треугольнике — это главный сигнализатор Kia.
Этот предупреждающий символ информирует водителя о следующих ситуациях: – Низкий уровень омывающей жидкости – TPMS – Обнаружение слепых зон (BSD) – Открыта крышка топливного бака – Требуется обслуживание. Главный предупредительный световой сигнал загорается, когда возникает более одной из вышеперечисленных предупреждающих ситуаций. Если ситуация с предупреждением будет решена, главный сигнализатор будет выключен.Лед (Снежинка)
ПРЕДУПРЕЖДАЮЩАЯ СВЕТИЛЬНАЯ ЛАМПА на приборной панели от замерзания
Лампа Kia в виде снежинки является индикатором заморозков/льда и предупреждает о вероятной гололедице на дороге. Снежинка обычно загорается желтым цветом при температуре около 4 ° C (39 ° F) и может светиться красным при более низких температурах. На Kia символ снежинки на обледенелой дороге обычно мигает в течение 10 секунд, пока не станет стабильным, и часто сопровождается предупреждающим сигналом или звуковым сигналом, который может раздражать и отвлекать многих водителей.
К сожалению, нет возможности отключить будильник.Автономная система экстренного торможения
Автономная система аварийного торможения
Автономная система экстренного торможения (AEB) Kia использует радарный датчик, расположенный под номерным знаком на передней части вашего автомобиля, а также камеру, расположенную в верхней центральной части ветрового стекла, которая всегда следит за дорогой впереди. Если система обнаруживает другое транспортное средство или пешехода и фиксирует столкновение, автоматически включаются тормоза, чтобы уменьшить воздействие. Если загорается этот сигнализатор, убедитесь, что на всех датчиках нет грязи или дорожного мусора. Если сигнальная лампа продолжает гореть, датчик может быть поврежден или неисправен.
Индикаторы Передние противотуманные фарыЗадние противотуманные фарыБлижний светДальний светОгниБагажник OpenGlow Light
3-фазное питание: треугольник и звезда Объяснение
Электричество используется для питания множества устройств, которые предназначены для удобства и необходимости людей и процессов по всему миру.
Трехфазное питание играет ключевую роль при проектировании электрических систем, а трехфазные фильтры электромагнитных помех являются важной частью электрических устройств на различных рынках, в первую очередь в тяжелых промышленных условиях. Большинству промышленных устройств требуется высокая мощность, чтобы обеспечить достаточное количество электроэнергии для работы больших двигателей, систем отопления, инверторов, выпрямителей, источников питания и индукционных цепей. В связи с этим мощное оборудование обычно проектируется для трехфазного или многофазного питания переменного тока, в котором общая потребляемая мощность делится между многими фазами, оптимизируя энергосистему (генерация и распределение) и конструкцию оборудования.В трехфазной системе есть три проводника, по которым проходит переменный ток. Они называются фазами и обычно обозначаются как A, B и C. Каждая фаза настроена на одну и ту же частоту и амплитуду напряжения, но сдвинута по фазе на 120°, что обеспечивает постоянную передачу мощности во время электрических циклов.

Конфигурации с трехфазным питанием особенно важны, поскольку они могут поддерживать в три раза больше энергии, используя всего в 1,5–2 раза больше проводов, чем однофазные конфигурации питания. Это может помочь снизить стоимость и количество материалов, необходимых для проектирования системы. Это также может упростить конструкцию двигателя за счет устранения необходимости в пусковых конденсаторах.
Однако при преобразовании большой мощности (инвертировании, выпрямлении) возникает чрезмерно высокочастотный шум (ЭМП), который обычно представляет собой высшие гармоники различных частот переключения.
По этой причине 3-фазные фильтры электромагнитных помех становятся особенно важными в 3-фазных приложениях, поскольку они уменьшают количество электромагнитных помех, предотвращают нарушения работы оборудования и помогают компаниям соблюдать правила ЭМС.
В чем разница между системами Delta и WYE?
Трехфазные системы могут быть сконфигурированы двумя различными способами для поддержания одинаковой нагрузки; они известны как конфигурации Delta и WYE.
Названия «треугольник» и «звезда» являются конкретными индикаторами формы, которую провода напоминают после соединения друг с другом. «Дельта» происходит от греческого символа «Δ», а «звезда» напоминает букву «Y» и также известна как схема «звезда». Обе конфигурации, треугольник и звезда, могут подавать питание по трем проводам, но принципиальные различия между ними основаны на количестве проводов, доступных в каждой конфигурации, и протекании тока. Конфигурация WYE приобрела популярность в последние годы, потому что она имеет нейтральный провод, который позволяет подключать как линию к нейтрали (одна фаза), так и линия к линии (2/3 фазы).Что такое трехфазные сетевые фильтры?
Трехфазные фильтры электромагнитных помех разработаны в соответствии со строгими требованиями норм ЭМС для промышленных применений. Правила определяют максимально допустимые уровни шума (в дБ) на линиях электропередач. Общие требования к конструкции трехфазного фильтра электромагнитных помех включают входные токи, линейное напряжение, ограничения по размеру и требуемые вносимые потери.
В дополнение к этому, конфигурация 3-фазного фильтра электромагнитных помех играет важную роль в конструкции.Трехфазный фильтр «треугольник» и сетевой фильтр «звезда» Объяснение
Трехфазный фильтр электромагнитных помех
Трехфазный фильтр электромагнитных помех предназначен для уменьшения электромагнитных помех в устройствах, подключенных к трехфазному питанию треугольником. Конфигурация Delta содержит четыре провода; три горячих проводника и один заземляющий проводник. Фазные нагрузки (например, обмотки двигателя) соединяются друг с другом в форме треугольника, где соединение осуществляется от одного конца обмотки к пусковому концу другого, образуя замкнутую цепь.
Эта конфигурация не имеет нейтрального провода, но может питаться от трехфазной сети, соединенной звездой, если нейтральная линия отсутствует/заземлена. Система «треугольник» используется для передачи электроэнергии из-за более низкой стоимости из-за отсутствия нулевого кабеля.
Он также используется в приложениях, требующих высокого пускового момента.Из-за отсутствия нейтрального провода конденсаторы, используемые в 3-фазных фильтрах электромагнитных помех Delta, должны быть рассчитаны на линейное (фазовое) напряжение, что может увеличить размер, вес и стоимость. Однако отсутствие нейтрального провода обеспечивает более высокие номинальные токи, чем звезда, и лучшую производительность при том же заданном кубическом объеме.
Проектирование и трехфазный дельта-фильтр электромагнитных помех
- Определите максимальную мощность, требуемую нагрузкой.
- Разделите максимальную мощность, требуемую нагрузкой, на 3, чтобы получить мощность на фазу.
- Разделите ответ на линейное напряжение.
- Умножьте предыдущий ответ на квадратный корень из 3.
Каковы преимущества дельта-конфигураций?
- Конфигурации треугольника обычно могут быть разработаны для работы с более высоким током и более эффективны.

- Защита для дельта-конфигураций может быть простой.
- Delta обычно настраиваются для работы в тяжелых условиях и предпочтительнее для производства и передачи электроэнергии.
Конфигурации
3-фазный фильтр электромагнитных помех по схеме «звезда»
Фильтры электромагнитных помех по схеме «звезда» предназначены для фильтрации типичных импульсных преобразователей мощности и других устройств, требующих подключения нейтрали. Эта конфигурация состоит из пяти проводов; три горячих проводника, нейтраль и земля. В конфигурации «звезда» фазные нагрузки подключаются к одной (нейтральной) точке, где подключается нейтральный провод.
Когда нагрузки конфигурации «звезда» полностью сбалансированы, ток через нейтральный провод не течет. Когда нагрузки несимметричны, по нейтральному проводу течет ток. Эта конфигурация позволяет использовать конденсаторы более низкого напряжения (120 В переменного тока в системе 208 В переменного тока и 277 В переменного тока в системе 480 В переменного тока) в фильтре, что может привести к экономии стоимости, веса и объема.

Во многих случаях нейтральный провод можно оставить плавающим. Однако, как упоминалось ранее, конфигурация «звезда» обеспечивает гибкость подключения нагрузок в цепи либо фаза-нейтраль, либо фаза-линия. В отличие от Delta, эта конфигурация может использоваться как четырехпроводная или пятипроводная схема. Конфигурации WYE обычно используются в сетях распределения электроэнергии. Это в первую очередь требуется в приложениях, которые требуют меньшего пускового тока и перемещаются на большие расстояния.
Проектирование и трехфазный фильтр электромагнитных помех по схеме «звезда»
- Определите максимальную мощность, необходимую для нагрузки.
- Разделите максимальную мощность, требуемую нагрузкой, на 3, чтобы получить мощность на фазу.
- Разделите ответ на напряжение фаза-нейтраль/земля.
Каковы преимущества конфигураций WYE?
- Предпочтительно для распределения электроэнергии, поскольку может поддерживать однофазную (фаза-нейтраль), двухфазную (фаза-фаза) и трехфазную нагрузку.

- Звезда обычно заземлена, что делает ее идеальной для несбалансированных нагрузок.
- Для поддержки того же напряжения требуется меньшая изоляция.
Стоимость трехфазных сетевых фильтров Delta против WYE
Часто возникает вопрос, какие трехфазные фильтры электромагнитных помех Delta или WYE более экономичны. Конфигурация трехфазного дельта-фильтра электромагнитных помех технически может быть более рентабельной, чем конфигурации WYE, поскольку для нее требуются только трехжильные кабели вместо четырех, что снижает стоимость материалов для сборки блоков. Тем не менее, некоторые из этих затрат и выгод могут быть компенсированы потребностью в компонентах, рассчитанных на высокое напряжение.
Трехфазный фильтр электромагнитных помех Astrodyne TDI в конфигурациях «треугольник» и «звезда»
Astrodyne TDI предлагает трехфазные фильтры электромагнитных помех в конфигурациях «треугольник» и «звезда», которые помогают уменьшить электромагнитные помехи в различных приложениях и обеспечивают соответствие международным стандартам излучения.

Ток в фазе определяется фазным напряжением:
Он просто не придет во вращение. К таким случаям относятся электроприводные насосы, работающие с противодавлением и т.п. Подобные проблемы решают с помощью двигателей с фазным ротором, плавно увеличивая ток возбуждения при пуске. Успешно пуск «звездой» применяется при работе с центробежными насосами, работающими на закрытую задвижку, в случае вентиляторных нагрузок на валу двигателя и т.п.
Но увеличивать её сверх меры нельзя, чтобы не допустить остановки электродвигателя. При самостоятельном изготовлении схемы её, возможно, потребуется подобрать экспериментально.
Такие устройства могут носить разные названия, например «пусковое реле времени» и т.п.
Соответственно, двигатель может быстро выйти из строя.
На рисунке видно, что способ прямого пуска DOL отличается большими пусковыми токами, но который через некоторое время уменьшается и становится постоянным.
Значит, этот способ снижения пускового тока не всегда пригоден, и если нужно снизить пусковой ток и одновременно добиться большого пускового момента, то берут электродвигатель с фазным ротором, а в цепь ротора вводят пусковой реостат.

В нашем случае с 220 до 380 Вольт.


html
// Издание 6-е, исправленное — Москва, Издательство «Энергия», 1977
Значит, этот способ снижения пускового тока не всегда пригоден, и если нужно снизить пусковой ток и одновременно добиться большого пускового момента, то берут электродвигатель с фазным ротором, а в цепь ротора вводят пусковой реостат.