Содержание
Схема подключения irfz44n
Кроме транзисторов и сборок Дарлингтона есть еще один хороший способ рулить мощной постоянной нагрузкой — полевые МОП транзисторы. Полевой транзистор работает подобно обычному транзистору — слабым сигналом на затворе управляем мощным потоком через канал. Но, в отличии от биполярных транзисторов, тут управление идет не током, а напряжением. Если на пальцах, то в нем есть полупроводниковый канал который служит как бы одной обкладкой конденсатора и вторая обкладка — металлический электрод, расположенный через тонкий слой оксида кремния, который является диэлектриком. Когда на затвор подают напряжение, то этот конденсатор заряжается, а электрическое поле затвора подтягивает к каналу заряды, в результате чего в канале возникают подвижные заряды, способные образовать электрический ток и сопротивление сток — исток резко падает.
Поиск данных по Вашему запросу:
Схемы, справочники, даташиты:
Прайс-листы, цены:
Обсуждения, статьи, мануалы:
Дождитесь окончания поиска во всех базах.
По завершению появится ссылка для доступа к найденным материалам.
Содержание:
- IRFZ44N (E) datasheet мощный полевой MOSFET транзистор описание на русском
- Подключение Mosfet к Aрдуино
- Primary Menu
- Как нужно изменить схему управления лампой через Arduino, чтобы транзистор открывался?
- Защита блока питания от короткого замыкания на полевике схема
- Irfz44n схема подключения
- Постановление n 354
- DC драйвер двигателя с использованием МОП-транзистора (IRFZ44N)
- IRFZ44N — Мощный MOSFET транзистор
- How to make Touch Switch using Mosfet IRFZ44N and Relay
ПОСМОТРИТЕ ВИДЕО ПО ТЕМЕ: Тест Транзизстора IRFZ44N c Aliexpress
youtube.com/embed/MWqSqyGSdEI» frameborder=»0″ allowfullscreen=»»/>
IRFZ44N (E) datasheet мощный полевой MOSFET транзистор описание на русском
Публиковать посты на тему: как сделать полноценный бюджетный умный дом? Просмотреть результаты. Mosfet или МОП-транзистор это такая штука для управления нагрузкой.
Типа как реле, но лучше. Картинку надо запомнить чтобы потом не путаться в документации. Да, и N-канальные круче как правило. Это нужно чтобы открыть мосфет на половину.. Однако это подойдет только для маломощной лампочки, потому как полуоткрытый мосфет имеет некислое внутреннее сопротивление и греется как утюг. Но тут есть нюанс в выборе резюков. Тот, который между ардуино и gate — чем больше сопротивление, тем меньше ток на ноге ардуино и меньше вероятность что она задымится.
И чем больше сопротивление тем медленнее открывается мосфет. Зачем он вообще нужен? Дело в том, что затвор gate у полевика имеет определенную емкость и является в какой-то мере конденсатором.
Так что в момент переключения через затвор проходят большие токи, которые может не выдержать ардуина. Для этого и нужен резистор между gate и пином. А второй 10 кОм типа подтягивающий резистор — нужен чтобы держать мосфет закрытым и нагрузку выключенной пока порт ардуины в неопределенном состоянии например при загрузке так называемое Z-состояние.
Но у этой схемы есть косяк — она медленновата. На переключение уйдет ns что подходит не для всех задач. Вот фронт и спад. Желтая — выход с мосфета, зелено-бирюзово-светло-голубая — выход с ШИМ ардуино. Желтая не успевает. Но это нужно далеко не всегда и как правило достаточно первой схемы. И кстати есть вариант получше — про него в конце статьи. Тут чутка сложнее. Если на мотор или лампочку надо 12 вольт то все немного сложнее.
Чтобы открыть мосфет нам надо подать 12 вольт на gate, а при таком варианте наш ардуино задымится. Надо еще один транзистор так:. Тут Q1 — биполярный транзистор — он то и включает 12 вольт на gate Q2, а R1 нужен чтобы ограничить ток чтобы ардуино опять таки не задымилась.
Работает все так:. Управлять больше чем 12 вольт можно, например 24 вольтами, если q1 выдержит. Чтобы наверняка можно добавить диод D Мосфетом не совсем удобно рулить вольтами.
Ну всяким извращенцам это нравится Вот пример схемы:. Эта схема диммера для лампочек, с помощью ШИМ можно менять яркость. Суть в том, что драйвер нужен как раз для согласования пяти вольт с выводов ардуино а также других микроконтроллеров с уровнями, необходимыми для управления затворами мосфетов. На картинке первые две схемы а и б не очень, так как из-за кривых рук разработчика все может задымится. Зато вторые норм. Второе — определить по такой вот диаграмме падение напряжения.
Например если мы рулим лампочкой с потреблением 2А, а для управления используем 5 вольт на gate:. Опубликовать вашу статью на нашем сайте можно тут!
Отличная статья! Но почему ничего не сказано про подключение мосфетов напрямую к ногам МК без резисторов? Ведь есть транзисторы с очень маленьким зарядом затвора.
Какой максимальный заряд затвора выдержит вывод ардуино?? Опубликовать статью Полезные ссылки Проектирование помехоустойчивых устройств Техника разводки печатных плат.
Опросы Публиковать посты на тему: как сделать полноценный бюджетный умный дом? Да, интересно! Не надо раскрывать эти секреты!
Без комментариев Просмотреть результаты. Рубрики Arduino Asterisk Приколы Программирование. Powered by WordPress. Подключение Mosfet к Aрдуино. PNP mosfet arduino Тут чутка сложнее Если нам надо на нагрузку подать 5 вольт : R1 ограничивает ток на затворе чтобы ардуинка не сломалась R2 подтягивает порт на землю чтобы не было ложных срабатываний D1 диод шотки чтобы не спалить все — он нужен только если нагрузка имеет большую индуктивность — например реле или мотор или еще что-то, где есть много намотанной проволоки.
Кстати для NPN мосфета он тоже нужен. А на переменном токе не нужен, а то задымится Если на мотор или лампочку надо 12 вольт то все немного сложнее. Надо еще один транзистор так: Тут Q1 — биполярный транзистор — он то и включает 12 вольт на gate Q2, а R1 нужен чтобы ограничить ток чтобы ардуино опять таки не задымилась. Работает все так: подаем с ардуино high — q1 начинает проводить ток с коллектора на эмиттер и 12 вольт утекает не в gate q2, а на землю.
Чтобы наверняка можно добавить диод D2: Рулим вольтами с помощью мосфета Мосфетом не совсем удобно рулить вольтами. Ну всяким извращенцам это нравится Вот пример схемы: Эта схема диммера для лампочек, с помощью ШИМ можно менять яркость.
Первое на что надо обратить внимание это ток и вольты: Второе — определить по такой вот диаграмме падение напряжения. Например если мы рулим лампочкой с потреблением 2А, а для управления используем 5 вольт на gate: Падение напряжения будет где-то 5,4 вольта и нам лучше найти что нибудь менее нагревательное Третье — надо если используется ШИМ — время открытия и закрытия: Если прокосячить с частотой, дать большую чем он может вытянуть, то транзюк перегреется.
Подключение Mosfet к Aрдуино
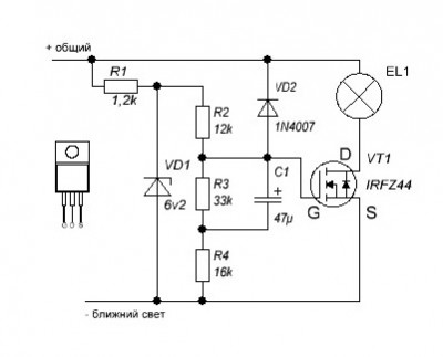
Схема позаимствована у АКА касьяна! Многие самодельные блоки имеют такой недостаток, как отсутствие защиты от переполюсовки питания. Даже опытный человек может по невнимательности перепутать полярность питания. Это защита наиболее простая и отличается от аналогичных тем, что в ней не используются никакие транзисторы или микросхемы.
Радости нашей нет предела до того момента, пока данный девайс не попробовать на искру, или по ошибке, размышляя над созданием очередного аппарата перепутать полярность заряжаемого АКБ.
выходные сигналы схемы можно подключить к более серьёзным нагрузкам. IRFZ44N Datasheet (PDF) all-audio.pro SizeK _update INCHANGE.
Primary Menu
В следующих статьях будут устройства, которые должны управлять внешней нагрузкой. Под внешней нагрузкой я понимаю все, что прицеплено к ножкам микроконтроллера — светодиоды, лампочки, реле, двигатели, исполнительные устройства … ну Вы поняли. И как бы не была заезжена данная тема, но, чтобы избежать повторений в следующих статьях, я все-же рискну быть не оригинальным — Вы уж меня простите :. Сразу договоримся, что речь идет о цифровом сигнале микроконтроллер все-таки цифровое устройство и не будем отходить от общей логики: 1 -включено, 0 -выключено. Нагрузкой постоянного тока являются: светодиоды, лампы, реле, двигатели постоянного тока, сервоприводы, различные исполнительные устройства и т.
Такая нагрузка наиболее просто и наиболее часто подключается к микроконтроллеру. Самый простой и, наверно, чаще всего используемый способ, если речь идет о светодиодах. Резистор нужен для того, чтобы ограничить ток протекающий, через ножку микроконтроллера до допустимых 20мА. Его называют балластным или гасящим.
Как нужно изменить схему управления лампой через Arduino, чтобы транзистор открывался?
Войти через uID. Например: TDA Мы рады вас видеть. Пожалуйста зарегистрируйтесь или авторизируйтесь!
Регистрация Выслать повторно письмо для активации Что даёт регистрация на форуме?
Защита блока питания от короткого замыкания на полевике схема
Характеризуется такими предельными значениями: напряжение между контактами сток-исток до 55 В, током стока до 49 А, очень маленьким проходным сопротивлением Разработан специально для низковольтных, высокоскоростных коммутационных систем источников питания, преобразователей и органы управления двигателями. Перед применением полевка обычно уточняют его структуру, графическое обозначение и назначение контактов.
Основой такого транзистора является появляющийся в полупроводнике, с двумя выводами сток и исток , канал с электронной проводимостью n-типа. Ширина этого канала зависит от величины подаваемого на затвор третий вывод отпирающего напряжения. Рассмотрим графическое обозначение.
Irfz44n схема подключения
Войти или зарегистрироваться. Искать только в заголовках Сообщения пользователя: Имена участников разделяйте запятой. Новее чем: Искать только в этой теме Искать только в этом разделе Отображать результаты в виде тем. Быстрый поиск. Как нужно изменить схему управления лампой через Arduino, чтобы транзистор открывался? Всего было три одинаковых транзистора. При подключении в схему первого ток шел, независимо от сигнала с Arduino, лампочка горела с постоянной мощностью видимо, транзистор пробит : При подключении двух других ток не шел, независимо от сигнала.
Скачать irfz44n схема подключения txt. IRFZ44N – это силовой N-канальный полевой транзистор, выполненный по схемы MOSFET (КМОП).
Схема.
Постановление n 354
Хабр Geektimes Тостер Мой круг Фрилансим. Arduino Электроника Схемотехника. Была собрана схема, аналогичная указанной на ergoz.
DC драйвер двигателя с использованием МОП-транзистора (IRFZ44N)
Подскажите, пожалуйста, будет ли работать ключ на полевом транзисторе подключенный к 11 выходу микросхемы или нужно что-то еще для согласования? Мы принимаем формат Sprint-Layout 6! Экспорт в Gerber из Sprint-Layout 6. Гость Григорий Поставь в разрыв затвора резистор 10 — Ом. Конденсаторы Panasonic.
И это действительно так, но когда я подключаю свой двигатель постоянного тока, мой индикатор отключается. У меня пытался подключить мой двигатель непосредственно к батарее, и он отлично работает.
IRFZ44N — Мощный MOSFET транзистор
Find this Pin and more on Лампа от кроны by Степан Петрович. Find this Pin and more on Elektronik by Tino Martinez. Electronic Engineering. Electrical Engineering. Electrical Wiring.
How to make Touch Switch using Mosfet IRFZ44N and Relay
Публиковать посты на тему: как сделать полноценный бюджетный умный дом? Просмотреть результаты.
Mosfet или МОП-транзистор это такая штука для управления нагрузкой. Типа как реле, но лучше.
распиновка, схемы, аналоги и как подключить
Полевой МОП-транзистор irfz44n — мощное устройство с кремниевой основой. Он имеет индуцированный нормально закрытый канал, изолированный с помощью затвора. Устройство было специально создано для включения в высокоскоростные низковольтные системы коммутации, источники питания, преобразователи, схемы управления двигателями.
Схема подключения
В кремниевой структуре транзистора есть 2 p-n перехода. Если отпирающее напряжение не подается, нет проходящего тока, транзистор закрыт. При подаче положительного отпирающего напряжения: на затвор «+»и исток «—», электрическое поле приводит к возникновению n-проводимого канала.
Если подать питание на нагрузку, в индуцированном канале начнется движение стокового тока ID.
От уровня напряжения, подаваемого на затвор, зависит число электронов, притягивающихся в область стока-истока, которая расширяется для движения тока.
Это может происходить до того, как график линейной и отсечки переключатся между областями. Далее, в области насыщения увеличение показателя тока прекращается.
Рабочий режим (область насыщения) используется для схем усиления. В irfz44n datasheet процедура перехода в данный режим для различных значений V GS может быть показана с помощью графиков стандартных выходных параметров. Увидеть границы области насыщения для mosfet можно на почти горизонтально расположенной к оси напряжения стока-истока линии.
В каких режимах функционирует полевой транзистор
Режим отсечки
Как уже упоминалось, расстояние между стоком и истоком, регулируется затвором. Алгоритм работы транзистора виден в простейшей схеме, управляющей качеством освещения от лампы накаливания. Когда на затворе отсутствует напряжение, он закрыт, и электрический ток через лампу накаливания не течет.
Для управления светом лампы нужна смена напряжения на затворе по отношению к истоку. У нас n-канальный транзистор, поэтому на затвор подается напряжение со знаком “+”.
В окончательном виде irfz44n схема выглядит так:
Так каким же должно быть напряжение на затворе, чтобы ток внутри цепи стока-истока был максимальным?
Возьмем стрелочный блок питания irfz44n для регуляции напряжения. Соберем его по схеме и подадим на затвор 1 В. Лампа не загорится. Если же увеличить напряжение до 3,5 В, амперметр покажет появление тока в лампе накаливания. Но она все равно не загорится, так как такой силы тока не хватает для накала вольфрамовой нити.
Читайте в отдельной статье про полевой транзистор.
Режим активной работы irfz44n
Напряжение в районе 3,5 В частично приоткрывает транзистор. Этот показатель отличается у разных видов полевиков и находится в пределах 0,5-5 В. В даташит этот показатель именуют Gate threshold voltage (предельное напряжение затвора).
Если плавно регулировать величину канала устройства, повышая напряжение, поданное на затвор, становится видно постепенное накаливание нити лампы.
Корректируя уровень напряжения, можно создать необходимый уровень освещения. Это и объясняет название данного режима — активный. При нем сопротивление индуцируемого канала транзистора меняется, согласно напряжению на затворе.
В результате активной работы устройство может перегреться. Поэтому необходимо пользоваться охлаждающим радиатором, рассеивающим тепло в окружающую среду.
Режим насыщения irfz44n
Для полного открытия полевого транзистора требуется подача напряжения до того момента, пока лампа не станет гореть на уровне всего канала. В данном режиме сопротивление канала стока-истока находится в минимуме и почти не сопротивляется течению электрического тока.
Примечательно, что само устройство в данном случае не нагревается. Это можно объяснить формулой: P= I2C R. При сопротивлении, равном каким-то сотым долям ома транзистору просто не с чего нагреваться.
Так что, самые мягкие режимы для полевика — это полное открытие или закрытие канала. Если он закрыт, сопротивление канала стремится к бесконечности, а ток, проходящих через него, минимален по закону Ома.
Если подставить эти значения в формулу выше, будет понятно, что рассеянная мощность приближается к нулю.
Главные характеристики irfz44n
Полный список параметров транзистора не приведен в даташит, поскольку он может потребоваться лишь специалистам по разработке. Большинству даже опытных пользователей нужно знать лишь часть характеристик для включения irfz44n устройства в различные электронные схемы.
При температуре не более 25 градусов транзистор имеет следующие ключевые параметры:
- Наибольшее напряжение стока-истока — 55 Вольт.
- Наибольший ток стока — 49 Ампер.
- Сопротивление проводного канала стока-истока — 5 микроОм.
- Рассеивающаяся мощность — 94 Ватт.
В ряде технических описаний наименование mosfet irfz44n транзистора с изоляцией затвора начинается с аббревиатуры МДП, что обозначает:
- Металл.
- Диэлектрик.
- Полупроводник.
У этих устройств может быть 2 вида каналов:
- встроенный;
- индуцированный.

Эти полупроводниковые приборы обладают затвором, разделенным с кремниевой подложкой тончайшей прослойкой диэлектрического материала. Его толщина около 0,1 мкм.
Распиновка irfz44n
Больше всего rfz44n распространен в корпусе ТО220 из пластика с отверстием для винта, который входит в дискретные полевые транзисторы с высокой мощностью. Вид цоколевки irfz44n с «фасада» таков:
- С левой стороны — затвор.
- С правой — исток.
- Центральный канал — это сток, который электрически соединен с вмонтированным в корпус радиатором.
Под брендом IR выпускаются варианты с корпусами D2PAK и ТО-262, с таким же назначением выводов, как у ТО-220.
Маркировка irfz44n
Приставка irf свидетельствует о том, что устройства производят на предприятиях, относящихся к компании International Rectifier (США). 14 лет назад году ее сотрудники продали технологии изготовления Vishay Intertechnology, а еще через 8 лет IR присоединилась к Infineon Technologies.
Сегодня детали с такой же приставкой в названии выпускает ряд ещё нескольких независимых предприятий.
Некоторые технические описания устройства содержат в конце маркировки символы PbF, что в расшифровке означает plumbum free — бессвинцовый метод производства транзисторов. Он становится популярен во многих странах, так как многие химические соединения, вредные для экологии и для здоровья людей, на сегодняшний день запрещены к применению.
В даташит оригинала упоминается фирменная HEXFET-технология производства, созданная International Rectifier Corporation. Благодаря ей серьезно уменьшается сопротивление электронных деталей и температура нагрева во время их работы. Она же делает необязательным использование радиатора-охладителя.
IRFZ44N от производителя IR, имеющие структуру HEXFET, обладают самым низким сопротивлением стока-истока в 17,5 мОм. В техническом описании к этим устройствам есть отметка Power MOSFET. Она означает, что данные транзисторы — это мощные полупроводниковые приборы.
Аналоги
Стопроцентной замены irfz44n нет, но есть несколько транзисторов, схожих с ними в описании и параметрах. Среди них:
- IRFZ44E.
- IRFZ46N.
- IRFZ45.
- IRFZ40.
- BUZ102.
- IRLZ44Z.
- STP45NF06.
- HUF75329P3.
- IRF3205.
Среди российских аналогов — КП723 и КП812А1. Они работают при чуть меньшей температуре, ниже 150 градусов.
Изготовители
Можно найти русскоязычный перевод DataSheet irfz44n, но более точная информация дана в англоязычной версии изготовителя. Основными производителями радиоэлектронных элементов являются:
- Infineon Technologies (брэнд International Rectifier).
- Philips Semiconductors.
- INCHANGE Semiconductor.
- Leshan Radio Company.
Способы проверки irfz44n
Простая проверка полевого транзистора заключается в действиях по схеме.
Полевые транзисторы широко используются в современной технике, например, блоках питания, контроллерах напряжения компьютеров и других электронных девайсов, а также бытовой техники.
Это и стиральные машины, и кофемолки, и осветители. Приборы часто выходят из строя, и в этих случаях нужно выявить, а затем устранить конкретную неполадку. Поэтому знать способы проверки транзисторов — обязательно.
Подключите черный щуп к стоку, а красный — к истоку. На дисплее высветится показатель перехода вмонтированного встречно расположенного диода. Запишите его. Отстраните красный щуп от истока и дотроньтесь им до затвора. Это способ частичного открытия полевика.
Верните красный щуп в прежнюю позицию (к истоку). Посмотрите на уровень перехода, он чуть снизился при открытии транзистора. Перенесите черный щуп со стока к затвору, и тем самым закройте транзистор. Верните его обратно и понаблюдайте за изменениями показателя перехода при полном закрытии irfz44n.
У затвора рабочего полевого транзистора должно быть сопротивление, приближенное к бесконечности.
По такой схеме проверяются n-канальные устройства, p-канальные тоже, но с щупами другой полярности.
Проверять мосфет-транзисторы можно и по небольшим схемам, к которым их подключают.
Это быстрый и точный метод. Но если проверки устройства требуются нечасто, или у вас нет возможности собирать схемы, то способ с мультиметром — идеальное решение.
irfz44n — это относительно современная группа транзисторов, которые управляются не с помощью электричества, как в случае с биполярными устройствами, а посредством напряжения — то есть поля. Этим и объясняется аббревиатура MOSFET. Проверка транзистора указанным способом помогает понять, какая именно деталь вышла из строя.
Схемы включения
Полевики подключаются 3 основными способами, где есть общий:
- Сток — ОС.
- Исток — ОИ.
- Затвор — ОЗ.
Практика показывает, что усилительные каскады обычно включают вторую схему, по аналогии с биполярными транзисторами. ОИ серьезно усиливает мощность, но каскад с такой схемой имеет низкие частоты. Причина этому — существенная входная емкость затвора-истока.
Проверка полевого транзистора с помощью транзистометра
Это недорогое и довольно примитивное китайское устройство есть почти у всех, кто разбирается в электронике.
Проверка с его помощью очень проста.
Вставьте проверяемое устройство в «кроватку» и нажмите объемную кнопку зеленого цвета. Прибор тут же выдаст результат, что перед вами n-канальный полевик типа МОП. Он же установит, как расположены выводы устройства, какова емкость затвора, каково максимальное напряжение при открытии. Иными словами, транзистометр — это просто чудо-прибор.
Безопасность при эксплуатации полевых транзисторов
Все варианты полевиков, не важно, имеют они p-n переходы, или это МОП-варианты, сильно подвержены влиянию перегрузок электричеством на затворах. Прежде всего, это относится к электростатике, которая накапливается в организме людей и устройствах для измерения разных величин.
Недопустимые значения электростатики для irfz44n — это 50-100 В. При управляющем p-n переходе — это 250 В. Работая с таким транзистором, необходимо заземлиться с помощью антистатического браслета, либо взять руками открытую батарею до прикосновения к устройству.
В ряде экземпляров полевиков есть встроенные для защиты частицы. Они называются стабилитронами. Их встраивают между затвором и истоком. Они должны защищать от электростатического заряда, но она не дает гарантии на 100%, и перестраховка необходима.
Желательно провести заземление измерительной и паяльной аппаратуры. Сегодня это происходит в автоматическом режиме с помощью розеток европейского типа, так как они оснащены заземляющими проводниками.
Преимущества полевых транзисторов
Первый плюс устройства — управление посредством электрополя, а не тока. Это делает схему проще и уменьшает мощность, которая затрачивается на управление.
Второй — в присутствии не только основных, но и второстепенных носителей электрического тока. Это дает прибору время рассасывания, и оно задерживает выключение устройства.
Третий — повышенная температурная устойчивость. Когда на транзистор подается напряжение, его температура возрастает, по закону Ома увеличивается и сопротивление.
А значит, уменьшается и сила тока.
С биполярными транзисторами все сложнее, там при возрастании температуры увеличивается и число ампер. А значит, такие транзисторы не термоустойчивы. Есть вероятность опасного разогрева внутри них, который приводит к поломке. А термоустойчивость полевиков увеличивает нагрузочную способность при параллельной схеме соединения устройств.
Где приобрести irfz44n
Транзистор irfz44n купить можно в любом магазине радиоэлектронике, либо с доставкой из интернет-магазина АлиЭкспресс по ссылке.
pin%20diagram%20of%20irfz44n техническое описание и примечания по применению
| Каталог техническое описание | MFG и тип | ПДФ | Теги документов |
|---|---|---|---|
пт35с Резюме: стандартный 6-контактный разъем JTAG PT35c транзистор PT31C MPC680 pl25a транзистор pt31C LVDS дисплей 30-контактный разъем PB36C PT33C | Оригинал | ОРТ8850 J39J38 CON11 CON10 CON14 ОРТ8850 J35J34 pt35c стандартный 6-контактный разъем JTAG Транзистор PT35c PT31C MPC680 pl25a транзистор pt31C LVDS-дисплей 30-контактный разъем ПБ36С PT33C | |
1999 — QFN «100 контактов» ПАКЕТ Резюме: PIN32 BGA 176 шариковый пакет IC-288 280-контактный BGA | Оригинал | ||
лм317 до92 Технический паспорт Реферат: LM317 SOT223 uc3843 понижающий lm317 so8 LM317 sot23 uc3843 dc dc понижающий преобразователь lm317 TO92 AMC76382 РЕГУЛЯТОР SOT89 ld317 | Оригинал | AIC1722 AIC1730 АИК1526-0CN АМС7638 AMC8878 АМС3526LM AIC1526-1CN АМС3526ХМ АИК1526-0КС AMC3526LDM LM317 to92 Лист данных LM317 SOT223 uc3843 шаг вниз ЛМ317 со8 LM317 сот23 Понижающий преобразователь постоянного тока uc3843 ЛМ317 ТО92 АМС76382 РЕГУЛЯТОР SOT89 лд317 | |
pc111 оптопара Реферат: Оптопара PC123 qtc 2630 Оптопара qtc 2531 qtc 2631 qtc 2531 Оптопара PC817 SOP-4 qtc 2731 Оптопара PC113 Оптопара pc120 | Оригинал | ПК120 PS2701-1 Лабо-89 СФС-ЭН-60-950 НЭК-ЭН-60-950 А21409 24 часа оптопара pc111 Оптопара PC123 QTC 2630 qtc 2531 оптопара квт 2631 квт 2531 PC817 СОП-4 квт 2731 Оптопара PC113 оптопара pc120 | |
Розетка WSON 6×8 Реферат: LEAPER-48 LP48-WSON8-5 ae001 jumper vQFP 128-контактный разъем LP48-TSOP-56M-R bga TSOP 48 разъем tSSOP 56 разъем LP48-SDIP-42PIN | Оригинал | 20-контактный АА001 LP-PLCC-20-PAL20 32-контактный АА006 ЛП-ПЛКЦ-1М32 ЛП-ПЛКЦ-1М32С Розетка WSON 6×8 ПРЫЖОК-48 LP48-WSON8-5 ae001 прыгун vQFP 128-контактный разъем ЛП48-ЦОП-56М-Р гнездо bga TSOP 48 розетка tSSOP 56 LP48-SDIP-42PIN | |
2000 — ПКФП 176 Резюме: 26CV12 16V8 18V10 20V8 22LV10 MQUAD TQFP 100 сокет 6192FF | Оригинал | 28-контактный ПДС4102-28П2САБ» pDS4102-xxxx 16ВП8 18V10 20ВП8 22V10 26CV12 ПКФП 176 16V8 20V8 22LV10 МКВАД Розетка TQFP 100 6192FF | |
2009 — MCP6522 Резюме: MCP3424 MCP3428 MCAL MCP3425 ОБРАЗЕЦ КОДА НА C MCP3426 Руководство по выбору продукта TC1121 TC7107 Микрочип MCP4728 | Оригинал | DS21060S DS21060S* MCP6522 MCP3424 MCP3428 MCAL ПРИМЕР КОДА MCP3425 В C MCP3426 Руководство по выбору продукта TC1121 Микросхема TC7107 MCP4728 | |
Недоступно Резюме: нет абстрактного текста | Оригинал | Т3002 | |
pc111 оптопара Резюме: qtc 2531 qtc 2630 qtc 2731 qtc 2530 qtc 2631 Lh2571 PC123 оптрон PC923 эквивалент 74ol6000 эквивалент | Оригинал | UL1577 ПС71ХХ-1А ПС71ХХ-2А E72422 VDE0884 БС415 /EC55 БС7002 /EC950 СС-441-01-55 оптопара pc111 квт 2531 QTC 2630 квт 2731 квт 2530 квт 2631 Lh2571 Оптопара PC123 Эквивалент PC923 эквивалент 74ol6000 | |
Недоступно Резюме: нет абстрактного текста | OCR-сканирование | ЭПЕ6117Л 79C984A 79C985 ЭПЕ6271С 79C850 79C971 79C875 EPF8019GM | |
1999 — КЕРАМИЧЕСКИЙ ПЛОСКИЙ ПАКЕТ 20 контактов Резюме: нет абстрактного текста | Оригинал | 24-контактный, 20-контактный, 22-контактный, 28-контактный, 16-контактный, 18-контактный, 32-контактный, КЕРАМИЧЕСКИЙ ПЛОСКИЙ 20pin | |
2002 — MCP604SL Резюме: MCP602SN MCP6022 эквивалент входного идентификатора mic520930 Impala 2002 MCP617 эквивалент TC105333 MCP6022 «перекрестная ссылка» lm331 эквивалент MCP6022 эквивалент | Оригинал | A8405SLH-27 A8405SLH-28 A8405SLH-30 A8405SLH-33 A8405SLH-36 A8405SLH-40 A8405SLH-50 A8188SLT-гг A8205SLH-27 A8205SLH-28 MCP604SL MCP602SN Эквивалентный входной идентификатор MCP6022 микрофон520930 Импала 2002 Эквивалент MCP617 TC105333 MCP6022 «перекрестная ссылка» эквивалент lm331 Эквивалент MCP6022 | |
2010 — МСР6522 Резюме: mcp3426 PWM 2000 MCP3425 ОБРАЗЕЦ КОДА НА C TC620 TC621 Руководство по выбору продукта TC623 TC624 TC6502 | Оригинал | DS21060T DS21060T* MCP6522 mcp3426 ШИМ 2000 ПРИМЕР КОДА MCP3425 В C ТС620 ТС621 Руководство по выбору продукта ТС623 ТС624 TC6502 | |
2003 — допуск j12 Резюме: Кабель с 30-контактным разъемом LVDS Разъем LVDS 30-контактный разъем 30-контактный IDC MDR 68-контактная конфигурация MDR 14-контактный разъем LVDS 40 контактов НАЗВАНИЕ MDR 26-контактный разъем lvds назначение контактов CLINK3V485 | Оригинал | ДС90КР485/486 ДС90КР485/486 48-битный, CLINK3V48BT-133 CLINK3V485/486 допуск j12 Кабель с 30-контактным разъемом LVDS Разъем LVDS 30-контактный разъем 30-контактный IDC 68-контактная конфигурация MDR МДР 14-контактный Разъем LVDS 40 контактов НАЗВАНИЕ МДР 26 контактов Назначение контактов разъемов lvds CLINK3V485 | |
2013 — idc2x1 Аннотация: коннектор Samtec QSH-090-01 | Оригинал | 180-контактный П7-П16 П7-П16, 180-контактный idc2x1 разъем самтек QSH-090-01 | |
1999 — цоп 48 PIN type2 Резюме: Керамический корпус с шагом 50 мил BGA и QFP Монтаж корпуса 64-контактная микросхема FOUR SIDE 48-контактная микросхема qfj 84-контактная QFN | Оригинал | ||
квт 2601 Реферат: оптопара qtc 2531 pc111 qtc 2631 qtc 2530 qtc 2630 qtc 2731 оптопара pc123 qtc 2531 оптрон qtc 3700 | Оригинал | 2013-Б 24 часа qtc 2601 квт 2531 оптопара pc111 квт 2631 квт 2530 QTC 2630 квт 2731 Оптопара PC123 qtc 2531 оптопара QTC 3700 | |
Решетчатые розетки Аннотация: LFE3-95EA | Оригинал | PN-Q208-GDX160V PN-FB208/GX160V pDS4102-FB208-C1) PA-FB388/GX240VA ПН-Т48/КЛК5510В ПН-Т100/КЛК5520В ПН-С64-КЛК5410Д Модель300 Решетчатые розетки ЛФЭ3-95ЭА | |
2001 — EP20K400E Резюме: ep1k10 pci epm9320 64/44-контактный | Оригинал | 250 МГц 25 ГГц3 20КАПЕКС 20 тыс. капитальных затрат 10KFLEX 10КАФЛЕКС 10КЕФЛЕКС 6000Flexible-LVDSIP 3000 МАКС. 3000АМакс ЭП20К400Э ep1k10 PCI epm9320 64/44-контактный | |
кабель hdmi 1,4 19-контактный разъем Аннотация: «HDMI разъем» Кабель HDMI РАЗЪЕМ hdmi тип d od32 кабель hdmi «тип C» | OCR-сканирование | 34AWG 32AWG 36AWG ФЖАНГ01 SD-68786-001 кабель hdmi 1.4 19контактный разъем «HDMI-разъем» РАЗЪЕМ кабеля HDMI HDMI тип D од32 кабель hdmi «тип C» | |
тда7050 смд Аннотация: Клавиатура TDA7050 3*4 Аудио предусилитель OM5300 | OCR-сканирование | OM53QO B3CL580 83CL580 ОМ5300 тда7050 смд TDA7050 клавиатура 3*4 ОМ5300 аудио предусилитель | |
RGB14 Аннотация: конденсатор CTC1 AN5870K | Оригинал | АН5870К АН5870К RGB14 конденсатор СТС1 | |
41-контактный разъем Резюме: нет абстрактного текста | OCR-сканирование | ДЛ1-156П ДЛМ1-156П ДЛД1-156П ДЛ2-96П ДЛМ2-96П ДЛД2-96П DLM6-360RC 41-контактный разъем | |
решетка im4a3 Резюме: im4a3-64 im4a3 решетка Im4a3 128/64 im4a3-128/64 IM4A3-256 tqfp 44 сокета iM4A3-128 im4a3-192 128-контактный PQFP | Оригинал | 28-контактный ПДС4102-28П2САБ» pDS4102-xxxx решетка im4a3 im4a3-64 im4a3 решетка Im4a3 128/64 им4а3-128/64 ИМ4А3-256 сокет tqfp 44 ИМ4А3-128 им4а3-192 128-контактный PQFP | |
68-контактный разъем ПЛК, вид снизу Аннотация: 28-контактный разъем plcc 32-контактный разъем plcc 84-контактный разъем PLCC разъем plcc 68-контактный разъем PLCC, вид снизу 32-контактный разъем plcc, вид снизу разъем plcc AK28PLCC-PGA 84-контактный разъем PGA AK52PLCC-PGA | Оригинал | AK48TSOP-ДИП 68-контактный разъем ПЛК, вид снизу 28-контактный разъем ПЛК 32-контактный разъем ПЛК 84-контактный разъем PLCC разъем plcc 68 PLCC вид снизу 32-контактный разъем ПЛК, вид снизу сокет ПЛК AK28PLCC-PGA 84-контактный разъем PGA AK52PLCC-PGA | |
Предыдущий
1
2
3
…
23
24
25
Далее
IRFZ44N для ШИМ вместо моего TIP3055 BJT
спросил
Изменено
1 год, 5 месяцев назад
Просмотрено
386 раз
\$\начало группы\$
В настоящее время я создаю схему ШИМ, используя NE555 для управления моими двигателями постоянного тока с номинальным напряжением 24 В и 12,5 А под нагрузкой (3 А без нагрузки), подключенным к моему мини-электромобилю на солнечных батареях, который я делаю в качестве проекта.
У меня есть TIP3055, и я использовал его для своей схемы, при отсутствии нагрузки (вал двигателя свободно вращается) он работает нормально, но когда я прикрепил вал двигателя к шинам, сидя в машине (под нагрузкой), он даже не работает. работать на потенциометре 0 Ом, и один из моих TIP3055 сгорел. Затем я начал искать полевые МОП-транзисторы и наткнулся на IRFZ44N, и мне стало интересно, хорошая ли это замена. Дополнительные примечания: линейный регулятор напряжения 12 В подключен к Vcc моего NE555 (который я забыл включить в эту схему), а двигатели подключены к моим батареям 24 В. Я заменил резистор 1 кОм, подключенный к базе BJT, на 220 Ом, чтобы обеспечить больший ток, но все же он не работает, и в итоге сгорел еще один. Моя ШИМ будет работать на частоте около 14 кГц, я использовал диоды 1N4004. Так что, если у кого-нибудь есть хорошие рекомендации по МОП-транзисторам, я все слушаю, или будет достаточно IRFZ44N? Спасибо 🙂
\$\конечная группа\$
2
\$\начало группы\$
IRFZ44N имеет R DSON до ~0,0175 Ом; при температуре перехода 25°C, повышающейся до ~0,030 Ом; при 125°С.

